Studiul unui receptor trifazat cu conexiune in triunghi
Chestiuni de studiat
In lucrare se studiaza functionarea receptorului rezistiv conectat in triunghi si alimentat cu tensiuni de linie formand un sistem trifazat simetric direct, cu sarcina echilibrata si in trei situatii de dezechilibru.
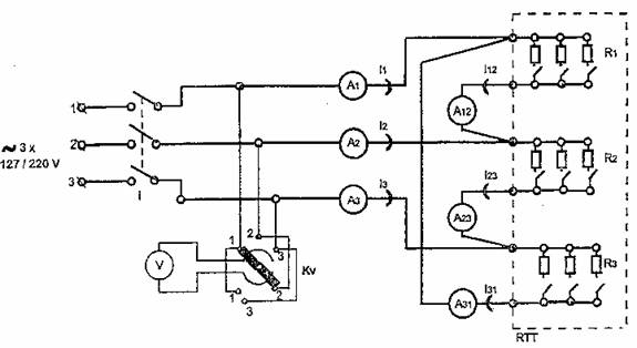
Schema de montaj
  
Aparatura folosita
RTT - receptor rezistiv trifazat in conexiune triunghi
I - intrerupator tripolar
V - voltmetru feromagnetic 130-260 V pe domeniul 260 V
Kv - comutator voltmetric
A1, A2, A3 - ampermetre de curent alternativ feromagnetice cu domeniul de masurare 5 A
A12, A23, A31 - ampermetre de curent alternativ feromagnetice cu domeniul de masurare de 5-10 A, conectat pe 5 A
Date experimentale si calculate
| 
   Nr Crt  |  
   Tip Receptor  |  
   Valori masurate  | 
 ||||||||
| 
   U12 (V)  |  
   U23 (V)  |  
   U31 (V)  |  
   I12 (A)  |  
   I23 (A)  |  
   I31 (A)  |  
   I1 (A)  |  
   I2 (A)  |  
   I3 (A)  | 
 ||
| 
   Echilibrat 1,1,1 I12= I23= I31 2,2,2  |  ||||||||||
| 
   Dezechilibrat 1,2,3 I12≠ I23≠ I31 3,2,1  |  ||||||||||
| 
   Dezechilibrat 1,2,0 I31 =0 2,3,0  |  ||||||||||
| 
   Dezechilibrat 1,0,0 I23=I31=0 3,0,0  |  ||||||||||
| 
     |  ||||||||||
| 
   Nr Crt  |  
   Tip Receptor  |  
   Valori calculate  |  
   Abateri relative  | 
 |||||
| 
   I1t (A)  |  
   I2t (A)  |  
   I3t (A)  |  
   εI1  |  
   εI2  |  
   εI3  | 
 |||
| 
   Echilibrat I12= I23= I31  |  ||||||||
| 
   Dezechilibrat I12≠ I23≠ I31  |  ||||||||
| 
   Dezechilibrat I31 =0  |  ||||||||
| 
   Dezechilibrat I23=I31=0  |  ||||||||
Prelucrarea datelor
Curentii de linie satisfac teorema I a lui Kirchhoff pentru nodurile 1, 2, si respectiv 3 :
,
si deci avem: 
 
Relatiile sunt valabile si in cazul in care unele laturi sunt deconectate, fapt ce se traduce in a avea curenti de linie nuli pentru acele laturi.
Concluzii si observatii
1. Abaterile au fost reduse prin folosirea unei metode analitice si nu grafice (fazoriala) de calcul a marimilor respective. Astfel am redus sursele de erori doar la cele de masurare si de aproximare in calcule.
2. I31 = 0 este echivalent cu faptul ca rezistorul R3 este deconectat. Prin urmare, curentul de pe faza 1 se va scurge prin latura 1-2, deci prin R1 , iar cel de pe faza 3 respectiv prin R2, Prin urmare, vom avea ca I1 = I12 si I3 = I23.
3. Daca I23 = I31 = 0, atunci faza 3 este izolata, deci vom avea ca I3 = 0. In plus, curentul va mai circula doar prin laturile 1 si 2. Prin urmare, vom avea si ca I1 = I12 = I2.
4. Pentru ca indicatia ampermetrului A2 sa fie nula, trebuie ca pe faza 2 sa nu circule curent, adica trebuie sa o izolam.

Singura solutie constructiva de a indeplini aceasta conditie este de a face
in asa fel incat 
. Este deci necesar ca rezistoarele R1 si R2
sa fie ambele deconectate.
5. Pentru ca indicatia ampermetrului A31 sa fie nula, trebuie ca pe latura 3-1 sa nu circule curent, adica trebuie sa deconectam rezistorul R3.
6. Se observa ca suma curentilor de linie este intotdeauna 0, fie ca receptorul e echilibrat sau dezechilibrat, si, in a doua situatie, fie ca una sau mai multe faze sau linii sunt intrerupte. Afirmatia nu se verifica insa si pentru cazul curentilor de linie, suma acestora nefiind constanta.
7. Pentru un sistem trifazat simetric suma tensiunilor de linie este 0, la fel ca si cea a tensiunilor de faza.
8. Daca receptoarele din instalatiile de iluminat ar fi conectate in triunghi, atunci, cum in practica sistemul nu poate fi echilibrat, ar aparea suprasarcini pe conductorii de linie.
| 
Politica de confidentialitate | 
| Copyright © 
      2025 - Toate drepturile rezervate.  Toate documentele au caracter informativ cu scop educational.  | 
  
Personaje din literatura | 
| Baltagul – caracterizarea personajelor | 
| Caracterizare Alexandru Lapusneanul | 
| Caracterizarea lui Gavilescu | 
| Caracterizarea personajelor negative din basmul | 
Tehnica si mecanica | 
| Cuplaje - definitii. notatii. exemple. repere istorice. | 
| Actionare macara | 
| Reprezentarea si cotarea filetelor | 
Geografie | 
| Turismul pe terra | 
| Vulcanii Și mediul | 
| Padurile pe terra si industrializarea lemnului | 
| Termeni si conditii | 
| Contact | 
| Creeaza si tu |