MASINI , APARATE SI INSTALATII IN INDUSTRIA AMIDONULUI, GLUCOZEI SI DEXTRINEI
1. FABRICAREA AMIDONULUI BRUT
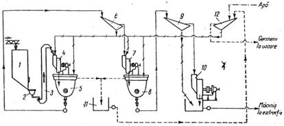
Consideratii generale. Procedeele de fabricare a amidonului, glucozei si dextrinei se pot caracteriza prin fazele de baza redate in schema de principiu a prelucrarii materiilor prime.
Sectia de amidon brut (denumit in termeni uzuali amidon crud, amidon lapte) este dotata cu un proces de fabricatie specifice materiei prime care se prelucreaza. Ea cuprinde in general aceleasi operatiuni principale, de extractie si de purificare din care se obtine suspensia de amidon;
Sectiile de amidon uscat, si respectiv de glucoza, folosesc ca materie prima suspensia rezultata din faza precedenta;
Sectia de dextrina utilizeaza ac materie prima amidonul uscat.
Aceste ultime doua sectii au procese tehnologice comune, indiferent de materiile prime folosite. Din aceste considerente procesele tehnologice se vor descrie separat - in fazele amidonului brut- pentru fiecare materie prima in parte, iar descrierea fabricarii amidonului uscat, a glucozei si dextrinei se va face unitar pentru toate materiile prime.

Fig. 1 Schema de principiu a prelucrarii materiilor prime
1. Utilaje in industria amidonului. Amidonul (C6H10O5) este format din amiloza si aminopectina. Materiile prime pentru industrializare sunt:
cereale (ore, porumb, grau) continand amidon cu granule de dimensiuni
10-30μ;
cartofi, manioc, sago continand fecula cu granule de dimensiuni 1-120μ.
Masini pentru prelucrarea cartofilor si porumbului.
a. Mijloace de transport , incarcare descarcare pentru depozitare.
Acestea includ mijloacele de transport auto sau vagoanele de cale ferata, respectiv mijloace de transport tractate cu descarcare prin basculare. Mijloacele de incarcare-descarcare sunt de tipul transportoarelor continue cu banda melc, incarcatoare frontale autodeplasabile, pentru transportul pe orizontala, respectiv elevatoarele cu banda si cupe pentru transportul pe verticala. Pentru cartofi se foloseste si transportul hidraulic.
La transportul hidraulic, cartofii
sunt antrenati cu ajutorul apei, realizandu-se concomitent si
prespalarea. Energia necesara este
, in care Q - debitul de apa (6-7 m3/t); W -
viteza apei initiala 2,5 m/s si viteza minima pe canal de
0,6 m/s. Canalele au dimensiuni 200-300
mm X 600-700 mm cu panta 10-15 mm/m. de-a lungul canalelor sunt prevazute
guri de hidrant din loc in loc unde apa este pompata sub presiune de 4-6
atunci. si capcane pentru prinderea pietrelor (fig. 2, A si B)
respectiv prinzatoare de paie (fig. 3). Din canal cartofii sunt
preluati cu transportoare melc sau
elevatoare cu cupe.


A B
Fig. 2-A Prinzator de pietre tip ciclon; 1-canal de transport; 2-corp ciclon; 3-conducta pt jet de apa; 4-robinet evacuare pietre;
Fig. 2-B Prinzator de pietre tip Starcosa; 1-canal hidraulic pt cartofi; 2-canal de evacuare cartofi; 3-separator ciclon pietre; 4-conducta de alimentare apa; 5-transportor de pietre; 6-gura descarcare pietre;

Fig. 3 Prinzator mecanic pentru paie
1-roti dintate; 2-ax; 3-lant; 4-greble oscilante in jurul axului; 5-canal transport hidaulic cartofi; 6-role descarcare paie prin lovire; 7-schelet metalic;
1.2. Utilaje si instalatii pentru curatire a materiilor prime in vederea utilizarii si a procesarii.
Spalarea este operatia de curatire a cartofilor si se realizeaza in utilaje cu functionare continua (fig. 4) prevazuta cu compartimente umede si uscate si cu ax cu

Fig. 4 Spalator cartofi cu palete inecate, cu compartimente umede si uscate
Zona A: spalare + separare paie si pietre.
Zona B: zona activa de spalare 1. gura de alimentare; 2. preaplin pentru indepartarea paielor; 3. gratar de retinere a pietrelor; 4 roata cu cupe pentru trecerea cartofilor din compartimentul A in B; 5 ax cu palete cu turatia de 7-8 rot/min.; 6. compartiment umed; 7. compartiment uscat; 8 -jgheab de evacuare; 9. clape de evacuare apa murdara; 10. canal colector.
Productivitatea si dimensionarea spalatorului:
[kg/min]
in care:
V -volumul util m3; (0,6-0,7 m3/t cartofi)
g - masa specifica a amestecului cartofi-apa (270 kg/m3)
t - durata de sedere a cartofilor in spalator (10-15 minute)
Consumul de apa este de 5 m3/ t cartofi; consumul de energie 4-5 kw/100t cartofi.
Cantarirea cartofilor trecuti in fabrici se masoara cu cantare automate cu cupa basculanta si se calculeaza cu formula:
Q= q · n · 60 · 24 [kg/h] in care:
q - masa unei sarje basculate (100kg)
n -numarul de basculari pe minut.
Pentru porumb curatirea se face pe cale uscata folosind tararul-aspirator.
Utilaje pentru macinarea materiei prime.
Macinarea porumbului.
La porumb inaintea procesului de macinare, dupa curatire si cantarire, acesta este supus unui proces complex de inmuiere.
Inmuierea se face cu solutii de bioxid de sulf, in concentratie de 0,15-0,25 %, care asigura umflarea bobului, ruperea legaturilor dintre substantele celulozice, germeni si endosperm, oprirea fermentatiei butirice.
Temperatura optima de inmuiere este de 48-52 °C pe o durata de 48-72 ore.
Instalatiile de inmuiere a porumbului constau din bazine (linuri) si dispozitivele de incalzire a apei pompate pentru recircularea acestora (fig. 5).

Fig. 5 Cazi pentru pentru preincalzirea apelor de inmuiere a porumbului
a-cada cu preaplin; b-cada cu compartimente; c-vedere de sus la b;
1-corp; 2-conductade alimentare cu apa de inmuiere; 3-preaplin; 4-stut de golire; 5-conducta de abur; 6-serpentina incalzire; 7-termometru; 8-pereti despartitori; 9a,b-orificii pt dirijarea apei recirculate;

Fig.6 Schema tehnologica de inmuiere a porumbului
1-5-cazi de inmuiere; 1a-5a-cazi de recirculare a apei de inmuiere; 6-7-jgheab pt dirijarea apelor recirculate; 8-bazin colectare ape concentrte; 9-cada pt acid sulfuros; 10-cada pt apa calda;
Procesul tehnologic de inmuiere se poate desfasura prin metoda stationara, in circuit deschi, in care apele se recircula continuu in bazinul respectiv pana la scurgerea timpului, concentratia apelor rezultate fiind de 3-5 ° Bx sau prin metoda in contracurent. In fig. 8 se poate vedea schema de principiu a procesului de inmuiere in contracurent, la care apele de inmuiere, dupa o recilare interna in bazinul respectiv, sunt trecute succesiv in bazinele urmatoare pana se evacueaza din circuit. Concentratia apelor in substante solubile extrase din masa bobului, la sfarsitul circuitului este de 7-10 ° Bx.
Transportul porumbului muiat la macinare se poate face cu transportoare melc sau hidraulice.
Macinarea porumbului se desfasoara in mai multe trepte in trebuie care se intercaleaza si fazele de separare a germenilor.
a) Macinarea grosiera se face in mori cu discuri metalice dispuse vertical sau orizontal care sparg boabele fara sa sfarame germenii. Odata cu materialul in masina se introduce si un curent de apa, pentru a preveni lipirea porumbului de proeminenta discului.
b) Macinarea fina se realizeaza in mori cu discuri abrazive sau metalice verticale sau orizontale rezultand 'tarata mare si marunta'.
c) Degerminarea se face cu scopul eliminarii germenilor care sunt in proportie de 6-8% in boabe. Germenii se recupereaza si se folosesc pentru obtinerea de uleiuri, macinisul ramas asigurand o calitate superioara pentru produsul finit. Degerminarea se face pe cale uscata si pe cale umeda.
Degerminarea pe cale uscata, se bazeaza pe principiul separarii germenilor prin cernerea pe site dupa o prealabila spargere a boabelor si trecere pe valturi, unde germenii care prezinta o plasticitate mai mare - se aplatizeaza, fiind retinuti pe suprafata sitei. Principiul care sta la baza degerminarii umede sta separarea germanilor din masa de macinis din cauza diferentei de masa specifica, germenii fiind mai usori.
Degerminarea pe cale umeda se poate realiza in cazi sau cu ajutorul hidrocicloanelor.
La degerminarea in cazi (fig. 7), dupa ce porumbul a trecut prin moara pentru macinis grosiera se introduce in cada cu o concentratie de 13-17° Bx in solutia de apa si amidon.
In cada germenii fiind mai usori vor fi evacuati prin preaplin de catre rotoarele cu palete.

Fig. 7 Cada de degerminare pe cale umeda a porumbului
a) vedere laterala; b)vedere din fata
cuva; 2. ax; 3. palete dispuse elicoidal; 4. palete pentru antrenarea germanilor; preaplin; 6. gura de evacuare a terciului de amidon; 7. grup de actionare a motorului electric-reductor.
In fig. 8 este redata schema tehnologica de degerminare in cazi.
Degerminarea pe cale umeda cu ajutorul hidrocicloanelor respecta schema tehnologica redata in fig. 8.

Fig. 8 Schema tehnologica de degerminare in cazi pe cale umeda a porumbului
1-bazin de inmuiere porumb; 2-snec; 3-elevator; 4-moara pt prima macinare; 5,8-degerminator treapta I; 6,9,12-sita plana oscilanta; 7-moara grosiera treapta II; 10-moara macinare finala; 11-bazin colector germeni;
Macinarea cartofilor.
Macinarea cartofilor este procesul de sfarmare in particule de finete diferita , insotit de o rupere a peretilor celulelor in care se gasesc granule de amidon. Obtinerea unui grad avansat de macinare se realizeaza in doua sau mai multe trepte de lucru, intre care se intercaleaza si o treapta de extractie a amidonului.
Utilajul specific este moara de razuire (fig. 9) cu tambur (fig. 10).

Fig. 9 Moara razuitoare (raiba)

Fig. 10 Tambur de raiba
Indepartarea sucului celular.
Sucul celular constand din substante proteice in procent de 60 % albumine, in contact cu aerul spumeaza ingloband si granule de amidon din amestecul rezultat la razuirea cartofilor. Utilajul folosit este separatorul centrifugal cu ax orizontal (fig. 11).

Fig. 11 Separatorul centrifugal cu ax orizontal pentru indepartarea sucului celular
Extractia amidonului din macinis.
Extractia este procesul prin care se separa prin operatia de cernere, faza grosiera (substante celulozice), da faza fina (granule de amidon si alte substante).
Instalatiile de extractie sunt: cu site cilindrice (fig. 12); cu site rotative cu jet, tip Starcosa- (fig. 13) sau cu site curbate tip Dorr-Oliver (fig. 14).

Fig. 12 Site cilindrice extractoare (Bing)

Fig. 13 Site rotative cu jet tip Starcosa

Fig. 14 Site curbate tip Dorr-Oliver
In fig. 15 este redata schema tehnologica de extractie a amidonului din cartofi cu ajutorul sitelor Dorr-Oliver.

Fig. 15 Schema tehnologica pt extractia amidonului din cartofi cu ajutorul sitelor curbate
Caracteristicile diferentiale ale macinisului de porumb fata de cel de cartofi stau in: existenta unui component nou, glutenul, care impune masuri speciale pentru separare, si granulele de amidon cu dimensiuni mai mici impun utilizarea unor site cu ochiuri mai fine.
Instalatii de purificare si concentrare a suspensiei de amidon.
Suspensia de amidon din porumb se purifica cu ajutorul jgheaburilor (flute)- vezi fig. 16, sau cu ajutorul separatoarelor centrifugale concentratoare de gluten (fig. 17) sau pentru amidonul din cartofi pot fi utilizate lamelatoarele (fig. 18) si separatoarele centrifugale cu ax vertical tip Alfa-Laval (fig. 19)

Fig. 16 Schema unei instalatii pt descarcarea hidraulica a amidonului de flute

Fig. 17 Schema functionala a unui concentrator de gluten

Fig. 18 Lamelator pt purificarea si concentrarea suspensiei de amidon din cartofi

Fig. 19 Separator centrifugal cu ax vertical tip Alfa-Laval - detalii ale separatorului
a-sectiune prin tambur; b-fluxul procesului de separare; c-sectiune printr-o duza de evacuare; 1-corp tambur; 2-ax motor; 3-suport talere; 4-talere; 5-spatiu central de alimentare; 6-duze; 7-tevi alimentare cu apa a duzelor; 8-cap conic
Utilaje pentru fabricarea amidonului uscat.
Fazele de fabricatie se bazeaza pe procese de indepartare a apei pana la limita de conservabilitate a amidonului (20% in cazul amidonului din cartofi si 13-15% la amidonul din porumb).
Suspensia de amidon se deshidrateaza prin doua cai:
a)Deshidratarea mecanica care poate fi realizata prin centrifugare sau filtrare. Utilajele folosite sunt: centrifuga filtranta cu ax vertical, respectiv filtrul celular rotativ sub depresiune.
1.8. Uscarea se realizeaza in uscatoare cu banda sau in uscatoare pneumatice. In fig. 20 se prezinta schema tehnologica de uscare cu banda, respectiv in fig. 21, schema tehnologica cu uscare pneumatica.
Fig. 20 Schema tehnologica uscare cu
instalatii cu banda 1-cada
cu suspensie de amidon; 2-centrifuga; 3-snec; 4-elevator;
5-distribuitor; 6-uscator cu benzi; 7-snec de racire cu aer;
8-moara cu perii; 9-burat; 10-morisca pt gris;


Fig. 21 Schema tehnologica cu uscare pneumatica
1-filtru rotativ cu vid; 2-snec pt amidon deshidratat; 3-pompa de vid; 4-filtru de aer; 5-ventilator; 6-incalzitor de aer; 7-conducta transport si uscare; 8-cicloane; 9-colector amidon uscat; 10-conducta transport amidon uscat; 11-buncar; 12-snec; 13-site plane; 14-exhaustor; 15-dozatoare;
Utilaje pentru cernerea amidonului uscat.
Pentru a putea fi livrat, amidonul uscat trebuie supus unor operatii de finisare prin maruntirea si indepartarea aglomeratelor si separarea amidonului pulverizat.
Maruntirea aglomeratelor se realizeaza in mori cu discuri, asemanatoare celor folosite la macinarea grosiera a porumbului.
Cernerea asigura separarea, prin intermediul unei site a granulelor pulverulente de amidon, de restul aglomeratelor care constituie asa-numitul gris.
Cernerea se face prin doua tipuri de site: centrifugale (burate) sau site plane cu miscare de rotatie (plan siclitere).
2.UTILAJE FOLOSITE IN INDUSTIA GLUCOZEI LICHIDE
Materia prima pentru fabricarea glucozei lichide aste suspensia de amidon purificat.
2.1. Utilaje si instalatii pentru hidroliza amidonului (zaharificare).
Hidroliza amidonului se poate face pe cale acida sau enzimatica.
a) Instalatiile de hidroliza acida.
Fazele principale de lucru sunt pregatirea suspensiei de amidon in cade cu dispozitiv de amestecare, pregatirea solutiei de acid clorhidric si zaharificarea propriu-zisa.
Instalatiile de hidroliza sunt cu functionalitate in cicluri (hidroliza discontinua) fig. 22 ,(sau in flux continuu) dupa procedeul K. Knoyer fig. 23.

Fig. 22. Zaharificator cu functionare discontinua pt hidroliza amidonului
In hidroliza discontinua, se introduce apa in aparat, incalzita cu abur, dupa care acidul clorhidric sau sulfuric si se adauga treptat suspensia de amidon. Presiunea in aparat este de 2-3 atunci. Ciclul complet este de 60-80 min. pentru glucoza lichida, sau de 100-120 min. in cazul glucozei tehnice.

Fig. 23. Hidroliza in flux continuu dupa procedeul K. Knoyer
Procedeul K. Knoyer de hidroliza in flux continuu se desfasoara in doua etape distincte: faza de cleificare (fluidizare a amidonului) si faza de zaharificare propriu-zisa.
In suspensia de amidon incalzita de dozeaza automat acidul si cu o pompa cu membrana se impinge la o presiune de 6-12 atm atunci. in instalatia de hidroliza, apoi zaharificare. Schimbul de caldura abur-solutie se realizeaza in schimbatorul de caldura cu 3 tuburi concentrice, prin doua circuland abur iar prin al treilea central, solutia. la iesirea din reactor siropul de glucoza patrunde apoi in ciclonul de separare (expansiune).
Deoarece acidul adaugat nu se consuma in reactie avand doar rol catalizator, ramane in siropul de glucoza si trebuieste neutralizat. In procedeul de hidroliza discontinua pentru operatia de neutralizare se folosesc cazi. (fig. 24)

Fig. 24 Cada pentru neutralizare
Hidrolizantul se descarca prin presiune proprie in cada. Aburul separat din sirop se evacueaza prin cos dupa trecerea prin prinzatorul de picaturi. In cada se dozeaza Carbonat de sodiu si prin agitare se ajunge de la 140 ° C la 80°C si pH 4,8-
Siropul de glucoza obtinut dupa neutralizare este supus operatiei de purificare si decolorare. Purificarea se face in separatoare statice sau centrifugale.
Separatorul static este un recipient paralelipipedic prevazut cu sicane verticale care imprima siropului brut parcurgerea unui drum cat mai lung. Astfel precipitatul se ridica la suprafata fiind colectat.
Separatoarele centrifugale sunt de tipul cu ax vertical, deschis la separatoarele de amidon.
Decolorarea siropului de glucoza se realizeaza prin tratarea cu Kieselger, diatonit sau carbune activ dupa care se filtreaza in filtre presa cu rame si placi, filtre rotative cu vid , filtre ceramice.
Concentrarea siropului neutralizat si decolorat se realizeaza prin evaporarea in instalatii de evaporare du simplu efect, cu filtru ascendent sau cu mai multe (trei) efecte.
Dupa concentrare siropul atinge 83-84° Bx si este racit in racitoare cu apa cu plan inclinat sau cu serpentine interioare apoi este ambalat in butoaie de 200 l capacitate din lemn sau din tabla zincata.
Se poate obtine si dextroza-glucoza solida cristalizata.
3. UTILAJE PENTRU FABRICAREA DEXTRINEI PE CALE ACIDA
Fazele de fabricatie sunt: acidulare, preuscare, tonifiere, racire si finisare.
Instalatiile pentru acidulare, asigura dozarea clorhidric acidului clorhidric sau mai rar azotic 2-3 kg pentru o tona de dextrina.
Fig. 2 Instalatie pentru acidularea
amidonului a-acidulator cu ax orizontal; b-cu ax vertical 1-recipient;
2-amestecator; 3-gura de alimentare; 4-gura de evacuare; 5-roti
de curea; 6-vas pt solutie de acid; 7-pulverizator de acid;
8-compresor de aer;

Amidonul este incarcat in sarje de 100-300 kg. Prin malaxare cu palete care se rotesc cu turatia de 15-20 rot/min masa de amidon in miscare vine in contact cu solutia de acid pulverizata si dupa o ora de amestecare se depoziteaza in buncare de odihna pentru de 16-24 ore vezi fig. 26.

Fig. 26. Buncare de odihna pt amidon acidulat
a,b-buncare;
1-depozitul; 2-alimentare; 3-subare; 4-dispozitiv de amestecare; 5-cutit de razuire; 6-colector; 7-evacuare;
Dupa odihna, amidonul acidulat este supus preuscarii in uscatoare cu functionare continua cu tambur rotativ.
Torefierea (prajirea) amidonului se face in cazane pentru torefiere, folosind gaze de ardere fig. 27, sau in instalatii cu abur fig. 28. Temperatura de prajire este de peste 130-180 °C in functie de fiecarui sortiment.

Fig. 27 Bateria de cazane pt torefierea cu gaze de ardere
1-cazan de torefiere; 2-amestecator cu palete; 3-mecanism de actionare; 4-capac rabatabil; 5-buncar distribuitor; 6-burlan mobil pt incarcarea cazanelor; 7-focar pt arderea combustibil; 8-canal distributie gaze de ardere;

Fig. 28 Prajitor cu abur pt fabricarea dextrinei
1-cazan; 2-manta de abur; 3-capac; 4-gura alimentare cu amidon; 5-jgheab de descarcare; 8-amestecator cu palete; 15-manometru;
Dextrina se raceste: pe arii de racire, cu instalatii cu snec cu manta dubla (fig. 29) sau cu aer (fig. 30) dupa care se umecteaza, cerne si se ambaleaza.

Fig. 29 Racitor cu manta dubla, racita cu apa
1-cuva; 2-manta dubla; 3-ax; 4-paletele snecului cu dublu sens; 5-gura de intrare; 6-gura evacuare dextrina; 10-hota; 11-prinzator de praf;
Fig. 29
Racitor cu aer pt dextrina 1-prinzator
de pulbere; 2-cap distribuitor; 3-coloane
verticale; 4-sicane; 5-gura de evacuare;

|
Politica de confidentialitate |
| Copyright ©
2026 - Toate drepturile rezervate. Toate documentele au caracter informativ cu scop educational. |
Personaje din literatura |
| Baltagul – caracterizarea personajelor |
| Caracterizare Alexandru Lapusneanul |
| Caracterizarea lui Gavilescu |
| Caracterizarea personajelor negative din basmul |
Tehnica si mecanica |
| Cuplaje - definitii. notatii. exemple. repere istorice. |
| Actionare macara |
| Reprezentarea si cotarea filetelor |
Geografie |
| Turismul pe terra |
| Vulcanii Și mediul |
| Padurile pe terra si industrializarea lemnului |
| Termeni si conditii |
| Contact |
| Creeaza si tu |