Acest autovehicul este prevazut corespunzator cu o instalatie electrica conventionala dispunand in plus de un sistem de transmisie a datelor de tip serial.
Instalatia electrica conventionala este alcatuita din:
Sistemul de impamantare si de protectie.
Sistemul de pornire si de incarcare a bateriei.
Sistemul de racire motor/instalatie de climatizare.
Sistemul de iluminat intern/extern vehicul.
Sistemul de spalare/stergere proiectoare /parbriz /luneta.
Sistemul de deschidere /inchidere electrica portiere /hayon.
Sistemul de activare electrica oglinzi, dispozitiv de ridicare geamuri.
Sistemul de accesorii electrice interior /exterior vehicul (dispozitiv de avizare acustica, incalzire scaune, priza accesorie)
Sistemul instalatie Audio si de Navigatie. Afisaj multifunctional

1. Alternator,
2. Demaror,
3. Baterie,
4. Cutia de sigurante (calde),
5. Sistem anti-demaraj,
6. Unitate electronica accesorii (sigurante)
Unitate electronica injectie,
8. Panou instrumente,
9. Computer de bord
10. Unitate electronica segment panou de bord.
Sistemul de comunicare seriala utilizeaza o retea de tip C-CAN, unde datele sunt transmise cu o viteza ridicata utilizandu-se un cablu dublu rasucit.
În acest sistem, controlul si memorarea eventualelor erori precum si a conditiei in care se afla reteaua de comunicatie, sunt efectuate de un singur Nod, in timp ce pentru operatiunile de diagnosticare este utilizata "reteaua K".
În imaginea de mai jos sunt descrise cateva dintre partile ce au legatura cu sistemul de transmisie a datelor.

1. Nod Control Motor (ECM),
2. Nod Frane - (ABS),
3. Nod Computer de bord (BCM),
4. Nod Tablou Instrumente (indicator multifunctional),
5. Nod Directie Electrica
6. modul de control tractiune 4WD
Instalatia electrica sistematizata cu reteaua / liniile de diagnosticare este alcatuita din:
Sistemul CODE / pornire control motor.
Sistemul computer de bord, Smart key (acces autovehicul).
Sistemul control tractiune 4WD.
Sistemul control /gestiune instalatie de climatizare.
Sistemul de vizualizare cu tabloul de instrumente.
Sistemul de protectie Air-Bag.
Sistemul de franare anti-blocare, program stabilit de vehicul.
Sistemul servodirectie electrica.
Sistemul de vizualizare si interfata utilizator (informatii multiple cu afisaj).
Punct impamantare (masa)
Descriere
În imaginea de mai jos sunt descrise punctele de masa ce au legatura cu instalatia electrica a acestui vehicul.
Sagetile din campul alb indica sensul de deplasare al autovehiculului.

PREZENTARE GENERALA
În vederea protejarii bateriei, acest vehicul este dotat cu o "cutie de sigurante" alcatuita din sigurante "Maxi". În tabelul de mai jos sunt descrise cateva dintre partile controlate.

A - Pol pozitiv baterie
B - Unitate electronica baterie (sigurante calde)
În unitatea electronica a bateriei sunt prezente urmatoarele sigurante:
|
Nr. |
Valoare |
Circuit protejat |
|
80 A |
Siguranta generala, toate sarcinile electrice baterie, generator. |
|
|
80 A |
Radiator, compresor aer, servodirectie. Prima cutie sigurante circuit unic. |
|
|
80 A |
Ventilator radiator, proiector de ceata fata, proiectoare. Prima cutie sigurante circuit unic. |
|
|
50 A |
Prin intermediul comutatorului de pornire, demarorului, dispozitivelor electrice de stergere si ridicare a geamurilor. |
|
|
50 A |
Prin intermediul comutatorului de pornire, plafonierei, dispozitivului acustic de semnalizare, sistemului de inchidere a portierelor, luminilor de pozitie spate, lunetei. A doua cutie sigurante suplimentara (In J/B) |
Prezentare generala
Unitatea electromecanica (CVM) este amplasata in compartimentul motorului si contine sigurantele (Maxi e Mini), relee, conform descrierii din tabelul de mai jos, precum si circuitele de interconectare a cablajului anterior /motor.
Descrierea cutiei de sigurante principala.

Unitatea electronica a compartimentului motorului protejeaza instalatia electrica prin intermediul urmatoarelor sigurante:
|
N° |
Valoare |
Circuit protejat |
|
15 A |
Siguranta injectie carburant |
|
|
15 A |
Siguranta cutie de viteze automata (din dotare) |
|
|
15 A |
Siguranta motor clapeta motorizata |
|
|
20 A |
Siguranta compresor instalatie de climatizare |
|
|
20 A |
Releu ventilator condensator |
|
|
30 A |
Siguranta racire motor |
|
|
30 A |
Siguranta comutator de contact |
|
|
30 A |
Siguranta demaror |
|
|
30 A |
Siguranta unitate electronica ABS ESP |
|
|
NC |
||
|
30 A |
Siguranta electroventilator de racire motor |
|
|
40 A |
Siguranta unitate electronica ABS ESP |
|
|
60 A |
Siguranta unitate electronica control servodirectie |
|
|
NC |
||
|
30 A |
Releu ventilator radiator Siguranta ventilator radiator |
|
|
15 A |
Siguranta proiector de ceata anterior |
|
|
15 A |
Siguranta proiector (stanga) |
|
|
15 A |
Siguranta proiector (dreapta) |
|
|
NC |
||
|
NC |
Unitatea electronica a compartimentului motorului comanda instalatia electrica prin urmatoarele relee:
|
Nr. |
Releu |
|
R01 |
Releu electrovalva racire motor |
|
R02 | |
|
R03 |
Releu demaror |
|
R04 |
FI MAIN |
|
R05 |
Releu motor clapeta motorizata |
|
R06 |
Releu far de ceata anterior |
|
R07 |
Releu ventilator condensator |
|
R08 | |
|
R09 |
Releu pompa carburant |
|
R10 |
Releu compresor instalatie de climatizare |
|
R11 |
Releu cutie de viteze automata (din dotare) |
PREZENTARE GENERALA
Unitate electronica port-sigurante secundara este situata in partea de jos a bordului in dreptul soferului impreuna cu Nodul Computer de bord.
Imaginea de mai jos prezinta pozitia sigurantelor din cadrul unitatii electronice.

În unitatea electronica a suportului de sigurante secundara sunt prezente urmatoarele sigurante:
|
Nr. |
Valoare |
Circuit protejat |
|
15 A |
Motor dispozitiv de stergere geamuri anterior /posterior |
|
|
15 A |
Unitate electronica control motor Unitate electronica Code Priza diagnoza Releu pompa carburant Alternator Releu sonda lambda incalzita in amonte de catalizator Releu sonda lambda incalzita in aval de catalizator Bobina de inductie 1 Bobina de inductie 2 |
|
|
10 A |
Stop Actuator circuit aer habitaclu Comutator control tractiune 4WD Unitate Auto A/C Unitate electronica control 4WD Actuator reglare inaltime far (dreapta) Actuator reglare inaltime far (stanga) Comutator reglare inaltime faruri Unitate electronica control motor |
|
|
10 A |
Tablou Instrumente Releu lumini de avarie |
|
|
Nod computer de bord Comutator reglare oglinzi electrice |
||
|
15 A |
Priza ACC Bricheta Priza ACC posterioara Audio Afisaj multifunctional Unitate electronica control motor |
|
|
15 A |
Priza ACC Bricheta Priza ACC posterioara Audio Afisaj multifunctional Unitate electronica control motor |
|
|
30 A |
Comutator conducator dispozitiv de ridicare geamuri anterioare Comutator pasager dispozitiv de ridicare geamuri anterioare Comutator dispozitiv ridicare geamuri posterioare partea stanga Comutator dispozitiv ridicare geamuri posterioare partea dreapta |
|
|
30 A |
Dispozitiv stergere parbriz |
|
|
10 A |
Unitate electronica control servodirectie Senzor unghi directie |
|
|
15 A |
Unitate electronica Airbag |
|
|
10 A |
Unitate electronica ABS Unitate electronica ESP Senzor acceleratie Senzor inclinare laterala |
|
|
10 A |
Faruri de pozitie posterioare |
|
|
15 A |
Faruri de oprire |
|
|
20 A |
Dispozitiv blocare portiere Nod computer de bord |
|
|
15 A |
Dispozitiv iluminat 4WD |
|
|
10 A |
Releu motor de pornire |
|
|
15 A |
Dispozitiv incalzire scaun |
|
|
10 A |
IG 2 SIG Releu incalzire |
|
|
10 A |
Proiector de ceata posterior |
|
|
15 A |
Plafoniera Audio Nod computer de bord Tester COMB Priza de diagnosticare Unitate electronica control motor Iluminat habitaclu Iluminat habitaclu posterior Iluminat portbagaj Comutator principal (comutator cheie) Afisaj multifunctional |
|
|
30 A |
Luneta termica |
|
|
15 A |
Releu dispozitiv de semnalizare acustica Releu lumini de avarie |
|
|
Fiat CODE (Immobilizer) Comutator stop pe frana |
||
|
R01 |
NC |
DESCRIERE GENERALA:
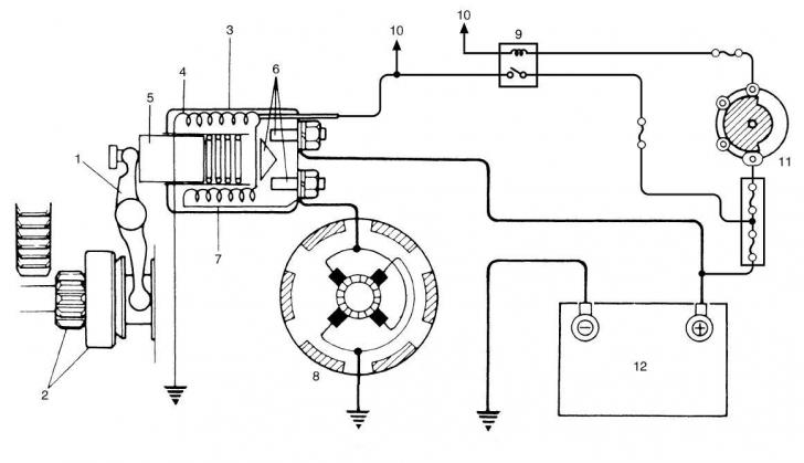
La acest autovehicul sistemul de pornire a motorului este de tip traditional. Instalatia de pornire este alcatuita din:
- Grup demaror.
- Baterie (12).
- Comutator de contact (11).
- Releu activare pornire (9).
- Sigurante de protectie si conexiuni.
Grupul demaror este la randul sau compus din:
- Bobina (3) si releu (6).
- Nucleu feromagnetic (piston) (5) si parghie de cuplare
- Bobinari inductor si indus (8).
În imaginea de mai jos este prezentata ischematic o instalatie de pornire a motorului.

1, Parghie de cuplare pinion
2. Pinion si ambreiaj de depasire
3. Releu
4. Bobina forta de suport
5. Piston
6. Contacte releu
Bobina admisie
8. Demaror
9. Releu control demaror
10. La NCM
4.1.1 Informatii necesare pentru pornirea motorului in caz de urgenta
ATENTIONARE
Autovehiculul este echipat cu motor cu distributia actionata prin lant si convertizor catalitic iar grupul transmisie - diferential de care dispune este unul specific, motiv pentru care, pentru a-l porni nu trebuie sa impingeti ori sa tractati autovehiculul. Aceste manevre pot cauza defectarea motorului si in special a sistemului de control al emisiilor precum si /sau defectarea transmisiei.
Pornire in caz de urgenta cu bateria auxiliara (de prim ajutor).
INSTRUCTIUNI DE REPARARE
Pe durata utilizarii cablurilor si a bateriei auxiliare, fiti atenti atunci cand manevrati bateria auxiliara si cea descarcata, pentru a nu va rani (scoateti-va inelele, ceasul, etc. si puneti-va ochelarii de protectie).
Verificati ca frana de mana a autovehiculului sa fie trasa, maneta schimbatorului de viteze sa fie fixata in punctul mort sau cutia automata sa fie fixata in pozitiile PARK sau NEUTRAL.
Decuplati toate sarcinile electrice, dispozitivele de iluminat, radio-ul, etc.
Deconectati terminalul negativ al bateriei care prezinta anomalia.
Conectati un cablu de la borna pozitiva a bateriei auxiliare la borna pozitiva a bateriei descarcate.
Conectati borna negativa a bateriei auxiliare la punctul liber al masei autovehiculului (sau direct la masa motorului, de exemplu la colectorul de evacuare).
Încercati sa porniti motorul. Dupa sase incercari nereusite de pornire a motorului, unitatea electronica opreste injectarea combustibilului. Daca motorul nu porneste inseamna ca problema are o alta cauza.
Daca motorul porneste deconectati bateria auxiliara lasand in acelasi timp borna negativa deconectat de baterie. Motorul trebuie sa ramana in functiune.
Daca motorul nu ramane in functiune inseamna ca problema provine de la grupul cablaje /alternator.
Motorul ramane in functiune, dar la activarea sarcinilor electrice (farurile de pozitie si de intalnire) motorul se opreste. Cauza problemei o reprezinta alternatorul.
Motorul ramane in functiune si la activarea sarcinilor electrice. Prin urmare, borna negativa a vehiculului poate fi conectata la terminalul corespunzator al bateriei descarcate.
Dupa cateva minute (zece minute la circa 1300 rotatii) opriti motorul si reporniti-l.
Daca motorul nu porneste, cauza problemei o reprezinta grupul cablaje /baterie.
ATENTIONARE
Nu este recomandata utilizarea de dispozitive de pornire cu tren de impulsuri deoarece acestea pot deteriora in mod ireversibil instalatiile electronice.
DESCRIERE
O parte din instalatia de pornire a motorului este alcatuita din grupul demaror-cabluri de conectare.
Pentru a efectua o diagnosticare corecta, dupa verificarea nivelului de incarcare a bateriei, este suficient sa introduceti clestele ampermetric pe cablul care porneste din baterie si ajunge la grupul demaror si sa verificati consumul prin punerea contactului.
Daca comanda ajunge la bobina vom observa
ca pentru tipul de 0.8 kW cu tensiunea bateriei 11,5 V, consumul maxim va
fi de circa 53 amperi, in timp ce pentru tipul de 1,2 kW cu tensiunea
bateriei 11 V consumul maxim va fi de circa 90 amperi.
Grupul demaror este alcatuit din mai multe componente: bobina de inductie cu parghia de cuplare a pinionului atasata si releu, motorul electric cu perii. Conform descrierii prezentate in continuare, grupul demaror poate fi ulterior demontat.
4.2.1 Demontarea demarorului Tip 0.8 kW

1, Cutie anterioara
2. Segment
3. Inel de fixare pinion
4. Pinion de antrenare
5. Parghie
6. Piston
Placuta
8. Garnitura de cauciuc
9. Releu
10. Saiba
11. Jug
12. Element indus
13. Grup perie
14. Brida posterioara
15. Segment posterior
16. Piulita de fixare cablu demaror
4.2.2 Demontarea demarorului Tip 1.2 kW

1, Cutie anterioara
2. Segment
3. Inel de fixare pinion
4. Pinion de antrenare
5. Parghie
6. Piston
Placuta
8. Garnitura de cauciuc
9. Comutator telecomandat
10. Bila
11. Angrenaj intern
12. Arbore planetar
13. Angrenaj planetara
14. Garnitura
15. Jug
16. Element indus
1 Grup perie
18. Brida posterioara
19. Segment posterior
20. Piulita de fixare cablu demaror
Verificare cablu de alimentare demaror
Eficienta alimentarii la terminalele demarorului poate fi verificata urmand procedura descrisa in continuare.
Cu un multimetru in functia volt, masurati tensiunea bobinei demarorului intre cablul conectat la borna pozitiva a bateriei (2) si masa motorului.
Dupa punerea contactului, cu ajutorul unui multimetru in pozitia volt, masuratipe bobina tensiunea dintre masa motorului si cablul conectat la comutatorul de contact / NCM (1).

Verificarea bobinei demarorului
Demontati bobina demarorului. Cu un multimetru in functia Ohm verificati ca intre terminalele bobinei rezistenta sa fie scazuta iar intre terminale si masa aceasta sa fie ridicata.
Verificarea comutatorului magnetic al demarorului
În acest caz este bine sa verificati eventuala uzura a pistonului (nucleul feromagnetic al bobinei). În timpul operarii sale pistonul trece de un arc antagonic iar la jumatatea cursei inchide contactul (comutatorul telecomandat) care alimenteaza electric demarorul. În timpul operarii, sale pistonul deplaseaza si o parghie imbinata pe un ambreiaj /angrenaj care la finalul cursei introduce angrenajul motorului in coroana de pe volanta.
Descrierea inductorului /elementului indus al demarorului
Demarorul este alcatuit dintr-un stator- inductor si un element indus de rotatie cu conexiune pe dispozitivele perii.
Demontati demarorul. Cu un multimetru in functia Ohm verificati ca intre masa motorului (carcasa) si terminalul de alimentare rezistenta sa fie scazuta chiar si in timpul rotatiei elementului indus al motorului.
Verificarea inductorului
Inductorul, denumit cusca de veverita,este realizat prin infasurarea firelor de cupru izolat in jurul materialului feromagnetic sau a magnetilor permanenti. Cu ajutorului cuprului infasurat se construieste un cilindru cu functie de coroana a elementului indus.
Demontati motorul de pornire. Cu un multimetru in functia Ohm verificati ca intre masa motorului (carcasa) si terminalele elementelor de cupru sa nu existe rezistenta (izolant intact) iar intre terminalele elementelor de cupru rezistenta sa fie scazuta.
Verificarea elementului indus
Elementul indus este alcatuit din material feromagnetic realizat pe un arbore care ii permite sa se roteasca. Prin infasurarea unor fire de cupru izolat in jurul materialului feromagnetic si prin finalizarea acestor fire pe o coroana asezata in jurul arborelui (unde pot fi sprijinite periile de legatura) s-a construit un element indus.
Demontati demarorul. Cu un multimetru in functia Ohm verificati ca intre masa materialului feromagnetic si terminalele elementelor de cupru sa nu existe rezistenta (izolator intact) iar intre terminalele elementelor de cupru rezistenta sa fie scazuta.
Verificarea periilor
Demarorul reprezinta o masina de rotatie constituita din mai multe bobinaje conectate in serie intre ele. Altfel spus, parcursul curentului electric este urmatorul: din baterie curentul trece prin comutatorul telecomandat si ajunge in inductor, dupa care trece peste perii si ajunge la elementul indus pentru ca mai apoi sa se descarce pe masa asigurandu-se astfel turatia motorului.
Periile sunt constituite din carbune si se pot uza si astfel pot sa impiedice trecerea curentului in bobinaje.
Periile si suportul acestora trebuie sa respecte anumite dimensiuni si caracteristici stabilite de fabricant. În orice caz, acestea trebuie sa permita conectarea electrica dintre inductor si elementul indus.
Lungimea periei
|
0,8 kW |
1,2 kW |
|
|
Normala |
17,0 mm (0,67 in) |
12,3 mm (0,48 in.) |
|
Limita |
11,5 mm (0,46 in.) |
7,0 mm (0,28 in.) |
Tensiunea arcului periilor
|
0,8 kW |
1,2 kW |
|
|
Normala |
1,95 kg (4,3 lb) |
2,2 kg (4,85 lb) |
|
Limita |
0,9 kg (1,99 lb) |
0,6 kg (1,33 lb) |
CARACTERISTICI
În cadrul instalatiei electrice, bateria detine trei functii principale. Pe langa faptul ca reprezinta sursa de energie electrica necesara pornirii motorului, bateria are rolul de a stabiliza tensiunea destinata pentru intreaga instalatie electricae. Însa in special, rolul bateriei este acela de a pune la dispozitie energia in cazul in care capacitatea alternatorului de a o face scade.
Înghetarea electrolitului
Deoarece temperaturile scazute sub limita de inghet pot deteriora bateria, aceasta trebuie sa fie protejata termic prin mentinerea unui nivel complet de incarcare. Daca totusi bateria ingheata, aceasta va fi incarcata doar atunci cand revine la temperatura sa initiala.
Sulfatarea
Daca bateria este lasata descarcata un timp indelungat, sulfatul de plumb este supus transformarii intr-o substanta dura cristalina care isi revine foarte greu la starea de material activ la urmatoarea incarcare. Termenul de sulfatare inseamna atat rezultatul reactiei cat si procesul acesteia.
Bateria poate fi reactivata printr-o incarcare redusa fiind astfel capabila sa opereze din nou, gradul sau de functionalitate fiind insa mai scazut fata de cel pe care il avea.
Indicator incorporat
În partea superioara a bateriei se afla un indicator compensator de temperatura. În timp ce verificati indicatorul asigurati-va ca partea superioara a bateriei este curata. Utilizati o sursa de lumina pentru a observa indicatorul in zonele mai putin luminate.

Aveti la dispozitia trei categorii de indicatii pe care le prezentam in continuare.
Functionarea
Principiul de functionare al acestui aparat se bazeaza pe contactul dintre indicator si lichidul bateriei.
Bila este proiectata astfel incat la o anumita valoare a densitatii electrolitului aceasta urca pe un plan inclinat ajungand pe suprafata transparenta a indicatorului si colorand centrul acesteia in verde (1).
Atunci cand densitatea electrolitului scade (incarcarea bateriei nu mai este suficienta) sfera se deplaseaza din centru iar lumina este supusa unor refractii ce fac ca partea centrala a indicatorului sa para mai inchisa la culoare (2).
Cand lichidul nu mai atinge corpul cilindrului, sfera coboara complet iar in zona centrala apare o culoare mai deschisa (3).

OBSERVATIE
Bateria utilizata la autovehicule trebuie sa fie de tipul indicat mai jos.
Tip baterie:
|
Tip motorizare |
diesel |
benzina |
|
Iesire nominala |
12 V |
12 V |
|
Putere de operare |
60 Ah/20 h |
44 Ah/20 h |
|
Amper pornire la rece |
370 A (DIN) |
210 A (DIN) |
DESCRIERE GENERALA
Caracteristicile alternatorului sunt: dispozitivul de reglare a tensiunii se afla in stare solida fiind montat in interiorul alternatorului, toate componentele dispozitivului de reglare sunt incluse intr-o forma solida, grupul suport perii este imbinat pe cutia posterioara, periile transportand energie fara necesitatea unor interventii.
Rulmentii rotorului alternatorului sunt lubrifiati pentru intreaga lor durata de functionare astfel ca nu necesita lubrifieri periodice.
Desi are dimensiuni reduse, alternatorul opereaza la standarde ridicate avand dispozitivul de reglare a tensiunii IC (2) incorporat. Componentele interne sunt conectate electric conform schemei din figura prezentata in continuare.

, Alternator cu grup de reglare
2. Dispozitiv de reglare I.C.
3. Suport bobina
4. Dioda
5. Bobina in camp (bobina rotor)
6. Led de semnalizare sarcina
Comutator principal
8. Baterie
9. Sarcina

1. Roata de transmisie
2. Piulita roata
3. Ventilator rotor
3. Suport bobina
5. Nucleu stator
6. Bobina de camp
Dispozitiv de reglare
8. Perie
9. Zona de transmisie
10. Zona tampon
11: Redresor
B: Iesire generator (terminal baterie)
E: Împamantare
G: Terminal de inductie
L: Led de semnalizare terminal
4.4.1 Control fara sarcina
Conectati voltmetrul si ampermetrul conform indicatiilor din imagine.

1. Generator
2. Ampermetru (intre terminalul generatorului "B" si bateria (+) terminal)
3. Voltmetru (intre terminalul generatorului "B" si masa)
4. Baterie
5. Sarcina
6. Comutator
Control cu sarcina
Porniti motorul la 2.000 turatii, aprindeti farurile de pozitie si porniti motorul ventilatorului instalatiei de racire. Masurati curentul; daca acesta este mai mic de 20 A va trebui sa reparati sau sa inlocuiti alternatorul.
Observatie
Utilizati o baterie complet incarcata.
Generator:
|
Tip |
Tip 75 A |
|
Tensiune de functionare |
12 V |
|
Iesire nominala |
75 A |
|
Viteza maxima admisa |
18,000 r/min. |
|
Viteza fara sarcina |
1020 r/min. (rpm) |
|
Tensiune reglata |
14,2 - 14,8 V a 20 °C (68 °F) |
|
Lungime perie expusa |
Standard: 16 mm (16.00 mm.) |
|
Limite: 2 mm (2,03 mm.) |
|
|
Temperatura ambientala permisa |
De la -30 la 100 °C (de la -22 la 212 °F) |
|
Polaritate |
Negativa sau masa vehicul |
|
Rotatie |
Sens orar (vazut din partea rotii de transmisie) |
DESCRIERE GENERALA
La bordul vehiculului se afla numeroase sisteme de iluminat intern si extern. În imaginea de mai jos sunt descrise alcatuirea si situarea componentelor sistemului de iluminat.

1. Lampa proiectoare (bec dublu).
2. Capac soclu.
3. Lampi de pozitie cu bec.
4. Soclu bec faruri de pozitie.
5. Lampa bec lampa de pozitie.
6. Soclu bec indicator de directie.
Grup optic.
8. Dispozitiv de control lumini (comutator lampi).
9. Proiector de ceata fata.
10. Comutator proiector de ceata fata.
11. Releu proiector de ceata fata.
12. Comutator lumini de avarie.
13. Releu lampi de directie /urgenta.
14. Stopuri.
15. NBC
16. Comutator anulare iluminat (sau comutator DRL).
1 Comutator reglare faza far.
18. Lampa de ceata spate.
19. Controlor DRL.
20. Comutator lampa de ceata spate.
[A]: Unitate electronica vazuta dinspre releu.
Amplasare sistem de iluminare interioara

1. Plafoniera interior habitaclu
2. Lumina portbagaj
3. Comutatoare portiere (ambele laturi)
4. Comutator hayon (in mecanismul de inchidere)
1) Confirmati pozitia OFF a comutatorului lumini.
2) Confirmati pozitia lampa de intalnire a comutatorului de trecere si atenuare.
3) Controlati functionarea DRL dupa cum urmeaza:
a) Fixati comutatorul de contact in pozitia ON si asigurati-va ca farurile raman in pozitia OFF.
b) Porniti motorul si lasati-l sa se mearga in gol. Verificati daca farurile se aprind in pozitia de intalnire.
c) Rotiti comutatorul de in pozitia de faza lunga si controlati ca farurile sa ramana aprinse in pozitie far de intalnire.
Control dispozitiv de control DRL si circuitele acestuia.

1. Unitate electronica de control DRL.
[A]: Conector Controlor DRL vazut dinspre reteaua de cabluri.
|
Pin Nr |
Circuit |
Valori |
Conditia |
|
Împamantare (masa) |
0 - 1 V | ||
|
Împamantare (masa) |
0 - 1 V | ||
|
(CLEARANCE) La comutatorul lumini |
0 - 1 V |
Comutatorul lumini se afla in pozitia OFF. |
|
|
10 - 14 V |
Comutatorul lumini se afla in pozitia CLEARANCE sau in pozitia HEAD. |
||
|
La comutatorul de contact |
0 - 1 V |
Comutatorul de contact se afla in pozitia OFF. |
|
|
10 - 14 V |
Comutatorul de contact se afla in pozitia ON. |
||
|
La lampa obstacol |
0 - 1 V |
Motorul este oprit iar comutatorul de lumini se afla in pozitia OFF . |
|
|
10 - 14 V |
Motorul functioneaza iar comutatorul de lumini se afla in pozitia OFF . |
||
|
La comutatorul de contact (LOW) |
0 - 1 V |
Motorul functioneaza iar comutatorul de lumini se afla in pozitia OFF . Comutatorul lumini se afla in pozitia HEAD iar comutatorul de atenuare in pozitia LOW. |
|
|
10 - 14 V |
Comutatorul lumini se afla in pozitia HEAD iar comutatorul de atenuare in pozitia HI. |
||
|
La comutatorul de contact (HEAD) |
6 - 8 V |
Motorul functioneaza iar comutatorul de lumini se afla in pozitia OFF . Motorul functioneaza iar comutatorul de lumini se afla in pozitia CLEARANCE |
|
|
0 - 1 V |
. Motorul functioneaza iar comutatorul de atenuare se afla in pozitia HEAD. . Motorul este oprit. |
||
|
Siguranta principala |
10 - 14 V | ||
|
La comutatorul de presiune ulei. |
8 - 10 V |
Motorul functioneaza(ledul de semnalizare presiune ulei este stins). |
|
|
0 - 1 V |
Motorul este oprit. |
||
|
La farul anterior |
0 - 1 V |
Comutatorul lumini se afla in pozitia HEAD iar comutatorul de atenuare in pozitia LOW. . Motorul functioneaza iar comutatorul lumini se afla in pozitia OFF . |
|
|
10 - 14 V |
Comutatorul lumini se afla in pozitia HEAD iar comutatorul de atenuare in pozitia HI. |
DESCRIERE
Reglati orientarea farurilor si a
proiectoarelor conform procedurii prezentate in continuare si
respectand in acelasi timp normele si regulamentele
locale. În timpul procedurii, la bordul autovehiculului se vor afla:
roata de rezerva, sculele, lichidele de aprovizionare, rezerva de
combustibil si conducatorul auto (greutatea stabilita pentru
acesta este de 75 kg (
Eliminati depunerile de noroi, zapada sau gheata, acestea putand modifica pozitia stabila a autovehiculului.
Fixati comutatorul comutator de comanda pozitie faruri la 0 (zero)
Verificati presiunea corecta a pneurilor.
Amplasati autovehiculul pe o suprafata plana, orientata perpendicular fata de o suprafata opaca sau un ecran aflat la o distanta de 10 metri (32,8 ft.), pe care sunt trasate liniile prezentate mai jos.

1. V-V: vertical corespunzator urmei liniei de planul de simetrie a automobilului.
2. C-C: urme ale planurilor verticale care trec prin centrele de referinta ale grupurilor optice.
3. HC-HC: orizontal corespunzator inaltimii de la pamant a centrelor de referinta grupuri optice.
4. AC-AC: orizontal
sub linia HC-HC de
5. Linii inclinate de 15º conform imaginii de mai jos.

1. Ecran
2. bec far
3. linie de fractiune (traseu)
4. spot
5. Rotatie (pentru reglarea in sus)
6. Rotatie (pentru reglarea in jos)
Angrenaj orientare (pentru reglarea la dreapta /la stanga)
8. Rotatie (pentru reglarea la dreapta)
9. Rotatie (pentru reglarea la stanga)
10. Locas far
11. Dispozitiv de actionare reglare far
X-X: linie centrala orizontala a becului farului
A-A: Linie centrala verticala a becului stang
B-B: Linie centrala verticala a becului drept
[A]: Far stanga
[B]: Far dreapta
[C]: Vehicul cu directie RH
[D]: Vehicul cu directie LH
DESCRIERE
Aprindeti farurile de intalnire.
Orientare verticala.
Rotiti butonul de reglare verticala a grupului optic astfel incat portiunea orizontala a liniei de demarcatie dintre zona obscura si cea luminata de fasciculul luminos sa coincida cu linia AC-AC trasata pe ecran.
Orientare orizontala.
Cu ajutorul unei surubelnite cu cap stea, actionati asupra angrenajului de reglare orizontala a grupului optic, astfel incat punctul de intersectare a celor doua linii de demarcatie orizontala inclinata sa coincida cu punctul de intersectare al liniilor C-C e AC-AC de pe ecran.
DESCRIERE
Deconectati cablul negativ de la baterie si extrageti suportul de sub bord al coloanei de directie (1). Îndepartati apoi dispozitivele de protectie (carcasa) ale coloanei de directie (2) trei suruburi in carcasa inferioara. Rotiti volanul pentru a avea astfel acces la suruburile posterioare ale stratului de protectie al coloanei directiei (3).
Scoateti apoi maneta semnalizatorului de directie (comutator lumini) (5) din mecanismul grupului comutator de combinatie (4) si deconectati conectorul corespunzator (5).
5.4.1 Control functionare semnalizator de directie (comutator faruri de pozitie).
Dupa demontarea manetei de comanda, cu un multimetru in functia Ohm, controlati daca exista continuitate intre terminalele ce corespund fiecareia dintre pozitiile freta - comutator. Urmati indicatiile din tabelul de mai jos.

5.4.2 Control functionare semnalizator de directie(comutator lumini externe).
Dupa demontarea manetei de comanda, cu un multimetru in functia Ohm, controlati daca exista continuitate intre terminalele ce corespund fiecareia dintre pozitiile maneta - comutator. Urmati indicatiile din tabelul de mai jos.

Pini comutator.
Pozitie maneta lumini.
5.4.3 Control functionare semnalizator directie (comutator lumini indicator de directie).
Dupa demontarea manetei de comanda, cu un multimetru in functia Ohm, controlati daca exista continuitate intre terminalele ce corespund fiecareia dintre pozitiile maneta - comutator. Urmati indicatiile din tabelul de mai jos.

A. Grup pini comutator.
B. Pozitie maneta indicator de directie.
DESCRIERE
Pe bordul acestui autovehicul sunt montate urmatoarele dispozitive:
1. Comanda proiector ceata anterior.
2. Comutator orientare proiectoare.
3. Comanda lumini DRL (Comutator anulare iluminat).
4. Comanda lumini de stationare/avarie.
În imagine este prezentata amplasarea componentelor.
5.5.1 Comutator proiector de ceata fata
DESCRIERE
Deconectati cablul negativ de la baterie. Extrageti corpul comutatorului dupa ce ati eliberat carligele de fixare. Deconectati conectorul si scoateti comutatorul.
Control comutator proiector de ceata fata
Proiectoarele de ceata fata se aprind doar atunci cand dispozitivul de schimbare a directiei luminii proiectoarelor se afla in pozitia HEADLIGHT (faruri de intalnire sau de pozitie) sau in pozitia SMALL (faza scurta). Proiectoarele de ceata fata se sting automat atunci cand dispozitivul de schimbare a directiei luminii proiectoarelor se afla in pozitia OFF. Daca comutatorul proiectoarelor de ceata ramane in pozitia ON, proiectoarele de ceata trec automat in pozitia ON in momentul in care comutatorul farurilor este din nou in pozitia HEADLIGHT (faruri de intalnire sau de pozitie) sau in pozitia SMALL (faza scurta).
Control functionare comutator proiector de ceata fata.
Cu un multimetru in functia Ohm, dupa ce ati demontat corpul comutator al proiectorului de ceata fata demontat, controlati daca exista continuitate intre terminalele corespondente. Urmati indicatiile din tabelul de mai jos.

A. Grup pini comutator proiector de ceata.
B. Pozitie tasta.
Releu proiector de ceata fata
DESCRIERE:
În imaginea de mai jos este prezentata schema de functionare a releului proiectorului de ceata fata. Puteti verifica corecta functionare a acestuia cu ajutorul unui multimetru.
1. Suport releu far de ceata (latura fire).
2. Baterie.
3. Sarcina electrica.
Control releu proiector de ceata fata
Asigurati-va ca nu exista continuitate intre terminalele "3" si "4".
Dupa alimentarea terminalelor "2" si "1", respectiv pozitiv si negativ baterie, controlati daca intre terminalele "3" si "4" exista continuitate.
În cazul in care inlocuiti becul proiectorului de ceata fata aveti grija sa nu atingeti becul cat mai este cald ca sa nu va ardeti. Nu atingeti nici suprafata de sticla a becului pentru a nu il deteriora.
Instalarea si indepartarea mecanismului proiectorului de ceata fata
Daca inlocuiti soclul unui proiector de ceata ori il demontati dupa care il montati la loc, va trebui sa reglati orientarea fasciculului de lumina.
5.5.2 Reglarea/Orientarea (fascicul luminos) proiectoarelor de ceata cu ajutorul unui obstacol
DESCRIERE
Orientare baza
Reglati
orientarea proiectoarelor conform procedurii prezentate in continuare
(respectand in acelasi timp normele si regulamentele
locale). În timpul procedurii la bordul autovehiculului se vor afla:
roata de rezerva, sculele, lichidele de aprovizionare, rezerva de
carburant si conducatorul auto (greutatea stabilita pentru
acesta este de 75 kg (
Eliminati depunerile de noroi, zapada sau gheata, acestea putand modifica pozitia stabila a autovehiculului.
Verificati ca presiunea pneurilor sa fie cea corecta.
Amplasati autovehiculul pe o suprafata plana, orientata perpendicular fata de un ecran sau o suprafata opaca aflat la o distanta de 10 metri (32,8 ft.), pe care sunt trasate liniile prezentate mai jos.
1. V-V: vertical corespunzator urmei trasate de planul de simetrie a automobilului.
2. C-C: urme ale planurilor verticale care trec prin centrele de referinta ale farurilor de ceata.
3. HC-HC: orizontal corespunzator inaltimii de la pamant a centrelor de referinta grupuri faruri de ceata.
4. AC-AC: orizontal sub linia HC-HC de 20 cm.

1. Ecran
2. Linie punctata
3. spot
4. Angrenaj orientare (pentru reglarea sus /jos)
5. Rotatie (pentru reglarea in sus)
6. Rotatie (pentru reglarea in jos)
Mecanism lumini far de ceata
X-X: linie centrala orizontala a becului farului de ceata
A-A: Linie centrala verticala a becului stang
B-B: Linie centrala verticala a becului drept
[A]: Far de ceata stanga
[B]: Far de ceata dreapta
DESCRIERE
Aprindeti proiectoarele de ceata.
Rotiti butonul de reglare verticala a grupului optic astfel incat portiunea orizontala a liniei de demarcatie dintre zona obscura si cea luminata de fasciculul luminos sa coincida cu linia AC-AC trasata pe ecran.
5.5.3 Comutator orientare proiectoare
DESCRIERE
Deconectati cablul negativ de la baterie. Extrageti corpul comutatorului dupa ce ati eliberat carligele de fixare. Deconectati conectorul si scoateti comutatorul.
Comutatorul de orientare proiectoare este alcatuit din mai multe rezistente conectate intre ele. Pentru a le pitea verifica eficienta utilizati un multimetru in functia Ohm. Controlati daca exista continuitate intre terminalele corespondente. Procedati conform indicatiilor din tabelul de mai jos.
Control comutator orientare proiectoare

A, Pozitie comutator.
B, Masurarea se face intre terminale.
C, Valoare rezistiva (de la - la).
5.5.4 Comanda lampa de ceata posterioara
DESCRIERE
Deconectati cablul negativ de la baterie. Extrageti corpul comutatorului dupa ce ati eliberat carligele de fixare. Deconectati conectorul si scoateti comutatorul.
Control comutator lampa de ceata posterioara
Comutatorul farului de ceata posterior se poate afla in pozitia ON doar atunci cand comutatorul farului se afla in pozitia HEADLIGHT (faruri de intalnire si de pozitie).
Comutatorul lampilor de ceata posterioare se decupleaza automat atunci cand comutatorul se afla in pozitia OFF.
Control functionare comutator lampa de ceata posterioara
Cu un multimetru in functia Ohm, dupa ce ati demontat corpul comutator al farului de ceata posterior demontat, controlati daca exista continuitate intre terminalele corespondente. Urmati indicatiile din tabelul de mai jos.

5.5.5 Comutator lumini de avarie
DESCRIERE
Deconectati cablul negativ de la baterie. Extrageti orificiile sistemului central de ventilatie. Eliberati carligele de fixare ale comutatorului, decuplati conectorul si scoateti comutatorul lampilor de avarie din orificiul sistemului de ventilatie centrala.
Control functionare comutator lumini de avarie.
Cu un multimetru in functia Ohm, dupa ce ati demontat corpul comutator al lampilor de avarie, controlati daca exista continuitate intre terminalele corespondente. Urmati indicatiile din tabelul de mai jos.

A. Grup pini comutator.
B. Pozitie comutator.
5.5.6 Microcomutator lampi stop
DESCRIERE:
Deconectati cablul negativ de la baterie. Extrageti orificiile sistemului central de ventilatie. Eliberati carligele de fixare ale comutatorului, deconectati conectorul si scoateti comutatorul lampilor de avarie din orificiul sistemului de ventilatie centrala.
Control comutator lampa Stop (frana)

Grup pini microcomutator
Pozitie pedala frana
Controlati continuitatea dintre terminalele fiecarei pozitii a comutatorului lampa Stop (frane). Daca rezultatul nu este corect, inlocuiti comutatorul.
DESCRIERE:
Autovehiculul este dotat cu stergatoare si stropitoare de spalare pentru parbriz si luneta. Rezervorul ce contine lichidul de spalare are orificiul de alimentare situat in compartimentul motorului iar corpul sub capota motorului. În imaginea de mai jos sunt descrise atat alcatuirea cat si amplasarea componentelor.

1. Lama stergator geamuri parbriz
2. Brat stergator geamuri parbriz
3. Motor stergator geamuri parbriz
4. Racord stergator geamuri parbriz
5. Brat stergator geamuri posterior cu grup lama
6. Motor stergator geamuri posterior
Pompa spalator parbriz
8. Pompa spalator luneta
9. Rezervor spalatoare
10. Conducte flexibile spalatoare
Duza spalator
12. Maneta de semnalizare directie (comutator stergatoare si spalatoare)
13. Releu stergator luneta
14. Cutie sigurante habitaclu, latura releu
[A]: Grup cutie de derivatie observat dinspre releu
Deconectati cablul negativ de la baterie si extrageti suportul de sub bord al coloanei de directie (1). Îndepartati apoi dispozitivele de protectie (carcasa) ale coloanei de directie (2) fixate cu trei suruburi in carcasa inferioara. Rotiti volanul pentru a avea astfel acces la suruburile posterioare ale stratului de protectie ale coloanei directiei (3).

Scoateti apoi maneta de semnalizare a schimbarii de directie (comutator faruri) (5) din mecanismul grupului comutator de combinatie (4) si decuplati conectorul corespunzator (5).

Dupa demontarea manetei de semnalizare, cu un multimetru in functia Ohm, controlati daca exista continuitate intre terminalele ce corespund fiecareia dintre pozitiile maneta - comutator. Urmati indicatiile din tabelul de mai jos.

Pini comutator.
Pozitie maneta stergator geamuri.
Pozitie maneta spalatoare geamuri.
În timpul functionarii stergatorului de parbriz in pozitia "INT", prin actionarea coroanei manetei se poate modifica frecventa stergatoarelor.

A, Pozitia fretei pe maneta.
B, Frecventa stergatorului.
Controlul vitezei si a intervalelor cursei stergatoarelor de parbriz este gestionat de circuitul/releul (lama bi-metalica) aflat in interiorul manetei de comanda. Functionarea acestuia poate fi controlata prin utilizarea alimentarii bateriei (12 V), multimetrului in functia de voltmetru si a unui varf metalic mobil. Procedati conform indicatiilor prezentate in continuare.
ATENTIE: O conexiune gresita poate deteriora componenta iremediabil.
Cu maneta de comanda demontata si operatia de stergere dezactivata, indiferent de pozitia coroanei mecanismului de temporizare a stergatoarelor ("INT", "LO", "HI"), conectati terminalul pozitiv al bateriei (A) la terminalul "5" al conectorului dispozitivului de schimbare a directie (B) si negativul bateriei la terminalul "2". Conectati apoi un cablu al voltmetrului (C) la terminalul "4" iar celalalt cablu la terminalul "2" al conectorului dispozitivului de semnalizare a schimbarii directiei (B). Activati comanda de stergere dupa care verificati daca voltmetrul indica tensiunea bateriei (10 - 14 V).
Conectati apoi terminalul "3" (semnal final ciclu motor stergator) cu pozitivul bateriei (terminalul "5") utilizand un varf metalic mobil (D). Tensiunea va intarzia in functie de pozitia pe care o ocupa freta. Cu freta in pozitia "INT", dupa 1 sau 2 secunde vom obtine activarea stergatorului de parbriz (prezenta tensiunii intre terminalele "2" si "4").
Cu freta in pozitia "HI", va trebui sa asteptam intre 9 si 15 secunde pentru a obtine activarea stergatorului de parbriz (prezenta tensiunii intre terminalele "2" si "4").

A,Baterie.
B, Conectore maneta semnalizare directie.
C. Multimetru in functia Volt.
D. Varf metalic mobil.
Dupa un anumit interval de timp de la comanda de activare a motorului sistemului de spalare urmeaza activarea motorului de actionare a stergatoarelor. Sau, dupa circa 0,3 secunde de la activarea dispozitivului de spalare geamuri, motorul stergatoarelor se activeaza pentru a opri propriul ciclu dupa circa 2,2 secunde de la finalul activarii motorului dispozitivului de spalare geamuri.
Circuit comanda dispozitiv de spalare geamuri.
Activarea pompei "Spalare Parbriz" revine circuitului/releului din interiorul manetei de semnalizare a directiei. Functionarea acestuia poate fi controlata prin utilizarea alimentarii bateriei (12 V), multimetrului in functia de voltmetru si a unui varf metalic mobil. Procedati conform indicatiilor prezentate in continuare.
ATENTIE: O conexiune gresita poate deteriora componenta iremediabil.
Cu maneta de comanda demontata si operatia de spalare a parbrizului dezactivata, conectati terminalul pozitiv al bateriei (A) la terminalul "5" al conectorului semnalizatorului de directie (B) si negativul bateriei la terminalul "2". Conectati apoi un cablu al voltmetrului (C) la terminalul "4" iar celalalt cablu la terminalul "2" al conectorului dispozitivului de semnalizare a directiei (B). Activati comanda de spalare parbriz (D) (in pozitia ON) dupa care verificati daca voltmetrul indica tensiunea bateriei (E) (10 - 14 V).

A, Baterie.
B, Conector maneta semnalizator directie.
C. Multimetru in functia Volt.
D. Stare comutator dispozitiv de spalare parbriz.
E. Comanda electrica activare.
F. Întarziere (aproximativ 0,3 secunde)
G. Întarziere (aproximativ 2,2 secunde).
Activarea motorului stergatoarelor pe durata functiei spalare parbriz.
Elementul de referinta "F" indica intarzierea (circa 0,3 secunde) la activarea motorului stergatoarelor pe durata functiei de spalare parbriz, dupa cum elementul de referinta "G" indica intarzierea (circa 2,2 secunde) la dezactivarea motorului stergatoarelor pe durata functie de spalare parbriz.
Dupa demontarea manetei de comanda, cu un multimetru in functia Ohm, controlati daca exista continuitate intre terminalele ce corespund fiecareia dintre pozitiile maneta - comutator. Urmati indicatiile din tabelul de mai jos.

Picioruse comutator.
Pozitie maneta.
DESCRIERE:
Autovehiculul este prevazut din dotare cu un sistem de inchidere /deschidere electrica a portierelor si a hayonului. Aceste operatii pot fi activate cu ajutorul a trei sisteme diferite (se utilizeaza trei tipuri de chei).
Cheia mecanica. Actioneaza asupra dispozitivului de inchidere a portierei din dreptul soferului si a comutatorului de contact.
Cheie mecanica cu telecomanda. Pe langa actionarea cu cheia mecanica a comutatorul de contact, operatiile de inchidere/deschidere pot fi activate fara utilizarea dispozitivului de inchidere a portierei din dreptul soferului.
Cheie electronica cu telecomanda. Permite accesul la autovehicul si pornirea motorului fara utilizarea cheii.
Strategiile de functionare sunt descrise in L.U.M.
Amplasarea componentelor sistemului de inchidere electrica
Aparatele ce au legatura cu partea anterioara a autovehiculului sunt descrise in imaginea de mai jos.

1, Receptor dispozitiv "Keyless entry" (daca exista in dotare)
2. Transmitator cu telecomanda
3. Dispozitiv de actionare portiere fata
4. Dispozitiv de actionare portiere spate
5. Comutator portiera
6. Comutator inchidere electrica totala
Pentru a avea acces la conector sau pentru a putea scoate grupul de comanda deschidere/inchidere trebuie ca mai intai sa deconectati cablul negativ de la baterie iar apoi sa demontati panoul intern al portierei din dreptul soferului si sa deconectati unitatea electromecanica.
Cu un multimetru in functia Ohm, dupa ce ati demontat grupul de comanda portiera, controlati daca exista continuitate intre terminalele corespondente. Urmati indicatiile din tabelul de mai jos.

1, Comutator inchidere electrica portiere.
2. Terminale pe conectorul unitate electromecanica din dreptul soferului.
3. Conditii comutator cu tasta.
Înlaturati panoul portierei anterioare, deconectati conectorul dispozitivului de inchidere portiera si verificati daca exista continuitate intre terminalele corespondente fiecareia dintre pozitiile comutatorului. Urmati indicatiile din tabelul de mai jos.

1. Terminale comutator portiera dreapta
2. Terminale comutator portiera stanga
Scoateti panoul intern al portierei anterioare fara a deconecta unitatea electromecanica (din dreptul soferului). Asigurati-va ca dupa comanda, pe conectorul dispozitivului de actionare al mecanismului de inchidere electrica terminalele dispozitivului de actionare a mecanismului de inchidere (a, b, c, d) corespund cu indicatiile din imagine:

1. Terminale dispozitiv de actionare portiera dreapta
2. Terminale dispozitiv de actionare portiera stanga
Scoateti panoul intern al portierei posterioare. Asigurati-va ca dupa comanda, pe conectorul dispozitivului de actionare a mecanismului de inchidere electrica terminalele (a, b, c, d) corespund conform indicatiilor din imaginea de mai jos.

1. Terminale dispozitiv de actionare portiera dreapta posterioara
2. Terminale dispozitiv de actionare portiera stanga posterioara
DESCRIERE SISTEM DE DESCHIDERE HAYON
Sistemul de deschidere a hayonului este activat, dupa ce toate portierele au fost deblocate, fie de la dispozitivul manual (dispozitivul de inchidere a portierei din dreptul soferului) fie de la transmitatorul telecomenzii.
Atunci cand se actioneaza tasta posterioara de deschidere a hayonului (2), daca nu exista contraindicatii din partea Nodului computer de bord (1) este activat un releu situat in NBC care permite eliberarea dispozitivului de declansare a grupului de inchidere hayon (3).
În cazul in care hayonul nu poate fi deschis de la tasta corespunzatoare, se va utiliza parghia de urgenta (4) din grupul dispozitivului de inchidere al hayonului.
Amplasarea componentelor dispozitivului de inchidere hayon

1. Nod computer de bord
2. Tasta deschidere hayon
3. Mecanism de actionare dispozitiv de inchidere
4. Deschidere manuala
Verificare dispozitiv de actionare mecanism de inchidere electrica a hayonului.
Asigurati-va ca dupa comanda, pe conectorul dispozitivului de actionare al mecanismului de inchidere electrica, terminalele (a, b) corespund cu indicatiile din imaginea de mai jos.

Nodul computer de bord activeaza simultan mecanismele de actionare a sistemelor de inchidere a portierelor anterioare si posterioare atunci cand primeste semnalul de blocare /deblocare de la:
Comutatorul amplasat pe dispozitiv de inchidere centralizata a portierelor (din dreptul soferului).
Activarea comutatorului de inchidere centralizata manuala (interiorul portierei din dreptul soferului).
Activarea de la telecomanda
Atunci cand NBC primeste semnalul de blocare /deblocare, activeaza toate mecanismele de actionare a dispozitivelor de inchidere portiere doar daca toate portierele sunt inchise si /sau in dispozitivul de blocare pornire nu este introdusa nici o cheie.
Functia de blocare temporizata.
Între deblocarea portierelor cu ajutorul transmitatorului cu telecomanda si deschiderea uneia dintre portiere nu trebuie sa treaca 30 de secunde. În caz contrar portierele se blocheaza din nou in mod automat.
DESCRIERE:
Autovehiculul este prevazut cu un sistem de deschidere de la distanta prin telecomanda. Receptorul se afla in Nodul computer de bord unde pot fi inregistrate trei coduri de transmisie pentru telecomanda.

1. Tasta de deschidere
2. Corp cheie
3. Tasta de inchidere
9.1 Creare cod chei
Partea mecanica a cheii este utilizata pentru punerea contactului si pornirea motorului. Cheia este prevazuta cu incizii la ambele extremitati fiind astfel reversibila. Identificarea cheii se face cu ajutorul unui cod format din cinci caractere, stantat pe eticheta aplicata cheii atunci cand este livrat autovehiculul.
ATENTIE
Aceasta combinatie va servi la fabricarea unei noi chei mecanice in cazul in care este necesara.
(Persoanele care vor putea realiza cheia sunt concesionarii /proprietarii de aparate de stantat chei autorizate. Acestia, in baza unei liste de coduri ce le este furnizata de fabrica pot reproduce respectiva cheie).
Atentionari referitoare la memorarea frecventelor de transmisie ale telecomenzilor
La introducerea unui nou cod pentru telecomanda radio exprimat printr-un numar mai mare de trei, codul vechi este sters.
Pentru a preintampina un eventual furt, se vor memora toate cele trei chei aflate in posesia utilizatorului.
Va reamintim ca se pot memora maxim patru transpondere de chei.
9.2 Programari cod transmitator
Memorarea telecomenzilor radio ale cheilor
În cazul inlocuirii Nodului computer de bord si /sau a cheilor cu telecomanda, trebuie memorat codul telecomenzii.
Cu autovehiculul parcat si toate portierele inchise (fara cheie in contact), deblocati dispozitivul de inchidere al portierei din dreptul soferului cu ajutorul cheii mecanice.
Deschideti oricare dintre portiere, dupa care introduceti cheia in contact si rasuciti-o in pozitia CONTACT ON. Scoateti cheia din contact in cel mult 10 secunde.
În maxim 20 de secunde de la momentul in care cheia a fost pusa in pozitia CONTACT ON, inchideti portiera deschisa, deschideti oricare alta portiera, inchideti portiera deschisa, deschideti oricare alta portiera, inchideti portiera deschisa, deschideti oricare alta portiera. Introduceti dupa aceea cheia in contact si rotiti-o in pozitia CONTACT ON, readuceti cheia de pornire in pozitia STOP in cel mult 10 secunde, dupa care scoateti-o din contact. Închideti portiera deschisa.
Apasati tasta de deblocare sau de blocare de pe telecomanda ce trebuie memorata intr-un interval de 20 de secunde de la fixarea cheii in pozitie de CONTACT ON/ STOP.
Aceasta procedura trebuie efectuata pentru fiecare telecomanda aflata in dotarea vehiculului.
9.3 Verificare functionare transmitator.
În cazul in care nu transmitatorului nu functioneaza sau functioneaza defectuos, mai inainte de a proceda la inlocuirea telecomenzii, este de preferat sa inlocuiti bateria.

1. Surub de fixare a segmente carcasa.
2. Capac inferior.
3. Elemente electronice radiotransmitator.
4. Corp cheie.
Înlocuirea bateriei transmitatorului.
Dupa ce ati scos surubul (1) si capacul (2) transmitatorului, extrageti partea electronica a acestuia (3) din carcasa (4).
Introduceti cu mare atentie o surubelnita cu cap plat, in clapeta partii electronice a transmitatorului pentru a o deschide. Înlocuiti bateria (baterie plata cu litiu tip CR 1620 sau un model echivalent) astfel incat capatul (+) sa fie indreptat spre semnul "+" al partii electronice a transmitatorului. Montati la loc componentele electronice si fixati capacul cu ajutorul surubului .
ATENTIE
Evitati patrunderea de lubrifiant si murdarie la circuitul electric sau la baterie.
DESCRIERE :
Strategiile de functionare sunt descrise in L.U.M.
Comutatorul actionare a degivratorului este incorporat in unitatea electronica de control a instalatiei de climatizare si comanda un releu amplasat in unitatea de control a panoului de bord care la randul sau alimenteaza luneta hayonului.
Verificarea comutatorului de actionare a degivratorului
Verificarea comutatorului (tastei) de actionare a degivratorului poate fi efectuata prin controlarea continuitatii dintre terminalele (1) si (2) ale conectorului unitatii electronice a sistemului de climatizare. Cele doua terminale conduc atunci cand comutatorul este in pozitie ON si raman deschise in pozitie OFF.

Verificare releu degivrare luneta hayon
Pentru a putea verifica releul de dezghetare a lunetei hayonului, deconectati cablul negativ de la baterie, scoateti grupul cutie de derivatie si releul degivratorului lunetei hayonului(1) din grupul cutie de derivatie (NBC) (2).

Este posibila si verificarea starii de functionare a releului auxiliar (cu un contact normal deschis) al lunetei termice.

Cu un multimetru in functia Ohm, controlati ca valoarea de continuitate dintre terminalele "1" si "2" (valoarea bobinei) sa fie scazuta.
Cu releul excitat, controlati daca exista continuitate intre terminalele "3" si "4". Daca releul nu este excitat, contactul trebuie sa fie deschis.
Verificarea cablului degivratorului
Puteti verifica daca exista alimentare pe terminalele lunetei urmand procedura de mai jos.
Porniti motorul si activati comutatorul degivratorului. Cu un multimetru in functia volt, masurati tensiunea bateriei dintre capetele cablurilor conectate la luneta termica.
OBSERVATIE
Cand efectuati masuratorile electrice pe pistele lunetei termice va sfatuim sa curatati respectivele piste cu "gazolina alba" si sa efectuati masuratorile utilizand pe sonda multimetrului o foita de staniu sau aluminiu pe care sa o apasati pe rezistenta cu ajutorul degetelor.
Verificarea deteriorarii pistelor rezistentei lunetei termice
În anumite cazuri, intreruperea unei piste rezistive a lunetei termice este dificil de verificat. Va prezentam in continuare o posibila procedura pentru verificarea intreruperii:
Porniti motorul si activati comutatorul de dezghetare. Cu un multimetru in functia volt, masurati tensiunea de pe pistele rezistive ale lunetei termice. Cand efectuati masuratoarea utilizati o foita de staniu sau aluminiu (curata) pe care o apasati pe rezistenta cu ajutorul degetelor sau fixati varful metalic negativ al multimetrului la capatul negativ al cablului de alimentare al lunetei termice si cu varful metalic cu foita (de staniu sau aluminiu) treceti foita peste pistele rezistive care la jumatatea lunetei trebuie sa masoare intre 4 si 7 volt. Daca la jumatatea lunetei masuratoarea indica 0 volt sau tensiune baterie inseamna ca pista este intrerupta.

1. Terminal negativ luneta posterioara.
2. Terminal pozitiv luneta posterioara.
Pentru a avea acces la conector sau pentru a demonta grupul de comanda al dispozitivului de ridicare a geamurilor trebuie sa:
Deconectati cablul negativ de la baterie, scoateti panoul intern al portierei din dreptul soferului, dupa care deconectati unitatea electronica a dispozitivului de ridicare a geamurilor si a celui de reglare a oglinzii electrice.
Verificarea mecanismului de deviatie dispozitiv ridicare geam din dreptul soferului
Cu un multimetru in functia Ohm, dupa ce ati demontat grupul de comanda dispozitiv de ridicare geamuri portiera, controlati daca exista continuitate intre terminalele corespondente fiecareia dintre pozitiile mecanismului de deviere comanda dispozitiv de ridicare geamuri din dreptul soferului. Urmati indicatiile din tabelul de mai jos.

1. Tasta comanda dispozitiv de ridicare geam sofer.
2. Terminale pe tasta din dreptul soferului.
3. Comanda ridicare geamuri.
4. Tasta fara comanda.
5. Comanda coborare geamuri.
[A]: Vehicul directie pe stanga.
[B]: Vehicul directie pe dreapta.
OBSERVATIE
Terminalul "IG" este pozitivul conectat la baterie (12 V) in timp ce terminalul "E" reprezinta masa.
9.2 Verificarea mecanismului de deviatie a dispozitivului de ridicare a geamurilor anterioare si posterioare situate pe partea opusa volanului

1. Tasta comanda geam pasager.
2. Tasta comanda geam posterior dreapta.
3. Comutator activare comanda geamuri.
4. Tasta comanda geam posterior stanga.
5. Comportament comanda geam pasager.
6. Comportament comanda geam posterior dreapta.
Comportament comanda geam posterior stanga.
8. Deblocare comanda geamuri.
9. Blocare comanda geamuri.
[A]: Vehicul directie pe stanga.
[B]: Vehicul directie pe dreapta.
Pe panoul interior al portierei din dreptul soferului este dispusa o tasta/un comutator care blocheaza celelalte comutatoare de actionare a geamurilor. Aceasta tasta (comutator) intrerupe de fapt alimentarea de la terminalul negativ.
Pentru a avea acces la conector sau pentru a demonta comutatorul de comanda dispozitiv de ridicare geamuri trebuie sa:
Deconectati cablul negativ de la baterie, scoateti panoul intern al portierei din dreptul pasagerului, dupa care deconectati comutatorul dispozitivului de ridicare geamuri.
Verificarea mecanismului de deviatie (sub-comutator) dispozitiv ridicare geamuri electric din dreptul pasagerului
Cu un multimetru in functia Ohm, dupa ce ati demontat grupul de comanda dispozitiv de ridicare geamuri portiera, controlati daca exista continuitate intre terminalele corespondente fiecareia dintre pozitiile mecanismului de deviere comanda dispozitiv de ridicare geamuri din dreptul pasagerului. Urmati indicatiile din tabelul de mai jos.

1. Pini conector (latura Pin).
2. Conditie de comanda.
UP. Comanda ridicare geam.
OFF. Tasta fara comanda.
DOWN. Comanda coborare geam.
Acest model dispune de oglinzi retrovizoare cu actionare electrica montate in exterior pe portierele fata. Exista o singura tastatura montata pe cotiera panoului interior al portierei din dreptul soferului.
Demontarea si instalarea oglinzilor retrovizoare laterale
Pentru a avea acces la conector sau pentru a demonta oglinda de pe portiera trebuie sa
Deconectati cablul negativ de la baterie, scoateti panoul intern al portierei din dreptul soferului, inclusiv unitatea electronica a dispozitivului de ridicare geamuri si de reglare a oglinzii electrice. Extrageti invelisul oglinzii de pe partea habitaclului, deconectati partea electrica. Desfaceti cele trei suruburi si scoateti oglinda.
Cu un multimetru in functia Ohm, dupa ce ati demontat dispozitivul de manevrare (comutatorul) si de comanda al oglinzii laterale, controlati daca exista continuitate intre terminalele corespondente fiecareia dintre pozitiile comutatorului. Urmati indicatiile din tabelul de mai jos.

L. Pini conector oglinda stanga.
R. Pini conector oglinda dreapta.
UP. Comanda inclinare in sus.
DOWN. Comanda inclinare in jos.
Left. Comanda inclinare laterala la stanga.
Right. Comanda inclinare laterala la dreapta.
Desprindeti panoul de pe portiera. Verificati daca pe conectorul oglinzii de pe portiera alimentarile sunt cele corecte atunci cand la terminale este furnizata tensiune de la comutatorul de comanda.
1. Pini conector (latura Pin).
2. Conditie de comanda oglinda.
3. Comanda inclinare in sus.
4. Comanda inclinare in jos.
5. Comanda inclinare laterala la stanga.
6. Comanda inclinare laterala la dreapta.
10.3
Verificare dispozitiv de incalzire oglinda (dotare
optionala) Desprindeti panoul de pe portiera. Verificati daca pentru conectorul oglinzii de pe portiera exista continuitate intre terminalele corespondente fiecareia dintre rezistentele de incalzire. Urmati indicatiile din imaginea alaturata.
Vehiculul de fata utilizeaza un sistem de comunicare intre noduri de tip serial - retea de tip C-CAN. Datele sunt transmise cu o viteza ridicata de 500 Kbs prin intermediul unui cablu dublu (rasucit).
În aceasta configuratie, controlul si memorarea eventualelor erori si a conditiei retelei de comunicare sunt efectuate de trei noduri (centrale): Nodul Control Motor (1), Modulul 4WD (6), Nodul Computer de bord (3)
Autodiagnosticarea retelei este asigurata de fiecare nod pe cont propriu: fiecare nod controleaza reteaua, dar atunci cand detecteaza o anomalie nu comunica informatiile proprii si nici nu preleveaza mesajele care i-ar putea servi propriei functionari.
În imaginea de mai jos sunt descrise cateva din elementele ce au legatura cu sistemul de transmitere a datelor.

1. Nodul Control Motor (ECM),
2. Nodul Frane - (ABS),
3. Nodul Computer de bord (BCM),
4. Nodul Tablou Instrumente (indicator combinat)
5. Nodul Directie Electrica,
6. Modul de control 4WD
Fiecare "Nod" poate comunica cu celelalte printr-un protocol de dialogare facut prin prezenta sau absenta tensiunii, in timp, pe un conductor. Aceasta stare este denumita "Bit" sau "structura elementara de stare". Pentru a construi "Byte" este necesar a se transmite opt bit-i. Aceasta variatie de stari de pe un conductor determina structura mesajului care, prin metode adecvate (protocoale) serveste la transmiterea "Datelor" in retelele cu structura CAN.
Transmiterea mesajelor (semnale transmise prin bus) prin retelele CAN, utilizeaza sistemul de transmisie "tip oglinda" pentru a evita interferentele pe care reteaua le poate prelua din mediul inconjurator. Utilizarea combinata a cablurilor rasucite duble si a semnalelor diferentiale permite obtinerea unei comunicatii extrem de clare chiar si in medii cu interferente puternice. Valoarea de tensiune asociata cu bit-ul reprezinta diferenta dintre doua nivele de referinta (CAN_H e CAN_L). În realitate pe un fir se transmite un semnal de tip bit dominant urmat de unul de tip recesiv, pe celalalt fir semnalul transmis fiind inversat.

1 Bit dominant.
2 Bit recesiv.
3 Perturbatii externe.
4 Integrator de semnal.
5 Semnal filtrat (rezultat).
Structura mesajului transmis de nodurile care legate in retelele CAN este definita dupa cum urmeaza:

1 Bit de pornire (start).
2 Identificator de prioritate a transmiterii mesajului.
3 Control si sincronizare.
4 Informatie.
5 Controlul mesajului (ACK si CHK).
6 Sincronizare.
7 Bit de final mesaj (stop).
Transmisia mesajului sau propagarea semnalului C - CAN (viteza ridicata 500 KBits, cu circa 70000 mesaje transmise intr-o secunda) se realizeaza gratie a doua rezistente terminale situate pe nodurile cele mai indepartate unul fata de celalalt. Semnalul se caracterizeaza printr-o tensiune maxima de 5 volt cu o referinta de tensiune medie de 2,5 volt ca in figura:

1 Tensiune
2 Bit recesiv
3 Bit dominant
4 Tensiune medie de circa 2,5 V
5 Timp
Odata cu aparitia si dezvoltarea normativelor antipoluare europene autovehiculele produse de grupul Fiat au fost dotate cu un conector adecvat denumit "EOBD". Acesta permite conectarea prin liniile electrice, a diverse dispozitive destinate diagnosticarii
La modelul FIAT Sedici, citirea erorilor si analiza de diagnosticare pentru urmatoarele noduri: computer de bord Calsonic-Kansei, Directie Electrica Mitsubishi, Unitatea electronica Diamond Active 4WD, Air Bag Siemens, Instalatie de Climatizare Denso, ABS Bosch, se face pe "linia K". În schimb, pentru analiza de diagnosticare si citirea erorilor in NCM-centrala injectie Benzina Denso (mot. 1,6) se utilizeaza reteaua C-CAN.

De la conectorul EOBD se pot detecta valorile rezistive si tensiunile corespunzatoare retelelor. Aceasta operatie NU TREBUIE EXECUTATA DIRECT PE CONECTOR (deoarece s-ar putea defecta ireparabil); trebuie sa interpuneti un aparat MPX 97 si sa utilizati punctele de masura existente pe MPX 9

Pin-out conector EOBD pentru FIAT Sedici si puncte de masura pe MPX 9
|
Pin |
Functie |
Pin Mpx 97 |
|
Masa de putere (masa motor) | ||
|
Masa de semnal (masa logica) | ||
|
C-CAN H pentru diagnosticare (BUS -) | ||
|
Linie de diagnosticare K | ||
|
C-CAN L pentru diagnosticare (BUS +) | ||
|
Pozitiv baterie (12 Volt) de la F-39 pentru priza EOBD |
Va prezentam in continuare valorile de tensiune si rezistenta detectate prin interpunerea adaptorului MPX9
Instrumentele utilizate sunt: Multimetru digital si Examiner SMART cu conexiunea SAM, utilizate in functia ohmmetru voltmetru si in cea voltmetru grafic. Valorile descrise trebuie interpretate cu un prag de toleranta de 20%.

Va prezentam in continuare valorile de tensiune detectate in reteaua C-CAN cu cheia in contact (noduri active), cu un multimetru digital normal si cu MPX 9
|
Pozitie varfuri metalice pe MPX 97 | ||
|
Negativ |
Pozitiv |
Valoare |
|
4 (masa) |
2,5 volt |
|
|
4 (masa) |
2,4 volt |
|
Odata cu fixarea cheii in pozitia stop mesajele din reteaua C-CAN sunt oprite.
În realitate reteaua este in repaus dupa 9-18 secunde de cheia in pozitia stop.
Este prezentata in continuare "evolutia tensiunii in timp" captata cu instrumentul Examiner plus fisa SAM in functia Voltmetru Grafic, unde varful metalic negativ este la masa caroseriei (4) iar varful pozitiv este in retea (3 sau 6).

1 Retea functionala.
2 Stare "repaus".
3 Retea in "repaus" gata de pornire.
Pentru a verifica daca reteaua a fost trecuta in stare de "repaus" efectuati aceeasi proba dupa 20 de secunde cu ajutorul unui multimetru digital (cheia in pozitia stop, nodurile inactive).
|
Pozitia varfurilor metalice pe MPX 97 | ||
|
Negativ |
Pozitiv |
Valoare |
|
4 (masa) |
1,2 volt |
|
|
4 (masa) |
1,2 volt |
|
Va prezentam in continuare valorile de rezistenta detectate in reteaua C - CAN dupa deconectarea bateriei, cu ajutorul unui multimetru digital normal prin MPX 9
|
Pozitia varfurilor multimetrului | ||
|
Pozitiv |
Negativ |
Valoare |
|
60 ohm |
||
|
60 ohm |
||
|
6 K ohm |
||
|
6 K ohm |
||
|
6 K ohm |
||
|
6 K ohm |
||
Descrierea mesajelor transmise de NQS
Va prezentam in continuare descrierea mesajelor utilizate de sistemul de comunicatie CAN pentru NQS.
Lista mesajului /mesajelor transmise de Nodul Tablou Instrumente catre retea:
|
NBC |
|
|
Semnalul specific al tabloului instrumente |
Lista mesajelor receptionate de Nodul Tablou Instrumente de la retea:
|
NCM |
NBC |
NFR (ABS) |
4WD |
Key less |
|
|
Semnal viteza motor | |||||
|
Semnal control indicator Immobilizer | |||||
|
Semnal control disfunctionalitate indicator (MIL) | |||||
|
Semnal temperatura de racire motor | |||||
|
Semnal nivel carburant | |||||
|
Semnal viteza vehicul | |||||
|
Cod problema diagnoza (eroare) | |||||
|
Semnal contact nivel ulei frane (semnal comutator led de semnalizare frane) | |||||
|
Semnal led de semnalizare sistem incarcare (semnal control led de semnalizare de sarcina) | |||||
|
Semnal contact presiune ulei motor (semnal control led de semnalizare presiune ulei) | |||||
|
Semnal contact frana de stationare (semnal control led de semnalizare frane) | |||||
|
Semnal contact dispozitive de iluminat | |||||
|
Semnal contact portiere ( led de semnalizare ajar portiere) | |||||
|
Semnal control led de semnalizare ABS | |||||
|
Control led de semnalizare EBD (semnal control led de semnalizare frane) | |||||
|
Semnal control indicator modalitate 4WD | |||||
|
Semnal control indicator cheie |
Descrierea mesajelor transmise de NBC
Urmeaza descrierea mesajelor utilizate de sistemul de comunicatie CAN pentru NBC
Lista mesaje transmise de Nodul Computer de bord catre retea:
|
NCM |
NQS |
Keyless Start |
|
|
A/C semnal de pornire ON | |||
|
Sarcina electrica (lampa spate) | |||
|
Sarcina electrica (degivrator) | |||
|
Semnal de iluminat ON | |||
|
Semnal comutator nivel lichid frane | |||
|
Semnal comutator clama centura de siguranta | |||
|
Semnal sistem de incarcare | |||
|
Semnal comutator presiune ulei motor | |||
|
Semnal comutator frana de stationare | |||
|
Cod diagnosticare defectiuni (DTC) | |||
|
Stare/conditie comutator portiera | |||
|
Stare/Conditie dispozitiv de inchidere |
Lista mesaje receptionate de Nodul Computer de bord de la retea:
|
NCM |
NQS |
Keyless |
|
|
Semnal viteza motor | |||
|
Semnal temp. lichid de racire motor | |||
|
Semnal viteza autovehicul | |||
|
Semnal cerere inregistrare immobilizer | |||
|
Semnal comutator stop (frane) | |||
|
Semnal ambreiaj magnet | |||
|
Semnal presiune lichid de racire A/C | |||
|
Distanta kilometraj pe litru semnal carburant | |||
|
Semnal spec. indicator combinat | |||
|
Semnal comutator maneta pornire | |||
|
Semnal cerere deschidere /inchidere portiera | |||
|
Semnal cerere sonerie | |||
|
Semnal cerere raspuns | |||
|
Semnal cerere raspuns |
Descrierea mesajelor transmise de Nodul 4WD
Urmeaza descrierea mesajelor utilizate de sistemul de comunicatie CAN pentru Nodul 4WD.
Lista mesajelor transmise Modulului 4WD de catre retea:
|
NCM |
NQS |
|
|
Stare Modalitate A-4WD | ||
|
Stare indicatie modalitate A-4WD auto | ||
|
Stare indicatie modalitate A-4WD lock | ||
|
Coduri ale problemelor cu referire la diagnoza A-4WD |
Lista mesaje receptionate de Nodul de control 4WD trimise de catre retea:
|
NCM |
NFR |
|
|
Pozitia reala a acceleratorului | ||
|
Viteza motor | ||
|
Activare intrerupere carburant | ||
|
Viteza vehicul | ||
|
Comutator pedala frana activat | ||
|
Impuls viteza roata (anterioara dreapta) | ||
|
Impuls viteza roata (anterioara stanga) | ||
|
Impuls viteza roata (posterioara dreapta) | ||
|
Impuls viteza roata (posterioara stanga) | ||
|
Instalatie antiblocare frane activata |
Descrierea mesajelor transmise de NFR
Urmeaza descrierea mesajelor utilizate de sistemul de comunicatie CAN pentru NFR (ABS).
Lista mesajului /mesajelor transmise de NFR din retea:
|
NBC |
|
|
Dezactivarea Normala Comunicare |
Receptionarea datelor NFR de la retea
|
NCM |
NBC |
4WD |
|
|
Semnal instantaneu viteza roata (Anterior dreapta) | |||
|
Semnal instantaneu viteza roata (Anterior stanga) | |||
|
Semnal instantaneu viteza roti (Posterior dreapta) | |||
|
Semnal instantaneu viteza roti (Posterior stanga) | |||
|
Cerere resetare semnal viteza roti | |||
|
Numar de rotatii semnal viteza roti (Anterior dreapta) | |||
|
Schimbare viteza Roti Tip 1 | |||
|
Numar de rotatii semnal viteza roti (Anterior stanga) | |||
|
Numar de rotatii semnal viteza roti (Posterior dreapta) | |||
|
Numar de rotatii semnal viteza roti (Posterior stanga) | |||
|
Schimbare viteza Roti Tip 2 | |||
|
Semnal viteza roti (Anterior dreapta) | |||
|
Semnal viteza roti (Anterior stanga) | |||
|
Semnal viteza roti (Posterior dreapta) | |||
|
Semnal viteza roti (Posterior stanga) | |||
|
ABS Activat | |||
|
led de semnalizare ABS activat | |||
|
led de semnalizare EBD (led de semnalizare frane) activare | |||
|
Coduri diagnosticare defectiuni ABS |
1. Nod Control Motor (NCM)
2. Nod Frane (ABS)
3. Nod Computer de bord (NBC)
4. Modul de control 4WD
5. Nod Tablou Instrumente
6. Nod Directie Electrica
Conector de imbinare sub bord
8. Conector pentru diagnoza "EOBD".
[A]: EOBD (vazut dinspre cablaj)
[B]: Conector NCM (vazut dinspre cablaj)
[C]: Modul de control 4WD (vazut dinspre cablaj)
[D]: Conector NBC (vazut dinspre cablaj)
[E]: Modul de control directie electrica (vazut dinspre cablaj)
[F]: Conector tablou instrumente (vazut dinspre cablaj)
[G]: Conector modul de control ABS (vazut dinspre terminale)

Conectorul de imbinare (7) este situat in spatele compartimentului intern al spatiului de depozitare de pe bord.

Graficul Schematic C-CAN

Conector pentru diagnosticare EOBD.
Multimetru (functia Ohm).
Nod Control Motor NBC.
Nod Frane NFR.
Nod Computer de bord NBC.
Nod Directie Electrica
Nod Tablou Instrumente NQS.
Nod 4WD
Conector de imbinare multipla
Este posibila verificarea continuitatii dintre noduri si dintre acestea si masa. În plus, se poate controla si tipul de frecventa de unda a transmisiei CAN.
|
Conector de legatura "E27" latura conexiuni Control motor |
|
|
E27 - Pin 03 r |
Merg la NFR ABS |
|
E27 - Pin 18 w |
|
Conector de legatura "E43" latura terminale Control ABS |
|
|
E43 - Pin 01 r |
Sosesc de la NCM |
|
E43 - Pin 12 w |
|
|
E43 - Pin 02 r |
Merg la NBC |
|
E43 - Pin 13 w |
|
Conector de legatura "G95" si "E84" latura conexiuni Computer de bord |
|
|
E84 - Pin 01 r |
Sosesc de la NFR |
|
E84 - Pin 02 w |
|
|
G95 - Pin 03 r |
Merg la EOBD |
|
G95 - Pin 01 w |
|
|
G95 - Pin 04 r |
Merg la imbinarea de sub bord |
|
G95 - Pin 02 w |
|
Conector de legatura "G96" latura conexiuni Control Keyless |
|
|
G96 - Pin 18 w |
Sosesc de la imbinarea de sub bord |
|
G96 - Pin 19 r |
|
Conector de legatura "G21" latura conexiuni Tablou instrumente |
|
|
G21 - Pin 07 r |
Sosesc de la imbinarea de sub bord |
|
G21 - Pin 10 w |
|
|
G21 - Pin 06 r |
Merg la 4WD |
|
G21 - Pin 09 w |
|
Conector de legatura "G60" latura conexiuni Control 4WD |
|
|
G60 - Pin 22 r |
Sosesc de la NQS |
|
G60 - Pin 23 w |
|
Conector de legatura "EOBD" Functii CAN |
|
|
Pin 06 w |
Sosesc de la NBC |
|
Pin 14 r |
Pentru a realiza functia de "blocare a pornirii motorului" automobilele sunt dotate cu un sistem electronic denumit FIAT Code.
Pornirea motorului poate fie efectuata prin intermediul unitatii electronice de control a motorului, dar numai dupa emiterea codului FIAT memorat in prealabil.
Din acest motiv sistemul FIAT Code este integrat in unitatea electronica de control a motorului.
FIAT Code este constituit din 4 elemente esentiale (in plus fata de unitatea electronica de control a motorului(1) care indeplineste functia de control):
- un led de semnalizare dispus pe Tabloul de Instrumente (2);
- o antena care citeste codul continut in dispozitivele transponder proprii cheilor (3) unitate a modulului de control Code;
- un numar de pana la patru transponder continand codul secret (4).
În plus, cateva linii electrice pentru dialogul dintre Unitatea Electronica Control Motor si Modulul de control;
Imaginea de mai jos prezinta amplasarea componentelor in automobil.

1. Unitate electronica Control Motor (NCM)
2. led de semnalizare pe Tabloul Instrumente
3. Modul de control CODE
4. Transponder
5. Cheie de pornire cu functia telecomanda (Keyless Entry)
6. Cheie de pornire fara functia telecomanda
Cheie de pornire de urgenta pentru sistemul Keyless Start
Functionarea
Dupa introducerea cheii in contact, NCM ii transmite antenei un semnal pentru activarea transponder-ului continut in cheia de pornire.
La randul sau, atunci cand transponder-ul este activat, acesta ii raspunde NCM transmitandu-i codul de identificare.
Daca acest cod de identificare continut in raspuns este valid, NCM isi continua activitatea obisnuita de control motor permitand pornirea acestuia.
Daca insa codul de identificare nu este recunoscut, procedura se intrerupe, pornirea motorului nu mai este permisa iar ledul de semnalizare Code de pe tabloul de instrumente emite o lumina intermitenta.

1. Tablou Instrumente
2. Led de semnalizare pe Tabloul Instrumente
3. Unitate electronica Control Motor
4. Modul de control CODE
5. Cheie de pornire cu Transponder
6. Linie seriala
Cod transponder
8. Linie CAN
9. Cerere de pornire led de semnalizare CODE
10. Verificare validitate cod de identificare transponder
11. Blocare pornire motor
12. Pornire motor
13. Bobine de inductie
14. Injectoare
A. Cerere cod de identificare
B. Raspuns cod de identificare
C. Cod de identificare valid
D. Cod de identificare invalid
Atunci cand comutatorul de contact este in pozitia ON, Nodul Control Motor (NCM), daca nu exista anomalii in ce priveste instalatia de control a pornirii, transmite Nodului Tablou Instrumente (NQS) indicatia de a aprinde ledul de semnalizare CODE. În continuare NQS determina aprinderea ledului de semnalizare.
Cand motorul este pornit, Nodul Control Motor (NCM), daca nu exista anomalii in ce priveste instalatia de control pornire, transmite Nodului Tablou Instrumente (NQS) indicatia de a stinge ledul de semnalizare CODE.

Strategia de gestionare a luminilor interne
La deschiderea uneia sau tuturor portierelor, Nodul Computer de bord comanda:
- activarea de doua ori a lampilor indicatoare de directie
- aprinderea plafonierei interne timp de circa 15 secunde (cu comutatorul plafonierei interne in pozitie centrala).
Daca in acest interval de timp introducem cheia in contact, Modulul de control Code transmite un semnal catre Nodul Computer de bord pentru ca acesta sa stinga imediat plafoniera interna.
Diagnosticarea la bordul masinii (Functia de autodiagnosticare)
Nodul CM are capacitatea de a diagnostica eventualele defectiuni existente in instalatia de control a pornirii. Eventualele anomalii diagnosticate sunt memorate sub forma de cod defectiuni (DTC) si pot fi detectate doar cu ajutorul instrumentului de diagnosticare.
În imaginea de mai jos este descrisa schema electrica a instalatiei de control a pornirii CODE, respectivele circuite putand fi controlate cu ajutorul masurilor efectuate pe conector.

1. Baterie vehicul
2. Protectie sigurante
3. Cheie de pornire cu Transponder
4. Modul de control FIAT CODE
5. Linii seriale la NCM
6. Cerere de activare led de semnalizare CODE
Conector EOBD
8. Linie CAN
ATENTIONARE
Se interzice cu desavarsire conectarea unui voltmetru sau a unui ohmmetru la conector atunci cand acesta este deconectat de la FIAT CODE (fig de mai jos).

1. Grupul FIAT CODE cu antena si dispozitiv de iluminat cu inel.
2. Conector FIAT CODE.
3. Conector FIAT CODE (vedere dinspre cablaj).
În tabelul de mai jos sunt descrise cateva valori de tensiune in functie de pinul conector si de functia activata in acel moment.
Conector G24
|
pin |
Circuit |
Voltaj normal |
Conditie |
|
Alimentare |
Circa 12.0 V |
Cheie in contact in pozitia MAR |
|
|
0.0 V |
Cheie in contact in pozitia STOP |
||
|
Masa |
0.0 V |
Cheie in contact in pozitia MAR |
|
|
0.0 V |
Cheie in contact in pozitia STOP |
||
|
Linie seriala |
A se vedea forma undei de referinta | ||
|
0.0 V |
Cheie in contact in pozitia STOP |
||
|
Linie "Clock" |
A se vedea forma undei de referinta | ||
|
0.0 V | |||
|
Inel de iluminare introducere cheie (catre masa) |
0 V |
Cu portiera deschisa si cheia fara din contact |
|
|
Între 0 V si circa 12 V Odata cu atenuarea iluminatului sporeste tensiunea. |
Cu cheia introdusa in contact. De la inchiderea portierei, iluminatul intern se atenueaza pana cand se stinge (functia Dimming). |
||
|
Între 0 V si circa 12 V Odata cu atenuarea iluminatului sporeste tensiunea. |
Cu portiera inchisa si cheia in contact in pozitia MAR. Iluminatul intern se atenueaza pana cand se stinge (functia Dimming). |
||
|
Alimentare inel de iluminat |
Circa 12 V |
Cheia in contact in pozitia MAR |
|
|
Circa 12 V |
Cheia in contact in pozitia STOP |
Nodul Control Motor poate memora pana la 4 coduri de identificare diferite. Procedura de memorare a unui nou cod sterge eventualele coduri deja memorate in unitatea electronica. În cazul inlocuirii Nodului Control Motor se va proceda la inregistrarea codurilor de identificare ale cheilor. Procedura de memorare a codurilor transponder se va efectua cu ajutorul instrumentului de diagnosticare Examiner.
Unitatea electronica panou de bord este amplasata in partea inferioara a bordului in dreptul conducatorului.
Amplasarea fara conexiuni a unitatii electronice de control a panoului de bord.

1 - Montant portiera
2 - Capitonaj sub bord
3 - Fixare grup Unitate electronica Bord
4 - Nod Computer de bord
5 - Unitate electromecanica bord
Dupa cum se poate observa, Nodul Computer de bord este inclus in Unitatea electronica Bord. Prin urmare cele doua componente nu pot fi separate.
Vedere anterioara, cu conexiuni, a unitatii electronice a panoului de bord.

1 - Nod Computer de bord
2 - Unitate electronica suport sigurante releu bord
Vedere posterioara unitate electronica bord (latura releu)

3 - Releu de incalzire
4 - Releu de semnalizare acustica
5 - Releu stergator geamuri posterior
6 - Releu dezghetare luneta termica
7 - Releu indicatori de directie si Hazzard (pericol)
DESCRIERE :
Nodul Computer de bord amplasat impreuna cu unitatea electronica a suportului de sigurante si relee ale bordului sub panoul de bord, este fabricat de firma Calsonic Kansei; acesta utilizeaza mesaje (informatii) provenite de la fiecare Nod al retelei de comunicatie C-CAN (Controller Area Network) al autovehiculului.
Schema electrica de principiu:

|
1. BCM (introdus in grupul cutie de derivatie) |
30. Conector transmitere date (DLC) |
|
2. Motor dispozitiv spalare luneta |
31. Catre ECM |
|
3. Motor dispozitiv spalare luneta |
32. Catre SDM |
|
4. Releu stergator luneta |
33. Releu motor |
|
5. Comutator stergator si dispozitiv de spalare luneta |
34. Disp de actionare mecanism de inchidere sofer |
|
6. Senzor extern temperatura aer de evacuare |
35. Disp actionare mecanism de inchidere pasager |
|
Comutator de contact |
36. Disp actionare mecanism de inchidere posterior |
|
8. Led sistem anti-furt |
3 Releu semnal schimbare de directie si avarii |
|
9. Comutator presiune ulei |
38. Comutator semnal pericol |
|
10. Generator |
39. Dispozitiv iluminat intern |
|
11. Afisaj informatii |
40. Modul control air bag |
|
12. Receptor Keyless Entry (daca exista in dotare) |
41. Releu dezghetare luneta |
|
13. Comutator portiera sofer |
42. Dezghetare luneta hayon |
|
14. Comutator restul portierelor |
43. Led de semnalizare dezghetare luneta hayon |
|
15. Comutator hayon |
44. Releu claxon |
|
16. Comutator centura de siguranta sofer |
45. Comutator claxon |
|
1Comutator nivel lichid frane |
46. Claxon |
|
18. Comutator frana de stationare |
4 Comutator iluminat |
|
19. Comutator butuc portiera (introdus in dispozitivul de actionare a acestuia) |
48. Comutator de contact |
|
20. Comutator dispozitiv de inchidere manual |
49. Baterie |
|
21. Comutator degivrator luneta |
50. Semnalizator luminos schimbare de directie |
|
22. Comutator deschidere hayon |
51. Masa carcasa |
|
23. Modul de control Keyless Start (daca exista in dotare) |
52. Masa motor |
|
24. Comutator A/C |
53. Dispozitiv incalzire oglinda retrovizoare dreapta |
|
25. Releu deschidere hayon |
54. Dispozitiv incalzire oglinda retrovizoare stanga |
|
26. Dispozitiv de actionare deschidere hayon |
55. Îmbinare de racord CAN |
|
2 Modul de control ABS |
56. Modul de control 4WD (daca exista in dotare) |
|
28. Modul de control electronic (ECM) |
5 Modul de control P/S |
|
29. Indicator combinat |
58. Navigator (daca exista in dotare) |
OBSERVATIE
Aceasta schema electrica indica circuitele care au legatura doar cu NBC. Nu se refera la circuitul complet care include si cutia de derivatie.
Amplasarea componentelor BCM si a Sistemului corespunzator

1 Alternator
2 Senzor nivel lichid frane
3 NCM
4 Comutator presiune ulei
5 Senzor temperatura aer extern
6 Dispozitiv de actionare sistem de inchidere (incorporat in comutatorul butuc cheie)
7 Comutator portiera
8 Dispozitiv iluminat intern
9 Comutator deschidere hayon
10 Dispozitiv de actionare blocare hayon (incorporat in comutatorul portierei)

11 Receptor Keyless Entry sau modul de control Keyless Start (dotare optionala)
12 Comutator frana de stationare
13 Comutator clema de prindere centura de siguranta
14 Led sistem anti-furt
15 Comutator degivrator luneta hayon
16 Comutator instalatie de climatizare
17 Comutator semnal de avertizare18 Comutator stergator luneta
19 Comutator iluminat
20 Comutator dispozitiv de inchidere manual
21 Comutator cheie introdusa (incorporat in comutatorul de contact)
22 Grup cutie de derivatie
23 NBC
24 Releu dispozitiv de incalzire
25 Releu claxon
26 Releu stergator luneta
27 Releu dezghetare luneta hayon
28 Releu semnal curba si semnalizare pericol
Nodul Computer de bord include releele si dispozitivele de control utilizate de sistemele mai sus mentionate.
În plus, Nodul Computer de bord dispune de o functie care dezactiveaza iluminatul intern si de un led de semnalizare portiera deschisa in Tabloul Instrumente atunci cand toate portierele raman deschise pentru mai mult de 15 minute, reducandu-se astfel consumul inutil de curent.
Functia de control iluminat intern
Ø Activarea dispozitivelor de iluminat intern
Dispozitivele de iluminat sunt aprinse in urmatoarele conditii:
- deschiderea oricarei portiere,
- trecerea oricaruia dintre dispozitivele de inchidere din pozitia blocat in pozitia deblocat
- trecerea oricaruia dintre dispozitivele de inchidere din pozitia deblocat in pozitia blocat
La blocarea dispozitivelor de inchidere, semnalizatoarele de directie se aprind o data iar la deblocare de doua ori.
Ø Stingere cu reostat iluminat intern
Dispozitivele de iluminat intern sunt stinse gradual in urmatoarele conditii:
- la 15 secunde dupa inchiderea tuturor portierelor
- atunci cand semnalul intermitent al indicatoarelor de directie se opreste
- cand se activeaza functia de protectie a bateriei.
Functia de protectie a bateriei
Nodul Computer de bord comanda stingerea dispozitivelor de iluminat intern atunci cand o portiera este lasata deschisa mai mult de 15 minute pentru a se evita astfel descarcarea inutila a bateriei.
Actionarea motoarelor dispozitivelor de inchidere
Atunci cand primeste un semnal de blocare sau de deblocare (fie de la dispozitivul de inchidere a portierei din dreptul soferului, fie de la tasta interioara de blocare - deblocare portiere) Nodul Computer de bord activeaza motoarele dispozitivelor de inchidere a tuturor portierelor (inclusiv pe cel al hayonului).
Sistemul Keyless Entry, inchiderea centralizata de la telecomanda (dotare optionala)
Nodul Computer de bord activeaza motoarele dispozitivelor de inchidere a tuturor portierelor (inclusiv pe cel al hayonului) atunci cand primeste un semnal de blocare sau de deblocare portiere de la modulul keyless entry (prin linia seriala).
În acest caz se vor verifica ambele situatii de mai jos:
- cheia de pornire nu trebuie sa fie introdusa in comutatorul de contact,
- toate portierele trebuie sa fie perfect inchise.
Functia de blocare temporizata a portierelor
Nodul Computer de bord blocheaza automat portierele in cazul in care in urmatoarele 30 de secunde la comanda de deblocare a portierelor (ceruta de modulul keyless entry) nu se deschide niciuna dintre portiere.
Aceasta functie va fi intrerupta in unul dintre urmatoarele cazuri:
- deschiderea unei portiere in urmatoarele 30 de secunde de la comanda de deblocare,
- cheia de pornire a ramas contact,
- o portiera a fost blocata manual.
Functia Keyless Start (daca se dispune de aceasta functie)
Pentru detalii referitoare la functia keyless start consultati sectiunea corespunzatoare din cadrul acestui capitol.
Functia de deblocare portiere in caz de accident
Nodul Computer de bord deblocheaza automat toate portierele in cazul in care primeste de la Unitatea electronica a sistemului Airbag semnalul de interventie al airbag-urilor.
Functia de semnalizare a modificarii pozitiei
Nodul Computer de bord semnaleaza modificarea pozitiei dispozitivelor de inchidere prin aprinderea indicatoarelor de directie cu lumina intermitenta conform urmatoarelor modalitati:
- blocarea dispozitivelor de inchidere: un singur semnal intermitent, dispozitivele de iluminat intern raman stinse,
- deblocarea dispozitivelor de inchidere: semnal intermitent dublu, aprinderea dispozitivelor de iluminat intern timp de 15 secunde.
În cazul activarii functiei de "blocare temporizata portiere", nu se efectueaza nicio semnalizare.
Gestionarea dispozitivului de inchidere hayon
Dispozitivul de inchidere a hayonului este gestionat de Nodul Computer de bord prin aceeasi strategie utilizata in cazul dispozitivelor de inchidere a portierelor.
Gestionarea lunetei termice
La apasarea tastei de activare/dezactivare luneta termica, Nodul Computer de bord activeaza releul de alimentare luneta, dezactivandu-l la o noua apasare a tastei.
În orice caz, pentru a reduce consumul de curent, Nodul Computer de bord, dezactiveaza releul dupa 15 minute de functionare continua a lunetei.
OBSERVATIE: Nodul Computer de bord, atunci cand motorul este oprit, nu activeaza releul de alimentare a lunetei.
Gestionarea stergatorului de luneta
Functionarea stergatorului de luneta este gestionata de Nodul Computer de bord conform modalitatilor prezentate in continuare.
Pentru a actiona stergatorul de luneta, rotiti comutatorul corespunzator situat la capatul manetei inainte, in pozitia "ON". Daca vehiculul dispune de pozitia "INT", dupa rotirea comutatorului inainte, stergatorul de luneta va functiona in modalitatea intermitent. Pentru dezactivarea stergatorului de luneta readuceti comutatorul in pozitia "OFF".
Atunci cand stergatorul de luneta se afla in pozitia "OFF", rotiti comutatorul inapoi si tineti-l in aceasta pozitie pentru a actiona jetul de lichid de spalare geamuri.
Atunci cand stergatorul este in pozitia "ON", rotiti comutatorul inainte si tineti-l in aceasta pozitie pentru a actiona jetul de lichid de spalare geamuri.

1 - Pozitia INT: functionare intermitenta perie
2 - Pozitia ON: functionare continua perie
3 - Pozitie instabila: functionare continua perie cu actionarea jetului de lichid spalare geamuri
4 - Pozitie instabila: actionare jet lichid de spalare geamuri
Functie semnalizare buzzer
Semnalizare cu privire la cheia de contact
Nodul Computer de bord activeaza buzzer-ul de semnalizare atunci cand:
- comutatorul de contact se gaseste in pozitie OFF,
- contactul este pus,
- portiera din dreptul soferului este deschisa.
Semnalizare cu privire la dispozitivele de iluminat extern
Nodul Computer de bord activeaza buzzer-ul de semnalizare atunci cand:
- dispozitivele de iluminat extern sunt aprinse,
- cheia este scoasa din contact,
- portiera din dreptul soferului este deschisa.
Functie semnalizare Keyless Start
Pentru detalii referitoare la functia keyless start, consultati sectiunea corespunzatoare din capitolul de fata.
În acest capitol este descrisa valoarea de rezistenta sau tensiune incercata pe conectoarele din dreptul firelor Nodului Computer de bord; masurile de tensiune sunt luate cu cheia in contact.

|
Descriere conector "G95" |
|
||
|
Pin Nr. |
Circuit |
Valoare |
Conditie |
|
Linia de transmisie CAN (joasa) pentru DLC |
*1.6 - 2.5 V |
Forma de unda |
|
|
Linia de transmisie CAN (joasa) pentru fiecare modul de control |
*1.6 - 2.5 V |
Forma de unda |
|
|
Linia de transmisie CAN (inalta) pentru DLC |
*2.5 - 3.6 V |
Forma de unda |
|
|
Linia de transmisie CAN (inalta) pentru fiecare modul de control |
*2.5 - 3.6 V |
Forma de unda |
|
|
Linia de transmisie seriala a conectorului liniei de transmisie date |
10 - 14 V |
Comutator de contact in pozitia ON |
|
|
Led sistem anti-furt |
10 - 14 V |
Led sistem anti-furt |
|
|
0 V |
Led sistem anti-furt |
||
|
Linie de transmisie seriala pentru afisaj informatii |
*0 - 1 V ↑↓ 10 - 14 V |
Forma de unda |
|
|
Masa pentru receptor keyless ( dotare optionala) |
0 V | ||
|
Alimentare pentru receptor keyless (dotare optionala) |
4 - 6 V |
Comutator de contact in orice pozitie |
|
|
Semnal pentru receptor keyless (dotare optionala) |
*0 - 1 V ↑↓ 4 - 6 V |
Forma de unda |
|
|
Output viteza vehicul |
*0 - 1 V | ||
|
↑↓ 10 - 14 V |
Forma de unda |
||
|
Comutator cheie introdusa |
10 - 14 V |
Cheia de contact este introdusa in butucul comutatorului de contact |
|
|
0 V |
Cheia de contact este extrasa din butucul comutatorului de contact |
||
|
Comutator dezghetare luneta hayon |
0 V |
Comutatorul de contact este in pozitia ON iar comutatorul de dezghetare luneta hayon este in pozitia ON |
|
|
4 - 6 V |
Comutatorul de contact este in pozitia ON iar comutatorul de dezghetare luneta hayon este intr-o pozitie diferita de ON |
||
|
Comutator A/C |
*3 - 14 V |
Forma de unda |
|
|
0 V |
Comutatorul de contact este in pozitia ON, selectorul de viteza de furnizare este intr-o pozitie diferita de OFF iar comutatorul A/C este in pozitia ON |
||
|
Comutator stergator geamuri hayon intermitent (INT) |
*0 - 1 V | ||
|
Forma de unda |
|||
|
10 - 14 V | |||
|
0 V |
Comutatorul de contact este in pozitia ON iar comutatorul stergator geamuri posterior este in pozitia INT |
||
|
Comutator stergator geamuri posterior lent |
*0 - 1 V | ||
|
Forma undei |
|||
|
10 - 14 V | |||
|
0 V |
Comutatorul de contact este in pozitia ON iar comutatorul stergator geamuri posterior este in pozitia LENT |
||
|
Descriere conector "L43" |
|
||||||
|
Pin Nr. |
Circuit |
Valoare |
Conditie | |
10 - 14 V |
Semnal de deblocare in iesire pentru mecanismele de actionare a dispozitivelor de inchidere, altele decat cel al portierei anterioare pasager. |
|
|
0 V |
Semnal de deblocare nu in iesire pentru mecanismele de actionare a dispozitivelor de inchidere, altele decat cel al portierei anterioare sofer. | |
4 - 6 V |
Hayon inchis |
|
||
|
0 V |
Hayon deschis | |
4 - 6 V |
Comutator hayon neactivat |
|
||
|
0 V |
Comutator hayon activat | |
4 - 6 V |
Comutator dispozitiv inchidere manuala in orice pozitie exclusiv in cea de deblocare |
|
||
|
0 V |
Comutator dispozitiv inchidere manuala in pozitie de deblocare | |
*0 - 3 V | |
|
||
|
10 - 14 V |
|
||||||
|
0 V |
Comutator de contact in pozitia ON si maneta de frana de stationare trasa | |
10 - 14 V |
Portiera sofer inchisa |
|
||
|
0 V |
Portiera sofer deschisa | |
10 - 14 V |
Semnal de deblocare in iesire pentru mecanismul de actionare a dispozitivului de inchidere portiera sofer |
|
||
|
0 V |
Semnal de deblocare nu in iesire pentru mecanismul de actionare a dispozitivului de inchidere portiera sofer | |
0 V |
Motor dispozitiv de actionare hayon inactiv |
|
||
|
10 - 14 V |
Motor dispozitiv de actionare hayon in functiune | |
4 - 6 V |
Comutator dispozitiv de inchidere manuala in pozitie alta decat cea de inchidere |
|
||
|
0 V |
Comutator de inchidere manuala in pozitie de inchidere | |
*0 - 3 V | |
|
||
|
10 - 14 V |
|
||||||
|
0 V |
Comutator de contact in pozitia ON si centura sofer desfacuta | |
10 - 14 V |
Portiera posterioara dreapta, stanga si pasager inchise |
|
||
|
0 V |
Orice alta portiera deschisa (cu exceptia portierei din dreptul soferului si a hayonului) | |
10 - 14 V |
Comutator butuc cheie portiera sofer in orice pozitie in afara de cea de blocare |
|
||
|
0 V |
Comutator butuc cheie portiera sofer in orice pozitia de blocare | |
10 - 14 V |
Comutator butuc cheie portiera sofer in orice pozitie in afara de cea de blocare |
|
||
|
0 V |
Comutator butuc cheie portiera sofer in poz. de blocare |
|
|||||
|
|||||||
|
Descriere conector "E84" |
|
||
|
Pin Nr. |
Circuit |
Valoare |
Conditie |
|
Linia de transmisie CAN (inalta) pentru modulul de control ABS |
*2.5 - 3.6 V |
Forma de unda |
|
|
Linia de transmisie CAN (joasa) pentru modulul de control ABS |
*1.6 - 2.5 V |
Forma de unda |
|
|
Terminal generator "L" |
10 - 14 V |
Motorul este in functiune |
|
|
0 V |
Comutatorul de contact este in pozitia ON |
||
|
Comutator nivel lichid frane |
*0 - 3 V | ||
|
Forma de unda |
|||
|
10 - 14 V | |||
|
0 V |
Comutatorul de contact este in pozitia ON, maneta franei de stationare nu este actionata iar nivelul lichidului de frana este sub minim |
||
|
Senzor de sol pentru senzorul de temperatura aer de evacuare |
0 V | ||
|
Linia de transmisie seriala a conectorului linie de transmisie date pentru ECM |
10 - 14 V |
Comutator de contact in pozitia ON |
|
|
Senzor temperatura aer de evacuare |
circa 1.5 V |
Comutator de contact in pozitia ON si temperatura aer de evacuare de circa 20 °C (68 °F) |
|
|
Comutator presiune ulei |
*3 - 14 V |
Forma undei |
|
|
0 V |
Comutator de contact in pozitia ON si motorul oprit |
||
|
Descriere conector "G62" |
|
||
|
Pin Nr. |
Circuit |
Valoare |
Conditie |
|
Masa pentru BCM |
0 V |
Comutator de contact in orice pozitie |
|
|
Indicatie comutator degivrator luneta posterioara |
10 - 14 V |
Motor in functiune si indicatie comutator dezghetare activata |
|
|
0 V |
Motor in functiune si indicatie comutator dezghetare dezactivata |
||
|
Descriere conector "G63" |
|
||
|
Pin Nr. |
Circuit |
Valoare |
Conditie |
|
Comutator claxon |
10 - 14 V |
Comutatorul claxonului nu este activat |
|
|
0 V |
Comutatorul claxonului este activat |
||
|
Descriere conector Junction block (bloc racord) |
|
||
|
Pin Nr. |
Circuit |
Valoare |
Conditie |
|
E65-2 |
Energie de rezerva |
10 - 14 V |
Comutator de contact in orice pozitie |
|
Descriere conector "E66" |
|
||
|
Pin Nr. |
Circuit |
Valoare |
Conditie |
|
E66-3 |
Claxon |
10 - 14 V |
Comutator claxon in pozitia ON |
|
0 V |
Comutator claxon in pozitia OFF |
||
|
Descriere conector "G70" |
|
||
|
Pin Nr. |
Circuit |
Valoare |
Conditie |
|
G70-2 |
Energie (IG) |
10 - 14 V |
Comutator de contact in pozitia ON |
|
0 V |
Comutator de contact in orice pozitie cu exceptia pozitiei ON |
||
|
G70-5 |
Energie (ACC) |
10 - 14 V |
Comutator de contact in pozitiile ACC sau ON |
|
0 V |
Comutator de contact in orice pozitie cu exceptia pozitiilor ACC sau ON |
||
|
Descriere conector "G63" | |||
|
Pin Nr. |
Circuit |
Valoare |
Conditie |
|
G63-7 |
Comutator sistem de iluminare |
10 - 14 V |
Motor in functiune (dotat cu DRL) sau comutator sistem de iluminare in orice pozitie in afara de OFF |
|
0 V |
Comutator iluminat in pozitia OFF |
||
|
G63-9 |
Masa pentru BCM |
0 V |
Comutator de contact in orice pozitie |
|
G63-11 |
Comutator lumini de avarie |
0 V |
Comutator lumini de avarie in pozitia ON sau tasta blocare sau deblocare transmitator keyless entry (control raspuns) activata |
|
10 - 14 V |
Comutator lumini de avarie in pozitia OFF |
||
|
Descriere conector "L57" |
|
||
|
Pin Nr. |
Circuit |
Valoare |
Conditie |
|
L57-5 |
Sistem de iluminare interna |
10 - 14 V |
Sistem de iluminare interna in pozitia PORTIERA; sistem de iluminare interna nu este activata |
|
0 V |
Comutator iluminat intern in pozitia PORTIERA; sistem de iluminare interna este activat |
||
|
Descriere conector cutie de derivatie "L54" |
|
||
|
Pin Nr. |
Circuit |
Valoare |
Conditie |
|
L54-2 |
Linie de transmisie air bag |
*0 - 1 V | |
|
↑↓ 4 - 6 V |
Forma de unda |
||
|
L54-3 |
Linie de transmisie seriala conector linie de transmisie date pentru SDM |
10 - 14 V |
Comutator de contact in pozitia ON |
|
Descriere conector "L55" |
|
||
|
Pin Nr. |
Circuit |
Valoare |
Conditie |
|
L55-4 |
Masa pentru BCM |
0 V |
Comutator de contact in orice pozitie |
|
L55-5 |
Alimentare motor stergator geamuri posterior |
10 - 14 V |
Comutator de contact in pozitia ON |
|
L55-6 |
Dispozitiv de incalzire oglinda retrovizoare dreapta (dotare optionala) |
10 - 14 V |
Motor pornit si degivrator luneta in functiune |
|
0 V |
Motor pornit si degivrator luneta inactiv |
||
|
L55-7 |
Dispozitiv de incalzire oglinda retrovizoare stanga (dotare optionala) |
10 - 14 V |
Motor pornit si degivrator luneta in functiune |
|
0 V |
Motor pornit si degivrator luneta inactiv |
||
|
L55-8 |
Cablu degivrator luneta hayon |
10 - 14 V |
Motor pornit si degivrator luneta in functiune |
|
0 V |
Motor pornit si degivrator luneta inactiv |
||
|
L55-9 |
Control stergator luneta hayon |
10 - 14 V |
Comutator de contact in pozitia ON si stergator de geamuri posterior inactiv |
|
0 V |
Comutator de contact in pozitia ON si stergator de luneta in functiune |
||
|
Descriere conector "L56" |
|
||
|
Pin Nr. |
Circuit |
Valoare |
Conditie |
|
L56-1 |
Control motor actuator dispozitiv de inchidere portiera (Interblocare) |
10 - 14 V |
Butuc cheie din dreptul soferului rotit pentru inchidere de doua ori in 3 secunde |
|
0 V |
Comutator dispozitiv de inchidere manuala in orice pozitie in afara de BLOCARE si comutatorul butuc cheie din dreptul soferului in orice pozitie in afara de BLOCARE |
||
|
L56-9 |
Motor actuator dispozitiv de inchidere posterior dreapta si stanga (Deblocare) |
10 - 14 V |
Motor actuator dispozitiv de inchidere posterior dreapta si stanga in functiune (Deblocare) |
|
0 V |
Motor actuator dispozitiv de inchidere posterior dreapta si stanga inactiv |
||
|
L56-10 |
Control motor actuator dispozitiv de inchidere (Blocare) |
10 - 14 V |
Comutator dispozitiv de inchidere manuala in pozitia BLOCARE sau comutatorul butuc cheie din dreptul soferului in pozitia BLOCARE |
|
0 V |
Comutator dispozitiv de inchidere manuala in orice pozitie in afara de ÎNCHIS si comutatorul butuc cheie din dreptul soferului in orice pozitie in afara de ÎNCHIS |
||
DESCRIERE:
Nodul Tablou Instrumente situat in panoul de bord este fabricat de firma Siemens VDO; utilizeaza mesaje (informatii) provenite de la fiecare Nod al retelei de comunicatie C-CAN (Controller Area Network) al autovehiculului.

Leduri de semnalizare si indicatoare luminoase
Led de semnalizare avarie sistem control motor
Led de semnalizare lampa ceata spate,
Led de semnalizare avarie servodirectie,
Turometru,
5. Leduri semnalizatoare de directie,
Led de semnalizare lampi de pozitie,
Led de semnalizare presiune ulei motor insuficienta,
Led de semnalizare sarcina baterie insuficienta,
Led de semnalizare portiere deschise,
Led de semnalizare S.B.R. (avertizare fixare centuri de siguranta )
Led de semnalizare avarie "AIR BAG"
Led de semnalizare "KEYLESS START" (daca exista in dotare),
Led de semnalizare 4WD auto
Led de semnalizare avarie CODE
Led de semnalizare instalatie de franare,
Indicator nivel carburant,
Led de semnalizare nivel carburant insuficient,
Termometru lichid de racire motor,
Led de semnalizare temperatura racire motor excesiva,
Led de semnalizare avarie sistem antiblocare roti (ABS)
Led de semnalizare 4WD lock
Maneta de selectie odometru / kilometraj partial,
Vitezometru (indicator de viteza)
Odometru / kilometraj partial,
Elementele electronice ale NQS au nevoie de mesaje pentru a controla:
Indicatorul de viteza, tahometrul, indicatorul carburant, indicatorul de temperatura, ledurile de semnalizare luminoase si semnalizatoarele de directie (cu exceptia ledului de semnalizare Air Bag, ledului de semnalizare EPS, ledului de semnalizare lampi de pozitie, ledului de semnalizare lampi de ceata si lampi de pozitie).

Schema cu blocuri circuit Nod Tablou Instrumente

1. Siguranta DOME
2. Siguranta METER
3. Semnal schimbare directie
4. Tahometru
5. Indicator viteza
6. Indicator carburant
Indicator ECT
8. ODO-TRIP
9. Modul control 4WD (dotare optionala)
10. Conector CAN
11. Sistem Air Bag.
12. Comutator cu combinatie (lampi de pozitie)
13. Modul control EPS
14. CPU
15. Alimentare
16. Circuit interfata
1 CAN sofer
18. Motor pas cu pas si iesire la LED
19. Comutator oprire iluminat (optional)
20. Nod Tablou Instrumente
Descriere conector NQS
Dispunere terminale pe conector (G21), vedere dinspre terminale
OBSERVATIE
Numerele existente pe carcasa (1) nu au nici o legatura cu numarul terminalelor.

|
Pin |
Circuit |
|
La comutatorul semnalizatoare de directie (dreapta) |
|
|
NC |
|
|
NC |
|
|
NC |
|
|
La SDM (semnal control indicator air bag) |
|
|
Linie comunicare CAN (Semnal activ puternic) |
|
|
Linie comunicare CAN (Semnal activ puternic) |
|
|
NC |
|
|
Linie comunicare CAN (Semnal activ scazut) |
|
|
Linie comunicare CAN (Semnal activ scazut) |
|
|
NC |
|
|
NC |
|
|
La comutatorul de anulare iluminat |
|
|
NC |
|
|
NC |
|
|
GND |
|
|
NC |
|
|
NC |
|
|
NC |
|
|
NC |
|
|
La comutatorul lampi de ceata posterioare |
|
|
La comutatorul lampi de pozitie |
|
|
NC |
|
|
NC |
|
|
La modulul de control EPS (semnal control indicator EPS) |
|
|
La comutatorul semnalizatoare de directie (curba L) |
|
|
NC |
|
|
NC |
|
|
NC |
|
|
NC |
|
|
La siguranta METER |
|
|
La siguranta DOME |
Informatii diagnosticare
Utilizarea instrumentului de analiza Examiner permite controlul existentei unei posibile defectiuni. Este insa important a se verifica si existenta unor defectiuni comune prin verificarea fiecarei parti a circuitului.
. Sigurante intrerupte
. Comutator portiera sofer defect
. Comutator dispozitive de iluminat defect
. Defect cablaj sau masa
. Defect localizat in alte noduri
Pentru a rezolva anumite defectiuni trebuie verificat daca respectiva componenta nu este scurtcircuitata cu masa sau la pozitivul bateriei.
Observatie:
Ledul de semnalizare de rezerva se aprinde atunci cand nivelul carburantului scade sub valorile indicate mai jos.
Cantitate carburant:
Aproximativ 6,7 litri
Rezistenta senzor nivel carburant:
Aproximativ 251 Ohm
Observatie:
Ledul de semnalizare frane emite un semnal luminos continuu atunci cand nivelul ulei frane este scazut sau cand frana de stationare a fost actionata si clipeste atunci cand comutatorul de contact este fixat in pozitia ON timp de 5 secunde.
Diagnosticare mesaje de avizare prezente pe afisajul de informatii
OBSERVATIE
Termometru indica temperatura mediului extern, in spatele barei de protectie anterioara. Temperatura mediului creste in una dintre urmatoarele situatii.
Atunci cand
viteza vehiculului este de 30 km/h (
Afisajul termometrului nu urca atat de mult incat sa corecteze cresterea temperaturii cauzata de caldura emisa de motor. Atunci cand temperatura mediului scade, termometrul urmeaza modificarile de temperatura.
DESCRIERE GENERALA
Servodirectia asistata electronic (EPS) din dotarea acestui model este de serie fiind produsa de compania Mitsubishi. Unitatea electronica de control este amplasata in conexiune cu panoul central, in spatele orificiilor de aerisire pentru locurile posterioare.
Cu motorul oprit si cheia in contact, unitatea electronica de control a servodirectiei efectueaza o diagnosticare a defectiunilor ce pot aparea in sistem.
Ø Senzor de cuplu
Ø Senzor viteza vehicul
Ø Senzor turatie motor
Ø Motor electric servodirectie
Ø Modul control servodirectie
În momentul in care unitatea electronica de control EPS detecteaza o disfunctionalitate, aceasta intrerupe operatiile solicitate motorului electric.

Sistemul de servodirectie electronica (EPS) este compus dintr-un modul de control (3), un senzor de cuplu (4) si motorul electric al servodirectiei (5).
În acest sistem, unitatea electronica de control a servodirectiei (3), gestioneaza motorul electric pentru a asista miscarile volanului, determinand nivelul si directia fortei servocomenzii pentru volan (1) in functie de semnalul pe care il transmite senzorul de cuplu si de informatiile referitoare la viteza autovehiculul transmise de Nodul Control Motor (8) (NCM).
1. Volan
2. Coloana cu senzor de cupla
3. Modul de control servodirectie
4. Grup motoreductor
5. Motor servodirectie
6. Cutie angrenaje servodirectie
Baterie
8. Nod Control Motor (NCM).
Autodiagnosticarea sistemului EPS
Atunci cand contactul este pus, ledul luminos de semnalizare al EPS (1) se aprinde (3 sau 4 secunde) pentru a permite verificarea functionarii de catre tabloul de instrumente. Dupa aceea, cu motorul pornit, daca nu este detectata nicio anomalie, ledul de semnalizare de control al EPS se stinge.
În caz contrar (tot cu motorul pornit) atunci cand unitatea electronica de control a servodirectiei detecteaza o defectiune, ledul de semnalizare al "EPS" se aprinde pentru a-l informa pe conducator cu privire la anomalie concomitent memorand defectiunea in interiorul modulului de control.

Memoria din interiorul modulului de control poate fi verificata cu ajutorul instrumentului Examiner. La Anexa 1 sunt descrisi "parametrii" si "erorile" (DTC) care pot fi analizate.
Schema Electrica a Conexiunilor Sistemului EPS

1 Siguranta principala
2 Comutator de contact
3 Cutie de derivatie
4 Siguranta
5 Senzor viteza pneu
6 Modul control ABS
7 Tablou instrumente (Indicator multifunctional)
8 Led de semnalizare luminos "EPS'
9 Linie K conector transmisie date (EOBD)
10 NCM
11 Unitate electronica control servodirectie
12 Motor electric servodirectie
13 Ecran de protectie
14 Senzor de cuplu
15 Amplificator senzor de cuplu
16 Linia K conectare alte module de control
17 Autovehicul cu volan pe stanga
18 Autovehicul cu volan pe dreapta
19 NBC
Modulul de control al servodirectiei (1) si circuitele corespunzatoare pot fi controlate prin masurarea valorilor de tensiune si rezistenta.
OBSERVATIE
Dat fiind faptul ca tensiunea din terminale este tensiuneabateriei va trebui sa verificati ca atunci cand cheia este in contact, tensiunea sa fie 11 V sau mai mare.
ATENTIE
Se interzice cu desavarsire masurarea sub tensiune a conectorilor (2) decuplati de la unitatea electronica de control servodirectie.

Control Tensiune
Daca este nevoie puteti controla tensiunea fiecarui terminal cu conectorii cuplati la modulul de control al servodirectiei dupa ce ati detasat compartimentul torpedo.


Conectorul "A" modul control servodirectie "E90" (vedere dinspre cablaje):
|
Nr. pin |
Circuit |
Valoare |
Conditie |
|
Semnal comutator de contact |
10 - 14 Volt |
Comutator de contact in pozitia ON |
|
|
NC | |||
|
NC | |||
|
Semnal viteza vehicul |
10 - 14 Volt |
Consultati formele de unda. |
|
|
Împamantare pentru ledul de semnalizare luminos al "EPS" |
10 - 14 Volt |
Led de semnalizare luminos al "EPS" in pozitia ON |
|
|
NC | |||
|
NC | |||
|
Tensiune de 9 V pentru senzorul de cupla |
Circa 9 Volt |
Comutator de contact in pozitia ON |
|
|
Împamantare pentru senzorul de cupla |
0 Volt | ||
|
Semnal secundar senzor de cupla |
Circa 1.5 Volt |
Comutator de contact in pozitia ON si volanul rotit complet la stanga |
|
|
Circa 2.5 Volt |
Comutator de contact in pozitia ON si volanul in pozitie dreapta |
||
|
Circa 3.5 Volt |
Comutator de contact in pozitia ON si volanul rotit complet la dreapta |
||
|
Circuit de transmisie seriala DLC | |||
|
Semnal rotatie motor |
Consultati formele de unda. |
||
|
NC | |||
|
Iesire semnal servodirectie |
10 - 14 Volt |
Comutator de contact in pozitia ON |
|
|
NC | |||
|
NC | |||
|
NC |
|
Semnal principal senzor de cuplu |
Circa 3.5 Volt |
Comutator de contact in pozitia ON si volanul rotit complet la stanga |
|
|
Circa 2.5 Volt |
Comutator de contact in pozitia ON si volanul in pozitie dreapta |
||
|
Circa 1.5 Volt |
Comutator de contact in pozitia ON si volanul rotit complet la dreapta |
||
|
Împamantare pentru ecranul de protectie senzor de cuplu |
0 Volt | ||
|
Tensiune de 5 V pentru senzorul de cuplu |
Circa 5 Volt |
Comutator de contact in pozitia ON |
Conector "B" modul control servodirectie "E88" (vedere dinspre cablaje):
|
Nr. pin |
Circuit |
Valoare |
Conditie |
|
Alimentare modul control servodirectie pentru modulul de control servodirectie |
10 - 14 Volt | ||
|
Împamantare pentru modulul de control servodirectie |
0 Volt |
Conector "C" modul control servodirectie "E89" (vedere dinspre cablaje):
|
Nr. pin |
Circuit |
Valoare |
Conditie |
|
Circuit motor 1 |
5 - 7 Volt |
Motor la minim si volan rotit complet la dreapta |
|
|
0 - 1 Volt |
Motor la minim si volan in pozitie dreapta |
||
|
0 - 1 Volt |
Motor la minim si volan rotit complet la stanga |
||
|
Circuit motor 2 |
0 - 1 Volt |
Motor la minim si volan rotit complet la dreapta |
|
|
0 - 1 Volt |
Motor la minim si volan in pozitie dreapta |
||
|
5 - 7 Volt |
Motor la minim si volan rotit complet la stanga |
Conectoare conexiuni electrice sistemul EPS

[A]: Conector modul control servodirectie N.1 "E90" (vedere dinspre cablaje)
[B]: Conector modul control servodirectie N.2 "E88" (vedere dinspre cablaje)
[C]: Conector modul control servodirectie N.1 "E89" (vedere dinspre cablaje)
[D]: Conector indicator combinat "G21" (vedere dinspre cablaje)
[E]: Conector senzor de cuplu "E90" (vedere dinspre cablaje)
[F]: Conector motor "E18" (vedere dinspre cablaje)
DESCRIERE:
Senzorul de cuplu este de tip cu inductanta variabila (fara contacte mecanice).
Arborele de intrare este imbinat cu un manson pe acesta din urma fiind fixate doua bobine (una principala si una secundara).
Canelurile de pe arborele de iesire sunt imbinate cu una din cele doua bobine.
Rotirea volanului genereaza torsiunea barei; deplasarea unghiulara generata intre arborele de iesire si manson (arborele de intrare) corespunde exact unghiului de torsiune al barei.
Curentul indus in interiorul bobinelor variaza in functie de rotatia dintre manson si arborele de iesire, in mod opus.
Variatia inductantei din interiorul bobinelor este amplificata de circuitul corespunzator din interiorul senzorului de cuplu si este transformata intr-un semnal electric (valoare sun tensiune) transmis unitatii electronice de control a servodirectie.
1 - Manson (coloana directie)
2 - Bobine senzor de cuplu
3 - Arbore de iesire
4 - Bara de torsiune
5 - Motor servodirectie
6 - Arbore de intrare (coloana directie)
7 - Amplificator semnal senzor de cuplu
Functionare
Unitatea electronica de control servodirectie calculeaza in mod constant diferenta dintre cele doua valori ale curentului, in circuitul primar si in cel secundar, aceasta trebuind sa fie de aproximativ 2,5 V.
Rotirea volanului intr-un sens, orar sau antiorar, genereaza o diminuare / o crestere a valorii curentului uneia dintre bobine, conform descrierii din imaginea de mai jos.

1 - Valoare semnal bobina principala
2 - Valoare semnal bobina secundara
3 - Amplificator semnal senzor de cuplu
4 - Bobina principala
5 - Bobina secundara
6 -Valoare senzor de cuplu (valoare neutra)
7 - Rotire catre stanga
8 - Valoare tensiune de iesire (cuplu aplicat egal cu zero)
9 - Rotire catre stanga
Control si verificare "Senzor de Cuplu" si Circuitele corespunzatoare
În cazul detectarii unei erori "Senzor de Cuplu" pe instrumentul de diagnosticare, amplasati autovehiculul pe rampa, bagati cheia in contact si, cu motorul oprit, ridicati autovehiculul pentru examinare. Controlati tensiunea dintre masa vehiculului si terminalele conectorului ("E90") de pe senzor. Aceasta trebuie sa se incadreze in valorile prezentate in tabelul de mai jos.
Valori specifice ale senzorului de cuplu in timpul efortului:
|
Volan rotit complet la dreapta |
Volant tinut in pozitie dreapta |
Volant rotit complet la stanga |
|
|
Senzor principal ("E90 pin 18 si 9") |
Circa 1,5 V |
Circa 2,5 V |
Circa 3,5 V |
|
Senzor secundar ("E90 pin 10 si 9") |
Circa 3,5 V |
Circa 2,5 V |
Circa 1,5 V |

[A]: Vedere conector centrala control
servodirectie "E
Motorul de actionare a servodirectiei este dotat cu un limitator de cuplu mecanic, acesta intervenind in cazul in care rotile, prin intermediul casetei de directie, tind sa transmita un cuplu excesiv.

1, Surub melcat
2, Angrenaj imbinat pe arborele in iesire
3, Limitator de cuplu
4, Motor servodirectie
A. Capac
B. Arc
C. Disc
D. Discuri de ambreiaj
E. Ax de transmisie miscare la surubul melcat
F. Dispozitiv "clopot" limitator de cuplu imbinat pe arborele motor
În cazul in care rotile, prin intermediul casetei de directie, transmit surubului melcat un cuplu excesiv (superior cuplului furnizat de motorul electric), ambreiajul intern al limitatorului de sarcina intervine permitand patinarea intre ax (imbinat cu surubul melcat) si clopot (imbinat cu motorul electric).
15.3.1 Controlul si verificarea "Grupul Motor electric" si Circuitele corespunzatoare
Verificarea continuitatii
În cazul detectarii unei erori a "Grupului Motor electric" pe instrumentul de diagnosticare, cu cheia in contact in pozitia stop decuplati conectorul motorului servodirectiei.
Controlati rezistenta interna dintre terminalele conectorului "E18 pin 1 si 2" al motorului electric, a carui valoare trebuie sa fie de circa 1 ohm.
Asigurati-va ca intre terminalele conectorului motorului si masa nu exista continuitate si ca rezistenta dintre motor "E18 terminale 1 si 2" si sasiu nu are de asemenea continuitate.
Verificarea curentului motorului
Conectorii sistemului servodirectiei trebuie sa fie in functiune, contactul pus iar motorul trebuie sa functioneze la un regim minim.
Verificati curentul circuitului motorului servodirectiei pe cablurile conectorului "E18". Utilizati un ampermetru cu cleste. Valorile rezultate trebuie sa fie conforme cu cele din tabelul de mai jos.
Curent circuit motor (valoare de referinta):
|
Volan la liber |
Volan rotit complet la dreapta sau la stanga |
|
|
Curent circuit motor servodirectie |
Circa 0 A |
Circa 60 A |

[A]: Conector motor "E18" (vedere dinspre cablaje)
15.4 Diagnosticare simptomelor servodirectiei
Va prezentam in continuare descrierea unor posibile disfunctionalitati care nu au drept cauza servodirectia electrica. Eventuala ineficienta poate fi refacuta prin anumite operatii simple.
Ø La viteza scazuta volanul este perceput ca fiind greu manevrabil
Ø Presiune umflare pneuri excesiv de scazuta
Ø Convergenta rotilor anterioare gresit reglata
Ø Prestatie insuficienta motor electric
Ø Prestatie insuficienta senzor de cuplu
Ø
Volanul este perceput ca fiind greu atunci cand este rotit la dreapta sau la stanga
Ø Defectiune caseta directie
Ø Defectiune servodirectie electrica
Ø
Dupa viraje, volanul revine cu greu la loc
Ø Volanul a fost instalat in mod gresit
Ø Convergenta rotilor anterioare gresit reglata
Ø Uzura articulatii sferice
Ø Prestatie insuficienta senzor de cuplu
Ø
Autovehiculul tinde sa 'traga" in lateral atunci cand se deplaseaza in linie dreapta:
Ø Pneu neregulat sau montare gresita
Ø Presiune de umflare pneuri insuficienta sau necorespunzatoare
Ø Proasta functionare datorata aderentei placutelor de frana de pe una din roti
Ø Convergenta rotilor anterioare gresit reglata
Ø Convergenta rotilor posterioare gresit reglata
Ø Prestatie insuficienta senzor de cuplu
Autovehiculul este dotat cu un sistem ABS/EBD care controleaza actiunea franelor. Acest sistem are functia de a modula presiunea lichidului de frane distribuit catre etrierele franelor prin intermediul electrovalvelor cu faze de crestere, mentinere si evacuare a presiunii lichidului de frane.
Instalatia ABS este montata in paralel cu instalatia hidraulica a franelor asigurand astfel franarea si in caz de defectare a instalatiei ABS.
Unitatea electronica Nod Frane (ABS) este conectata la reteaua C-CAN prin intermediul careia efectueaza schimbul de date cu Nodul Computer de bord si Nodul Control Motor.
Instalatia ABS include functia EBD (Electronic Brake Force Distribution), capabila sa regleze si sa repartizeze electronic franarea pe punti (fata/spate).
Functionare generala
Sistemul ABS reprezinta Nodul de Franare in reteaua C-CAN a autovehiculului.
Unitatea electronica elaboreaza semnalele provenite de la senzorii activi si de la comutatorul de la pedala de frana de comanda a luminilor stop si cu ajutorul protocoalelor implementate in unitatea electronica identifica roata sau rotile care tind sa se blocheze, realizand modularea presiunii fluidului de franare in mod selectiv pentru rotile anterioare si impreuna (in tandem) pentru rotile posterioare (functie select-low).
NFR moduleaza presiunea lichidului de frana in functie de fazele fundamentale, de reducere, crestere si mentinere a presiunii.
La depasirea vitezei de 6 km/h unitatea electronica efectueaza un test de functionare a electrovalvelor si a motorului de actionare a pompei iar la depasirea vitezei de 12 km/h realizeaza un test de functionare a senzorilor.
Sistemul ABS este activat atunci cand viteza autovehiculului depaseste 2,7 km/h; sub aceasta viteza sistemul este dezactivat pentru a permite oprirea autovehiculului.

1. Unitate hidraulica/grup modul de comanda ABS
2. Modul de comanda ABS
3. Unitate hidraulica ABS
4. Pilot (tranzistor) alimentare electrovalva
5. Pilot (tranzistor) electrovalva
6. Alimentare motor pompa
Electrovalva
8. Motor pompa
9. Comutator stopuri
10. Led de semnalizare ABS.
11. Led de semnalizare EBD.
12. Modul de alimentare leduri de semnalizare pe NQS
13. Conector EOBD
14. Senzor viteza roti (Anterior - dreapta)
15. Senzor viteza roti (Anterior - stanga)
16. Senzor viteza roti (Posterior - dreapta)
1 Senzor viteza roti (Posterior - stanga)
18. Baterie
19. Comutator
20. Senzor G (pentru vehicule 4WD)
21. Nod Control Motor
22. Nod Tablou Instrumente
23. Modul de comanda 4WD
Unitate electronica - Sistem de franare schema electronica
LEGENDA:
1. Baterie
2. Cutie sigurante principala
3. Comutator pornire
4. Cutie sigurante circuit
5. Tester de combinatie
6. Led de semnalizare ABS.
Led de semnalizare EBD.
8. Modul alimentare dispozitive de luminat
9. ABS Unitate hidraulica/grup modul de comanda ABS
10. Alimentare electrovalve
11. Alimentare motor pompa ABS
12. Motor pompa
13. Electrovalve
14. Senzor viteza roata posterioara - dreapta
15. Senzor viteza roata posterioara - stanga
16. Senzor viteza roata anterioara - dreapta
1 Senzor viteza roata anterioara - stanga
18. Conector EOBD
19. Retea de comunicatie C-CAN .
20. Lampi stop
21. Comutator stopuri
22. Unitate electronica de comanda alimentare
23. Memorie interna
24. Alimentare electrovalva
25. Senzor G
26. Modul de comanda 4WD (dotare optionala)
2 NBC
28. NCM
29. Conector de legatura
30. Comutator nivel lichid frane
31. Comutator frana de stationare
32. NQS.

Conector unitate electronica
Descriere conector de interfata modul de comanda, unitate electronica grup ABS. Conector "E43" (latura terminale). [A] Latura superioara

Pinout pe unitate electronica ABS (NFR)

1 - Linia CAN pentru comunicarea cu NCM si NBC.
2 - Linia CAN pentru comunicarea cu NCM si NBC.
3 - Masa senzor acceleratie /incetinire (doar in modalitatea 4WD)
4 - Neconectat
5 - Neconectat
6 - Semnal senzor accelerare / deccelerare (doar in modalitatea 4WD)
7 - Comutator pedala frana
8 - Neconectat
9 - Alimentare cu contactul pus (+15)
10 - Masa senzor viteza roata posterioara stanga
11 - Semnal senzor viteza roata anterioara stanga
12 - Linia CAN pentru comunicarea cu NCM si NBC.
13 - Linia CAN pentru comunicarea cu NCM si NBC.
14 - Neconectat
15 - Neconectat
16 - Conector de diagnosticare (linia K).
17 - Masa senzor viteza roata anterioara dreapta
18 - Semnal senzor viteza roata anterioara dreapta
19 - Masa senzor viteza roata posterioara dreapta
20 - Semnal senzor viteza roata posterioara dreapta
21 - Semnal senzor viteza roata posterioara stanga
22 - Masa senzor viteza roata anterioara stanga
23 - Masa
24 - Alimentare +30
25 - Alimentare +30
26 - Masa
Functia EBD controleaza repartizarea fortei de franare inlocuind corectorul mecanic traditional si permitand:
- interventia exclusiv asupra franelor posterioare
- imbunatatirea repartizarii fortelor de franare
- interventia optima in orice conditii de sarcina (statica sau dinamica), de deplasare (rectilinie sau in curba) precum si intr-o stare de degradare a masinii (pneuri, frane, suspensii).
Avaria survenita in functionarea EBD este semnalata prin aprinderea simultana a ledului de semnalizare ABS si a celui de semnalizare lichid de frana insuficient si /sau frana de mana activata.
Unitatea electronica a fost conceputa si realizata astfel incat sa poata supraveghea in mod constant eficienta instalatiei ABS. De fiecare data cand contactul este pus, programul de gestionare efectueaza un prim "autotest": timp de trei secunde, cu contactul pus, NFR controleaza functionarea corecta a unitatii electronice, a unitatii C-CAN si actionarea electrovalvelor.
Programul de gestionare a unitatii electronice, la fiecare pornire de pe loc, controleaza prezenta semnalelor emise de senzorii activi.
Programul de gestionare a elementelor electronice, cu autovehiculul in miscare, compara in permanenta viteza unghiulara a rotilor cu viteza de referinta calculata, verifica starea in care se afla memoria, controleaza functionarea electrovalvelor si a motorului pompei, controleaza tensiunea bateriei si eficienta retelei C-CAN.
În cazul detectarii unei anomalii la componentele instalatiei, NFR memoreaza tipul de anomalie si se dezactiveaza, garantand in orice caz functionarea sistemului de franare conventional si, in plus, ii semnaleaza conducatorului, prin aprinderea ledului de semnalizare de pe Nodul Tablou Instrumente, respectiva anomalie.
Pe tabloul de instrumente exista doua leduri de semnalizare a functionarii corecte a sistemului de franare.

1 - led de semnalizare instalatie de franare
2 - led de semnalizare avarie sistem ABS
Logica de functionare a ledurilor de semnalizare
Atunci cand rotim cheia in contact ambele leduri de semnalizare se aprind timp de aproximativ doua secunde pentru a permite verificarea modului in care functioneaza (daca acesta este corect).
Semnalare defecte
Ø Aprinderea ledului de semnalizare a instalatiei de franare
Ledul de semnalizare al instalatiei de franare (1) se aprinde nu numai pentru a semnala activarea franei de mana ci si atunci cand lichidul de frana din rezervor scade sub nivelul stabilit.
Ø Aprinderea ledului de semnalizare a sistemului ABS
Cu sistemul EBD in functiune, ledul de semnalizare al sistemului ABS (2) se aprinde atunci cand:
- tensiunea de alimentare a unitatii electronice ABS este cuprinsa intre 7,5V si 9V,
- motorul pompei unitatii electronice nu functioneaza in mod corect,
- unul dintre senzorii de viteza nu functioneaza,
- una dintre electrovalvele corespunzatoare circuitului frane anterioare nu functioneaza in mod corect,
- intrerupatorul pedalei de frana nu functioneaza.
Ø Aprinderea simultana a ledurilor de semnalizare ale sistemului de franare si sistemului ABS
Cu sistemele EBD si ABS dezactivate, ambele leduri de semnalizare (1, 2) se aprind atunci cand:
- tensiunea de alimentare a unitatii electronice a ABS este mai mica de 7,5 V,
- mai mult de unul dintre senzorii de viteza nu functioneaza,
- una dintre electrovalvele corespunzatoare circuitului frane posterioare nu functioneaza in mod corect,
- unitatea electronica ABS nu functioneaza in mod corect,
- unitatea electronica ABS a fost inlocuita cu o unitate noua care insa nu corespunde specificatiilor instalatiei.
Senzorii activi sunt alcatuiti din doua componente principale:
- o coroana magnetica multipolara integrata in rulmentul axului rotii
- un dispozitiv de captare (cu efect Hall) montat in fata coroanei magnetice.
Roata fonica este alcatuita dintr-o coroana magnetica cu polaritate alternanta Nord (48 poli negativi) sau Sud (48 poli pozitivi), situati in forma circulara pe rulmentul rotii. Senzorul activ este un senzor de proximitate cu elementele electronice integrate, conectat printr-un cablu la NFR, fiind alimentat electric de catre acesta si caruia ii transmite viteza autovehiculului.
Senzorul activ (dispozitiv magnetic multipolar de codificare) genereaza un tip de semnal cu unda patrata variabil ca frecventa in functie de viteza de rotatie a rotii, dar constant ca dimensiune.
Verificarea statica a unui senzor (la bordul autovehiculului)
Conectorul senzorului activ fiind decuplat de la cablajul autovehiculului, functionarea acestuia poate fi controlata cu ajutorul unui multimetru in functia voltmetru, a unei rezistente normale de 115 ohm si a unei baterii (12 V).
ATENTIE: O conexiune gresita poate deteriora senzorul activ iremediabil.
Procedura
Deconectati cablul negativ de la baterie. Ridicati putin autovehiculul pentru a putea decupla conectorul senzorului activ. Fixati instrumentul de masura, reglati rezistenta la 115 Ω iar tensiunea de alimentare la 12 V, conform indicatiilor din imagine.

1. Alimentare baterie (12 V)
2. Rezistenta (115 ohm)
3. Terminal negativ senzor activ
4. Conector senzor viteza roti
5. Terminal pozitiv senzor activ
Dupa aceea, fara a roti roata, masurati valoarea de tensiune la capetele de rezistenta (de la 680 la 960 mV circa). Rotiti acum incet roata supusa examinarii, masurati tensiunea la capetele de rezistenta si controlati daca valoarea de tensiune variaza in mod alternativ, adica de la valori scazute (de la 680 la 960 mV circa) la valori ridicate (de la 1360 la 1930 mV circa).
Valorile descrise sunt direct proportionale cu nivelul sarcinii bateriei si sunt considerate cu titlul de referinta.
Pentru a efectua acest test puteti utiliza instrumentul Examiner in functia Instrument, Voltmetru, Voltmetru grafic.
Caracteristici
Semnalul senzorului de acceleratie/decelerare este utilizat de NFR pentru corectarea valorii vitezei calculate a autovehiculului, atunci cand este activata tractiunea integrala sau/si carosabilul prezinta o aderenta scazuta sau/si rotile sunt in faza de franare fiind supuse aceleasi incetiniri si tind sa se blocheze in acelasi moment.
Viteza autovehiculului calculata de NFR, prin intermediul semnalelor emise de senzorii situati pe roti, poate fi cu mult diferita de viteza reala, de unde poate rezulta o functionare incorecta a sistemului de franare. În aceste conditii semnalul senzorului de acceleratie/decelerare permite nodului NFR efectuarea corectarii parametrului de viteza calculat al autovehiculului.
Senzorul este fixat pe brida de sprijin amplasata deasupra centralei Air Bag (pe tunelul central).
ATENTIE: senzorul trebuie sa fie montat cu sageata imprimata pe eticheta adeziva indreptata in directia sensului de deplasare al autovehiculului.
Alcatuire
Senzorul are capacitate variabila, elementul sensibil fiind constituit dintr-un electrod mobil si doi electrozi ficsi.
În timpul fazelor de acceleratie si de incetinire a autovehiculului, miscarea electrodului mobil determina modificarea capacitatii electrice a senzorului si prin urmare elementele electronice din senzor transforma modificarea capacitatii in semnal electric care este transmis la NFR.
Imaginea ilustreaza caracteristica electrica a senzorului de acceleratie/decelerare.
A - acceleratie
D - decelerare
Verificarea "Senzorului G"
Cu "Senzorul G" fixat pe autovehiculul oprit, puteti verifica functionarea acestui senzor masurand valoarea tensiunii la capetele conectorului conectat la cablajul vehiculului, conform indicatiilor din imaginea de mai jos.
Între bornele "A" si "C" tensiunea trebuie sa fie egala cu cea a bateriei,
Între bornele "B" si "C" tensiunea trebuie sa fie de circa 2-3 V, cu "Senzorul G" montat pe vehiculul situat orizontal
Între bornele "B" si "C" tensiunea trebuie sa fie de circa 3-4 V, cu "Senzorul G" situat vertical (desprins de pe vehicul, cu sageata indreptata in sus).
Între bornele "B" si "C" tensiunea trebuie sa fie de circa 1-2 V, cu "Senzorul G" situat vertical (desprins de pe vehicul, cu sageata indreptata in jos).
Pentru a efectua acest test se poate utiliza instrumentul Examiner in functia Instrument, Voltmetru, Voltmetru grafic.
PREZENTARE GENERALA
Automobilul este dotat cu un sistem de control electronic care in caz de impact lateral sau frontal comanda activarea unor dispozitive specifice de protectie.
Sistemul de protectie frontala include Air Bag-urile frontale, pentru sofer si pasager, centurile fata cu dispozitive de pretensionare si un senzor de detectare a impacturilor frontale.
Unitatea electronica de control este dotata si in interior cu doi senzori: unul electronic, care masoara decelerarea in sens longitudinal in functie de autovehicul (detecteaza impacturile frontale) si unul mecanic - comutator de siguranta - ambele contribuind (cu ajutorul semnalului emis de senzorul anterior) la activarea Air Bag-urilor si a dispozitivelor de pretensionare frontale.
Sistemul de protectie laterala (dotare optionala) este alcatuit din doua Air Bag-uri cortina montate in plafon doua Air Bag-uri laterale pentru scaunele anterioare, doi senzori electronici de detectare a impacturilor laterale (masurarea acceleratiilor in sens transversal fata de autovehicul), acest senzor contribuind la activarea Air Bag-urilor laterale si a celor cortina.
PERICOL GRAV!
Daca autovehiculul este dotat cu Air Bag pentru pasagerul din fata, nu asezati scaunul pentru copii indreptat in sensul opus deplasarii pe scaunul pasagerului deoarece activarea Air Bag-ului in caz de impact ar putea duce la ranirea grava sau chiar la moartea copilului .
Acest autovehicul nu dispune de senzorul de prezenta pasager si nici de dispozitivul cu cheie de dezactivare a Air Bag-ului pasager.
Daca trebuie sa transportati un copil pe scaunul din fata cu scaunelul indreptat inainte, reglati scaunul pasagerului cat mai in spate posibil.
Amplasarea componentelor la bordul masinii
Imaginea prezinta amplasarea componentelor la bordul masinii.
1 - Modul Air Bag pasager
2 - Modul Air Bag sofer
3 - Cablu spiralat
4 - Cablaj Air Bag in cablajul principal
5 - Senzor anterior
6 - Siguranta in unitatea electronica a bordului
7 - Cablaj Air Bag in cablajul habitaclului
8 - Modul Air Bag lateral
9 - Masa sistem air bag
10 - Unitate electronica Air Bag
11 - Senzori de impact lateral (sofer si pasager)
12 - Dispozitive de pretensionare pentru centurile de siguranta
13 - Modul Window Bag (air bag lateral, dotare optionala)
14 - Cablaj Air Bag in fasciculul cabluri bord
15 - Led de semnalizare anomalii sistem Air Bag
16 - Cabluri Air Bag in cablajul amplasat in montantul spate dreapta
Instalatia electrica - descrierea unitatii electronice si cablajului
Imaginea de mai jos prezinta descrierea schematica a instalatiei Air Bag cuprinzand cablurile si unitatea electronica aferente.

1. La baterie
2. Comutator de contact
3. Led de semnalizare luminos "Air Bag"
4. Led de semnalizare sofer
5. Siguranta "MTR"
6. Siguranta sistem "Air Bag"
Mecanism blocare de racord
8. Nod Computer de bord (NBC)
9. La conectorul de conexiune date (EOBD)
10. Senzor sofer ( dotare optionala)
11. Senzor pasager (dotare optionala)
12. Senzor frontal
13. Sistem air bag impamantare
14. Centrala Air Bag,
15. Cablu spiralat
16. Modul air bag (sistem umflare) sofer
1 Modul air bag pasager
18. Dispozitiv de pretensionare, centura de siguranta sofer
19. Dispozitiv de pretensionare, centura de siguranta pasager
20. Modul air bag lateral sofer (dotare optionala)
21. Modul air bag lateral pasager (dotare optionala)
22. Modul air bag montant lateral sofer (dotare optionala)
23. Modul air bag montant lateral pasager (dotare optionala)
Schema prezentata in continuare reprezinta pinout-ul conectorului "L29" al unitatii electronice a sistemului Air bag. (vedere dinspre cabluri)

|
Terminal |
Simbol terminal |
Circuit |
|
WL |
led luminos de semnalizare "AIR BAG" |
|
|
D1- |
air bag sofer(-) |
|
|
D1+ |
air bag sofer (+) |
|
|
P1+ |
air bag pasager (+) |
|
|
P1- |
air bag pasager (-) |
|
|
DP- |
Dispozitiv de pretensionare, centura de siguranta sofer (-) |
|
|
DP+ |
Dispozitiv de pretensionare, centura de siguranta sofer (+) |
|
|
PP+ |
Dispozitiv de pretensionare, centura de siguranta pasager (+) |
|
|
PP- |
Dispozitiv de pretensionare, centura de siguranta pasager (-) |
|
|
DS- |
air bag lateral sofer (-)(dotare optionala) |
|
|
DS+ |
air bag lateral sofer (+)(dotare optionala) |
|
|
PS+ |
air bag lateral pasager(+)(dotare optionala) |
|
|
PS- |
air bag lateral pasager(-)(dotare optionala) |
|
|
DS- |
air bag montant lateral sofer (-) |
|
|
DS+ |
air bag montant lateral sofer (+) |
|
|
PS+ |
Air bag montant lateral pasager (+) |
|
|
PS- |
Air bag montant lateral pasager (-) |
|
|
1G |
Comutator de contact (sursa de energie) |
|
|
GND |
Împamantare |
|
|
ST |
DLC |
|
|
ADS |
Semnal deschidere Air bag pentru BCM |
|
|
SP- |
Senzor lateral pasager (-) |
|
|
SP+ |
Senzor lateral pasager (+) |
|
|
SD+ |
Senzor sofer (+) |
|
|
SD- |
Senzor sofer (-) |
|
|
FD+ |
Senzor anterior (+) |
|
|
FD- |
Senzor anterior (-) |
Pentru a semnala gradul de eficienta, sistemul dispune de un led de semnalizare anomalii (de culoare rosie) situat pe tabloul de instrumente avand astfel posibilitatea de a verifica functionalitatea sistemului cu ajutorul instrumentului de diagnosticare.
Cu contactul pus, ledul de semnalizare "Air Bag" de pe tabloul de instrumente lumineaza intermitent sau se aprinde pentru cateva secunde pentru a va permite verificarea functionarii corecte. Dupa efectuarea unei reparatii, asigurati-va ca ledul de semnalizare "Air Bag" lumineaza intermitent de sase ori, dupa care luati contactul.
Daca atunci cand puneti contactul, ledul de semnalizare nu clipeste si /sau ramane aprins ori se aprinde pe durata deplasarii, este posibila prezenta unei anomalii in sistem (dispozitive de pretensionare sau air bag-uri).
Imaginea de mai jos ilustreaza " ledul de semnalizare Air Bag".

Unitatea electronica efectueaza o autodiagnosticare continua a functionarii sistemului. În mod deosebit, detecteaza si memoreaza eventualele anomalii, verifica conexiunile cu respectivele componente ale sistemului si semnaleaza aparitia acestor anomalii prin aprinderea ledului de semnalizare de pe tabloul de instrumente.
Anomaliile memorate in unitatea electronica pot fi sterse cu ajutorul aparaturii de diagnosticare, doar dupa ce defectiunea a fost remediata.
Observatie
Nu se pot sterge cu ajutorul Examiner-ului urmatoarele erori: B1013, B1021 si B1027 deoarece sunt memorate permanent in unitatea electronica de control.
ATENTIE: nu incercati sa masurati rezistenta interna a modulelor Air Bag, aceasta operatiune putand genera explozia sarcinilor pirotehnice din interiorul modulelor.
Din motive de siguranta NU sunt admise controale de continuitate pe cablaj.
Componentele sistemului Air Bag au fost proiectate pentru a opera pe un anumit tip de autovehicul. Unitatea electronica verifica conexiunile cu componentele sistemului. Detecteaza in mod special valorile rezistive ale sarcinilor pirotehnice/ale cablajului, aceste valori fiind puse la dispozitia instrumentului de analiza Examiner, conform descrierii din tabelul de mai jos.
|
Nr |
Date instrument de analiza |
Stare normala/ valori de referinta |
|
Tensiune baterie |
De la 10 la 14 V |
|
|
Tensiune sistem de rezerva |
De la 27 la 33 V |
|
|
Identificare sistem (System ID) |
De la 4 la 8 |
|
|
Rezistenta airbag sofer (Driv A/B Ini Res) |
De la 1,5 la 5 ohm |
|
|
Rezistenta airbag pasager (Pass A/B Ini Res) |
De la 1 la 3,8 ohm |
|
|
Rezistenta pretensionator sofer (Driv Preten Ini Res) |
De la 1 la 3,8 ohm |
|
|
Rezistenta pretensionator pasager (Pass Preten Ini Res) |
De la 1 la 3,8 ohm |
|
|
Rezistenta airbag lateral sofer (Driv Sidebag Ini Res) |
De la 1 la 3,5 ohm |
|
|
Rezistenta airbag lateral pasager (Pass Sidebag Ini Res) |
De la 1 la 3,5 ohm |
|
|
Rezistenta airbag cortina sofer (Driv curtain Ini Res): |
De la 1 la 3,5 ohm |
|
|
Rezistenta airbag cortina pasager (Pass curtain Ini Res) |
De la 1 la 3,5 ohm |
Toate valorile trebuie considerate cu titlu informativ (pragul de eroare pentru unitatea electronica de control).
Definitia datelor instrumentului de analiza
1, Tensiunea bateriei este o valoare analogica citita de unitatea electronica.
2, Tensiune sistem de rezerva: Acest parametru indica capacitatea condensatorului de backup instalat, de a mentine curentul de initiere a AirBag-urilor (pe cat posibil) chiar si atunci cand alimentarea este intrerupta.
3, Sistem ID (4ch/8ch): Acest parametru indica numarul de circuite configurate.
4. Rezistenta airbag sofer (Driv A/B Ini Res): Acest parametru (in ohm) indica rezistenta circuitului de explozie a sarcinii air bag-ului pentru sofer.
5. Rezistenta airbag pasager (Pass A/B Ini Res): Acest parametru (in ohm) indica rezistenta circuitului de explozie a sarcinii air bag-ului pentru pasager.
6. Rezistenta pretensionator sofer (Driv Preten Ini Res): Acest parametru (in ohm) indica rezistenta circuitului de declansare a sarcinii disp. de pretensionare al soferului.
Rezistenta pretensionator pasager (Pass Preten Ini Res): Acest parametru (in ohm) indica rezistenta circuitului de declansare a sarcinii disp de pretensionare al pasagerului.
8. Rezistenta airbag lateral sofer (Driv Sidebag Ini Res): Acest parametru (in ohm) indica rezistenta circuitului de explozie a sarcinii air bag-ului lateral sofer.
9. Rezistenta airbag lateral pasager (Pass Sidebag Ini Res): Acest parametru (in ohm) indica rezistenta circuitului de explozie a sarcinii air bag-ului lateral pasager.
10. Rezistenta airbag cortina sofer (Driv curtain Ini Res): Acest parametru (in ohm) indica rezistenta circuitului de explozie al sarcinii air bag-ului montant lateral sofer.
11. Rezistenta airbag cortina pasager (Pass curtain Ini Res) Acest parametru (in ohm) indica rezistenta circuitului de explozie al sarcinii air bag-ului montant lateral pasager.
Unitatea electronica de control
Imaginea prezinta amplasarea unitatii electronice.
1 - Unitatea electronica de control
2 - Indicarea sensului de deplasare
Prezentare generala
Unitatea electronica este unitatea de elaborare centrala a sistemului de protectie a ocupantilor autovehiculului, fiind fixata rigid pe podea in conexiune cu tunelul central si in fata manetei franei de mana. Unitatea electronica gestioneaza toate dispozitivele de detectare si activare a sistemului de siguranta elaborand semnalele care ii provin de la diversii senzori amplasati in autovehicul si de la cei instalati in interiorul unitatii electronice.
Legatura dintre unitate si instalatie se face printr-un conector prezent in cablajul habitaclului.
În cazul in care unitatea electronica Air Bag detecteaza o activare, oricare ar fi aceasta, atunci comanda Nodul Computer de bord sa deschida portierele.
ATENTIE: unitatea electronica trebuie sa fie in permanenta montata cu sageata de pe eticheta adeziva indreptata in sensul de mers al autovehiculului. Verificati in permanenta ca intre unitatea electronica si sasiu sa nu se afle corpuri straine, strangand suruburile prin aplicarea cuplului de torsiune recomandat
Unitatea electronica NU poate fi programata cu ajutorul instrumentului Examiner. Modelul unitatii este personalizat de cantitatea de sarcini prezente la bordul automobilului si poate fi de:
4 sarcini (Air Bag sofer si pasager si dispozitive de pretensionare),
6 sarcini (Air Bag sofer si pasager, dispozitive de pretensionare si Air Bag-uri laterale amplasate in spatarele scaunelor anterioare)
8 sarcini (Air Bag sofer si pasager, dispozitive de pretensionare , Air Bag-uri laterale si Air Bag-ul cortina amplasate pe montantii laterali ai plafonului)
Functionarea in caz de impact frontal
Air Bag-urile frontale se activeaza doar in caz de impact frontal violent, nefiind proiectate pentru activarea in caz de impacturi din spate sau din lateral, rasturnari sau impacturi frontale minore deoarece in cazul acestor accidente este posibil sa nu ofere nicio protectie suplimentara.
Acest automobil nu dispune de dispozitive de excludere a activarii sarcinilor drept pentru care in caz de accidente grave unitatea electronica activeaza ambele module frontale si dispozitivele de pretensionare.
În plus, senzorul suplimentar anterior permite interzicerea/anticiparea interventiei Air Bag-urilor (comparativ cu un sistem traditional) astfel incat faza de activare a Air Bag-urilor (cu sarcina unica) este completa mai inainte ca ocupantul sa isi inceapa miscarea de avansare catre volan sau bord.
Functionarea in caz de impact lateral
În mod analog, atunci cand are loc un impact din lateral , unitatea electronica are capacitatea de a recunoaste sensul si intensitatea, activand in consecinta Air Bag-ul lateral si pe cel cortina din partea implicata. Pentru ca impacturile din lateral sa fie acoperite in totalitate, sunt utilizati doi senzori satelit amplasati lateral pe podea.
Air Bag-urile laterale (Window Bag si Side Bag) sunt activate simultan si independent de dispozitivele de siguranta frontale.
Interventie Air Bag
1 - raza de activare impact frontal
2 - raza de activare impact latera
Imaginea de mai jos prezinta vederea de ansamblu:

1 - Amplasare suruburi de fixare
2 - Carcasa si container material pirotehnic
3 - Conector generator gaz
Caracteristici modul air bag
Air Bag-urile reprezinta un dispozitiv de siguranta pasiva alcatuit dintr-o perna/sac din nylon, care in caz de lovitura se umfla interpunandu-se intre utilizator si structurile din habitaclul autovehiculului.
Permeabilitatea pernei /sacului asigura mentinerea protectiei si in caz de impact 'prelungit', cum sunt de exemplu rasturnarile.
ATENTIE:
- Nu acoperiti spatarul scaunelor anterioare cu nici un fel de husa.
- Nu spalati locul in care sunt montate air bag-urile cu apa sau vapori sub presiune.
În imaginea 1 este prezentat cablul spiralat.
Caracteristici
Cablul spiralat permite transferul semnalului electric la modulul Air Bag fara a exista pericolul ruperii cablului electric.
Dispozitivul, alcatuit din doua discuri, este fixat prin intermediul discului interior pe coloana de directie fiind deci imbinat cu volanul prin mecanismele de incastrare de pe discul superior. În interiorul celor doua discuri, cablul de legatura al modulului Air Bag este infasurat in spirala permitand executarea miscarilor volanului.
În cadrul operatiilor care prevad detasarea volanului si a dispozitivului este obligatoriu a se actiona intotdeauna cu rotile aliniate in pozitie de deplasare rectilinie, blocandu-se, pentru siguranta, cele doua discuri cu ajutorul unei benzi mai inainte de a detasa dispozitivul de pe coloana volanului.
OBSERVATIE: cablul spiralat nou este furnizat blocat in pozitie centrala cu ajutorul unui pivot de blocare. Dupa montarea cablului spiralat pe axul volanului, scoateti pivotul de blocare.
ATENTIE: Daca, indiferent de motiv, discul superior se roteste fata de cel inferior astfel incat nu se cunoaste cu absoluta exactitate pozitia de pornire, va trebui sa inlocuiti neaparat cablul spiralat.
Amplasare senzor impact frontal:

1 - Senzor impact frontal
2 - Surub de fixare
3 - Conector electric
Caracteristici
Senzorul de impact frontal este situat in apropierea grupului optic anterior stanga. Acest senzor detecteaza socurile sau solicitarile de sub caroserie pentru care nu este necesara activarea Air Bag-urilor, neexistand riscuri pentru ocupantii masinii. Fata de un sistem traditional, acest senzor ajuta unitatea electronica sa anticipeze interventia Air Bag-urilor.
Senzorii de impact lateral sunt situati in podea in apropierea imbinarii montantilor centrali si a lonjeroanelor de sub portiera.
|
Politica de confidentialitate |
| Copyright ©
2025 - Toate drepturile rezervate. Toate documentele au caracter informativ cu scop educational. |
Personaje din literatura |
| Baltagul – caracterizarea personajelor |
| Caracterizare Alexandru Lapusneanul |
| Caracterizarea lui Gavilescu |
| Caracterizarea personajelor negative din basmul |
Tehnica si mecanica |
| Cuplaje - definitii. notatii. exemple. repere istorice. |
| Actionare macara |
| Reprezentarea si cotarea filetelor |
Geografie |
| Turismul pe terra |
| Vulcanii Și mediul |
| Padurile pe terra si industrializarea lemnului |
| Termeni si conditii |
| Contact |
| Creeaza si tu |