MASINI PENTRU PRELUCRAREA DANTURII CREMALIERELOR
Angrenajul pinion-cremaliera are o raspandire redusa, fiind folosit ca mecanism pentru transformarea miscarii de rotatie in miscare de translatie.
Cremalierele au dantura dreapta sau inclinata. O categorie aparte o constituie angrenajul cu melc-cremaliera, fiind folosit la unele masini-unelte ca mecanism final in lantul cinematic principal sau de avans.
Pentru prelucrarea cremalierelor de importanta redusa se folosesc masinile de frezat universale. Scula executa miscarea principala A si are forma unei freze-disc cu muchii aschietoare rectilinii si profilul trapezoidal identic cu cel al golului dintre dintii cremalierei. In cazul danturii cu modul mare se foloseste un set de doua sau trei freze (fig. 16.51). Pentru generarea danturii pe latimea cremalierei acestea au miscarea B de avans transversal.
Divizarea se realizeaza prin
deplasarea C a saniei longitudinale cu marimea pasului
. O divizare precisa se obtine daca se
foloseste capul divizor existent ca accesoriu al masinii.
Prelucrarea danturii cremalierelor de lungime si modul mare se poate realiza pe masinile de danturat roti dintate cilindrice prin mortezare cu cutit-pieptene profilat. Gremaliera-piesa P (fig. 16.52) se monteaza pe sania transversala Sp (v. si fig. 16.25), prin intermediul unui accesoriu special al masinii, caz in care masa rotativa portpiesa este blocata. Sania SR executa miscarea B. de avans periodic (s, in mm/cd) din 1 si 2 pentru realizarea inaltimii dintelui, dupa care urmeaza retragerea rapida in pozitia initiala 1.
Miscarea de avans este realizata prin intermediul unui lant cinematic de avans, reglabil prin rotile de schimb As si Bs, care primeste miscare de la lantul cinematic de avans tangential al masinii (punctul L4, v. si fig. 16.25).
Pentru divizare, sania Sp se deplaseaza in lungul cremalierei (miscarea C) din pozitia 1 in 3, pe o distanta l = Ks∙ pd, unde Ks reprezinta numarul de dinti ai sculei S. Lungimea cursei pentru divizare se regleaza prin rotile de schimb AD si BD, reglarea lantului cinematic fiind similara cazului prelucrarii rotilor cilindrice pe aceste masini.
Cuplajele C6 si C7 sunt interblocate mecanic, pentru a nu se transmite piesei simultan miscarile B si C.
Pe timpul efectuarii fazei de divizare, culisorul portscula Cs este frinat in pozitia superioara.
Aceasta posibilitate de prelucrare o au masinile firmei Maag SH-75-K, SH-100-Z si SH-250.
Prelucrarea danturii cremalierelor la productia in serie se realizeaza pe masini de danturat speciale. Acestea difera din punct, de vedere constructiv si cinematic, in functie de modul de realizare al generatoarei flancului, materializa pe scula sau cinematica obtinuta prin rulare.

Fig. 16.51. Prelucrarea danturii cremalierelor folosind set de freze-disc.

Fig. 16.52. Prelucrarea danturii cremalierelor pe masina de danturat cu cutit pieptene
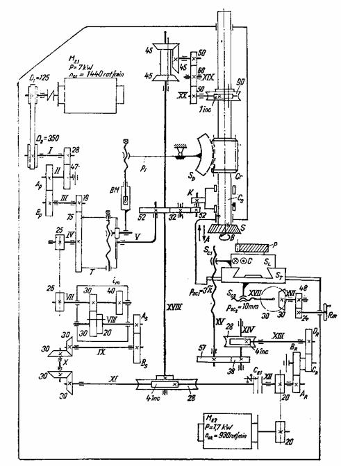
In figura 16.53 este reprezentata schema cinematica a
masinii E
Scula S, avand zs dinti, se fixeaza in culisoul Cs. Aceasta executa miscarea principala rectilinie-alternativa A pe verticala (ncd, in cd/min), cat si miscarea B cu turatia ns, considerata miscare de avans circular.
Cremaliera-piesa P se aseaza pe sania longitudinala SL si executa miscarea rectilinie C, continua, corelata cu B in baza conditiei rularii
Conform figurii 16.54 toate lanturile cinematice generatoare (principal, de avans si de rulare) primesc miscare de la motorul electric MBl si se regleaza prin roti de schimb.
Lantul cinematic principal se regleaza cu rotile Ap si Bp al caror raport se determina cu formula
(16.54)
Lantul cinematic de rulare coreleaza miscarile B si C. Scriind ecuatia de transfer
[rot/min]
si inlocuind nscl cu valoarea rezultata din relatia (16.53) se obtine formula pentru calculul rotilor de schimb de forma
(16.55)

Fig.
Schema cinematica a masinii E
de unde, inlocuind
rezulta:
(16.57)
unde
este constanta lantului cinematic de divizare.
Pentru reglarea pozitiei
piesei, papusa portpiesa
se deplaseaza
manual, in directia sagetii a
pe ghidajele rectilinii 3 si se inclina in directia
sagetii b pe ghidajele circulare 4 si 5, concentrice cu axul
. Aceste reglaje se efectueaza cu scopul suprapunerii
varfului conurilor de divizare, exterior si interior ale rotii
piesa, cu centrul
al masinii.
|
Politica de confidentialitate |
| Copyright ©
2026 - Toate drepturile rezervate. Toate documentele au caracter informativ cu scop educational. |
Personaje din literatura |
| Baltagul – caracterizarea personajelor |
| Caracterizare Alexandru Lapusneanul |
| Caracterizarea lui Gavilescu |
| Caracterizarea personajelor negative din basmul |
Tehnica si mecanica |
| Cuplaje - definitii. notatii. exemple. repere istorice. |
| Actionare macara |
| Reprezentarea si cotarea filetelor |
Geografie |
| Turismul pe terra |
| Vulcanii Și mediul |
| Padurile pe terra si industrializarea lemnului |
| Termeni si conditii |
| Contact |
| Creeaza si tu |