Universitatea Politehnica din Bucuresti
Proiect: Sisteme de alarma auto
Profilul: Tehnic
Specializarea: Autovehicule Rutiere
SISTEME DE ALARME
ARGUMENT
In acest proiect mi-am propus sa prezint mai multe variante constructive de alarme auto si principiul care sta la baza functionarii acestor automatizari.
Lucrarea este structurata pe patru capitole.
In capitolul I am descris schema bloc generala a unei alarme auto.
Capitolul II ilustreaza variantele de senzori folositi pentru declansarea alarmei, desi proiectul folosit este conceput ca si sistem anti-efractie pentru un automobil, in prezent, diverse variante acustice de alarmare sunt utilizate pentru semnalarea unor disfunctionalitati sau a unor parametri maximali setati de producatorul de autovehicul sau de catre utilizatorul acestuia (detectoare radar, senzori perimetrali, module GPS etc.)
In capitolul III am prezentat scheme elementare de alarme auto. Acestea sunt concepute de la simplu la complex si au in componenta lor un generator audio, un traductor de semnal acustic si unul sau mai multi senzori.
In capitolul IV am prezentat aplicatia practica constructiva cu ajutorul alarmei
Aici este descris modul in care se face conectarea alarmei la sursa de alimentare, la inchiderea centralizata, si sunt precizate bornele de conexiune cu traductorul acustic (difuzor , goarna , sirena etc.)
CAP 1. STRUCTURA UNEI ALARME AUTO
Alarma auto este dispozitivul principal anti-efractie pentru un autovehicul. Alarma ofera siguranta atat autovehiculului in sine cat si asupra bunurilor detinute de acesta.
Ea are in componenta urmatoarele elemente:
senzori:
o de prezenta
o de lumina
o de vibratii
micro-intrerupatoare
panoul central al alarmei
sistemul acustic
LED de confirmare

Senzorii au rolul de a detecta obiectul corespunzator functiei sale si de a trimite impulsuri catre panoul central al alarmei. In functie de tipul impulsurilor , alarma se va declansa printr-un sunet specific ales de proprietar la intensitatea sugerata de panoul de comanda si de catre senzor la o durata de timp cuprinsa intre 30 sec - 5 min, de asemenea favorabila proprietarului.
Alarmele auto au rolul de a descuraja un eventual hot de masini sau de bunuri detinute de acestea (Casetofoane , CD/MP3/DVD Playere , Detectoare de radar etc.) si chiar avertizarea proprietarului pe un Pager ca masina lui este furata sau doar deschisa de un intrus. Alarmele mai performante sunt dotate cu un modul GPS, astfel, daca autovehiculul este furat se poate depista foarte usor locul unde se afla cu exactitate , de asemenea astfel de alarme sunt cuplate la o retea de telefonie si in cazul furtului se va face un apel automat la politie si se va declara cu ajutorul unui robot vocal ca masina a fost furata si cu ajutorul GPS-ului se va pleca in cautarea acesteia.
CAP 2. TIPURI DE SENZORI
2.1 Senzori si traductoare pentru aplicatii de automatizare In cazul unui proces automatizat, conducerea sistemului se face fara interventia omului, pe baza informatiilor culese din proces cu ajutorul traductoarelor.
Intr-o definitie succinta senzorul este un sistem destinat determinarii unei sau unor proprietati, cuprinzand atat traductorul, care transforma marimea de intrare in semnal electric util, cat si circuite pentru adaptarea si conversia semnalelor, si eventual pentru prelucrarea si evaluarea informatiilor. Exista foarte multe clasificari ale senzorilor si traductoarelor: cu sau fara contact, absoluti sau incrementali (in functie de marimea de intrare), analogici sau digitali (in functie de marimea de iesire) etc.
Senzorii
si traductoarele sunt elemente tipice ale sistemelor de automatizare. De
asemenea sunt utilizati si in cazul cercetarii, analizelor de
laborator - senzorii si traductoarele fiind incluse in lanturi de
masurare complexe, care sunt conduse automat.
Alegerea
senzorilor si traductoarelor trebuie facuta tinand cont de
proprietatea de monitorizat, de domeniul in care variaza aceasta, de
dimensiunile ce trebuie respectate sau de geometria sistemului, de
conditii speciale de mediu sau de lucru, de tipul marimii de
iesire si nu in ultimul rand de cost.
Firmele din import va
ofera senzori si traductoare ce acopera toate aplicatiile
de automatizare si monitorizare. Astfel pot fi identificati senzori de
proximitate, traductoare de tip Hall, traductoare de deplasare si viteza,
senzori si traductoare de forta, senzori de temperatura,
senzori de umiditate, senzori pentru gaze, senzori de curent, switch-uri
optice, senzori de presiune, cititoare de coduri de bare etc.
2.2.Senzori de prezenta
Un montaj deosebit de simplu , ca cel din figura , pune in evidenta apropierea si miscarea unor persoane, prin aprinderea unui LED. Cu o sensibilitate si mai mare , extinsa la cativa metri, el sesizeaza electrizarea unui material plastic prin frecare, de exemplu folosirea normala a unui piepten plastic, sau chiar mangaierea unei pisicute.
Acest montaj poate servi nu numai ca amuzament, ci si pentru semnalizarea sau aprinderea unei lumini , deschiderea automata a unei usi sau chiar pentru sistemul de alarma auto care avertizeaza prezenta unei persoane pe o raza de cativa metri prin simpla inlocuire LED-ului cu un releu si mici modificari constructive.

Revenind la schema din figura se remarca folosirea unui tranzistor cu efect de camp (FET), care in situatia de repaus prezinta pe jonctiunea dintre sursa si drena, o rezistenta de trecere de valoare foarte redusa, de circa 200 ohmi. Cele doua transistoare de tip npn, cu siliciu , sunt in stare de blocare , intrucat nu sunt polarizate pentru a conduce. Existenta rezistorului de 5 kiloohmi nu e suficienta pentru asigurarea conductiei, pentru ca el alcatuieste impreuna cu rezistenta jonctiunii sursa - drena a tranzistorului cu efect de camp, un divizor de tensiune, cu o tensiune la baza tranzistorului T2, doar de 100200 milivolti, ori pentru deschiderea , tranzistorul T2 si respectiv T3 in cuplaj Darlington, au nevoie de o tensiune de cel putin 0,5 V. Aceasta apare in momentul in care un camp electrostatic este aplicat portii tranzistorului cu efect de camp; atunci rezistenta jonctiunii dintre sursa si drena creste considerabil, in consecinta tensiunea de pe divizor se modifica, ducand la deschiderea transistoarelor T2 si T3 si in consecinta la declansarea alarmei.
Piesele folosite sunt urmatoarele: Tranzistorul FET poate fi BF 245 sau BF 256, TIS 34 sau oricare echivalent. Transistoarele T2 si T3 pot fi de tip BD 170173 sau echivalente. Condensatorul electrolitic trebuie sa fie de calitate buna fara pierderi. LED-ul, la o tensiune de 4 V, la consum de 0,2 A poate fi inlocuit cu orice alt dispozitiv luminos. Daca se doreste folosirea unui LED mai puternic este recomandata o sursa de alimentare mai puternica si inlocuirea tranzistorului T3 cu unul de putere.
Montajul se realizeaza pe o placuta de plastic placata cu foita de cupru, sistem modul, cu baterii de alimentare. Pentru antena - senzor se foloseste o bucata de sarma de cupru, izolata cu polivinil, de 0,351 mm diametru si 1015 cm lungime, care se lipeste cu un capat direct pe terminalul poarta al FET-ului.
Pentru obtinerea unei sensibilitati mai mari, se poate incerca utilizarea unei antene mai lungi, pana la jumatate de metru lungime, extinzandu-se sensibilitatea pe o raza de 2.3 metri in jurul antenei.
Atunci cand se face punerea in functiune a montajului, in caz ca piesele sunt de buna calitate, LED-ul se aprinde si ramane aprins aproape un minut, din cauza excitatiei puternice produse de prezenta utilizatorului. Cand acesta se departeaza, LED-ul se stinge; dar la orice apropiere, sau producerea unui camp electrostatic, senzorul reactioneaza imediat prin aprinderea LED-ului si trimite impulsul alarmei autoturismului care va da un sunet de avertizare trecatorului informandu-l ca masina este pazita si sa alunge un eventual hot, acest proces tine pana cand persoana iese din raza senzorului.
Pentru folosirea dispozitivului ca senzor de atingere, antena se inlocuieste cu un mic disc de metal, cat o moneda, iar condensatorul electrolitic se majoreaza la 100.200 microfarazi. In locul LED-ului se poate plasa un releu sensibil cu rezistenta de 200.500 ohmi.
Sa nu se uite faptul ca transistoarele FET sunt foarte sensibile la campurile puternice electrostatice si inalta tensiune, care le pot deteriora. De aceea, lipirea conexiunii de poarta se va face cu ciocanul de lipit debransat de la retea, sau mai bine, se va lega prin rasucire. Pentru senzorul cu atingere se vor bransa doua diode cu siliciu in sens invers, intre poarta si masa, pentru protectie.
2.3.Senzori de proximitate
In sens larg proximitatea se refera la gradul de apropiere dintre
doua obiecte, dintre care unul reprezinta sistemul de referinta.
Senzorii de proximitate sunt senzori de investigare, a caror particularitati
constau in distantele mici de actiune (zecimi de mm si mm), si in
faptul ca in multe cazuri sunt utilizati la sesizarea prezentei in
zona de actiune.
Senzori
de proximitate capacitivi
Senzorii capacitivi se bazeaza pe variatia capacitatii electrice
intr-un circuit, si au avantajul ca pot detecta si obiecte
nemetalice. Sunt insa sensibili la factori perturbatori, cum ar fi
murdarirea fetei active.
In
cele ce urmeaza va este prezentat un exemplu din cadrul ofertei de astfel
de senzori si anume un senzor capacitiv cu domeniu mare de detectie si
rezistenta la temperaturi ridicate.
Cu
o plaja de la 5mm (M5) pana la 120mm (M32), acest tip de senzor
dispune de o constructie din otel si PTFE, precum si
cabluri speciale, ce permit lucrul la temperaturi de la -200°C la +250°C.
Pentru fiecare senzor este necesar un amplificator.
ˇ Iesire PNP normal deschis sau normal inchis;
ˇ Amplificator cu reglarea sensibilitatii.
2.4.Senzori de proximitate
inductivi
Acestia sunt cei mai raspanditi, fiind realizati intr-o
plaja larga de variante si tipodimensiuni. Elementul activ al
unui astfel de senzor este un sistem format dintr-o bobina si un miez
de ferita. Obiectul a carui prezenta se determina trebuie sa
fie metalic. Marimea de iesire poate fi analogica
(proportional cu distanta dintre suprafata activa si
obiect), sau statica (aceeasi valoare atat timp cat senzorul este
activat).
Un
exemplu poate fi senzorul analogic cu procesor integrat M18 - Analog Plus. Este
vorba despre un senzor analogic inductiv cu procesor incorporat, ce ofera
3 iesiri de tip switch independente, plus o iesire analogica
liniara pe intreg domeniul de masurare. Este un dispozitiv ideal
pentru aplicatii ce necesita masurare precisa
fara contact, si nu necesita circuit de control, putandu-se
autocontrola, economisind astfel timp, spatiu de panou si
intrari in PLC. Unitatea de programare este optionala, putand fi
folosita pentru programarea punctelor de switch si monitorizarea
iesirilor dispozitivului.
Programarea
punctelor de declansare poate fi facuta oriunde in intervalul de
sensibilitate, de catre unitatea de programare sau de catre PLC.
ˇ Iesirea analogica 0-10V prezinta o neliniaritate de ±3% pe
intreg domeniul de masurare;
ˇ Programare de la distanta a functiilor - ideal pentru zone cu
pozitii inaccesibile sau greu accesibile;
ˇ Clasa de protectie ridicata, cu rezistenta mare le soc si
vibratii.
2.4.1.Senzori de proximitate ultrasonici
Functionarea se bazeaza pe masurarea duratei de propagare a unui semnal ultrasonor intre emitor si obiect, iar distanta maxima de lucru este in functie de natura traductorului (piezoceramic, electrostatic etc.) si de frecventa. Iata de exemplu un senzor ultrasonic analogic M30 - acesta este destinat controlului exact al oricarei suprafete plane solide, lichida sau pulbere. Senzorul dispune de iesire de tensiune si de curent, cu 12 biti rezolutie, de functie de evaluare memorata si compensare de temperatura. Sunt disponibile trei domenii de sensibilitate: 500mm, 2000mm, 4000mm acoperind o plaja larga de aplicatii, incluzand controlul nivelului. La inceput trebuie stabiliti parametri de lucru, cu memorarea limitelor de evaluare A1 si A2, cu compensarea de temperatura etc.
2.4.2.Senzori de proximitate optici
In cazul in care obiectele investigate se gasesc la distante mai
mari, senzorii inductivi si capacitivi devin inutilizabili, domeniul fiind
acoperit cu bune rezultate de senzorii optici. Acestia
functioneaza fie pe principiul transmisiei unui fascicul de lumina,
fie pe principiul reflexiei.
Iata spre exemplu un
senzor de proximitate optic cu reflexie, M18. Acest senzor cu cabluri deja
montate, cu LED de stare, are o carcasa etansa din
poliamida, ce-i confera o clasa de protectie IP67.
Suprafata activa poate fi standard sau la 90°. Iesirile sunt de
tip PNP normal deschis sau normal inchis. Dispozitivul este protejat la
scurtcircuit sau la inversare de polaritate.
2.5.Senzori de vibratie
Elementele sensibile pentru detectarea vibratiilor liniare sunt de tip inertial (cu masa seismica) prezentate in figura 8.3. Un ESV are in componenta un sistem oscilant cu un singur grad de libertate, montat in interiorul unei carcase. Miscarea este amortizata proportional cu viteza. Avand in vedere ca vibratiile sunt caracteristice corpurilor in miscare, analiza functionarii elementului sensibil este atribuita regimului dinamic.
Daca miscarea vibratorie nu este sinusoidala (caz foarte des intalnit) raspunsul elementului sensibil la diferite componente spectrale este diferit, aparand distorsiuni. Ca urmare, se limiteaza zonele de frecventa in care poate lucra ESV, astfel incat distorsiunile sa nu depaseasca un prag admisibil.
La masurarea socurilor se impune a atentie deosebita deoarece spectrul de frecventa este foarte larg si se impune efectuarea unor corectii.
Adaptoarele pentru traductoarele de vibratii se diferentiaza in functie de tipul convertorului intermediar, in adaptoare pentru convertoare parametrice si adaptoare pentru convertoare generatoare.
CAP 3. ALARME AUTO ELEMENTARE
3.1.Modificari la instalatia electrica auto
Autoturismele produse pana prin anii '80 nu aveau prevazuta 'avaria'.. asa ca cea mai simpla metoda este prezentata mai jos, ea consta in montarea unui intrerupator dublu, care face legatura (in caz ca este apasat) intre becurile de semnalizare de pe stanga si dreapta

..alta varianta este aceea in care se utilizeaza 2 diode (minim 6A) si un intrerupator simplu
Alarmele auto au prevazut un fir care se conecteaza la becurile de pozitie, dar acestea nu sunt vizibile pe timp de zi, de aceea am facut o mica modificare, care consta in montarea a 2 diode 1N4007, care asigura si izolarea celor doua circuite (semnalizare fata de alarma). Desi diodele 1N4007 sunt de 1A ele rezista la socul de curent care apare la activarea si dezactivarea alarmei.

Alternatoarele masinilor straine folosesc relee regulatoare de tensiune care pe langa faptul ca sunt capsulate, necesita prezenta unui bec de 2W/12V deoarece prin el, la pornire, se asigura un curent de 'amorsare'. de aceea el se aprinde scurt timp la pornirea masinii si apoi ramane stins, dar daca este vreo defectiune si tensiunea la bornele alternatorului nu este in limite, el se aprinde semnaland o defectiune daca acest bec nu functioneaza nici alternatorul nu debiteaza curent, de acea este indicat sa se monteze un rezistor de 470 ohm/1W (in paralel cu becul 'idiot') care asigura trecerea unui curent, indiferent daca becul este defect sau nu.

Releele regulatoare de tensiune romanesti functioneaza foarte bine cu alternatoarele straine, care au o punte secundara de curent mai mic, becul va avea aceeasi functie. In cazul extrem, un releu integrat poate functiona cu alternatoare cu punte redresoare simpla (ca cele romanesti), legand direct D+ de la regulator la plusul alternatorului (plusul bateriei), iar becul se elimina.
Autoturismele moderne au racirea radiatorului cu ventilator antrenat de un motor electric, care este cuplat la depasirea unei anumite temperaturi.

Prima problema este ca se defecteaza termo-contactul datorita curentului mare care trece prin el, de aceea am modificat alimentarea motorului printr-un releu, astfel este protejat termo-contactul.

Daca termo-contactul se decalibreaza si nu actioneaza la 80-85 grade Celsius, atunci este indicata schimbarea lui sau/ si montarea unui intrerupator care sa sunteze termo-contactul, astfel se alimenteaza motorul dupa indicatia termometrului.

Daca se doreste ca ventilatorul sa functioneze si dupa oprirea masinii si scoaterea contactului, se vor lega direct pe bara de 12V a bateriei, dar ATENTIE nu uitati sa actionati intrerupatorul
Cuplarea unei alarme cu modulul original de inchidere centralizata a masinii creeaza destule probleme de exemplu, alarma Eaglemaster CL-5100T cu modulul de inchidere centralizata de pe un Cieloastfel incat sa functioneze si inchiderea de pe modulul original si cea a alarmei Se face conexiunea conform schemei indicate de producator si cuplare/decuplare cu intarziere, fara forta necesara actionarii parghiei.. dupa studiere schemei interne la alarma si la modulul de inchidere centralizata se ajunge la alta schema
3.2.Avertizor acustic
Montajul de fata reprezinta un avertizor sonor in cazul fortarii unei usi.
Functionarea este urmatoarea: inainte de coborarea din masina sau de a pune in functiune sistemul, se inchide intrerupatorul K2. Condensatorul C3 se incarca prin rezistenta R6, lucru care duce la resetarea bistabilului I3I4 si la blocarea portii I2. Durata acestui proces este de 15 secunde, timp in care trebuie sa coboram din masina si sa inchidem usa.
Daca se deschide in continuare usa, intrerupatorul K1 duce la bascularea monostabilului I1I2. Grupul C2R5 determina intarzierea data de acesta (20 s). In acest timp alarma trebuie intrerupta prin K2, altfel astabilul I7I8 incepe sa oscileze sau alt avertizor va suna cu o intermitenta data de grupurile C7R9, respectiv C9R10. Durata alarmei este data de grupul C5R8 si este de 25 s. Daca usa ramane deschisa, totul reincepe, prin reactia introdusa de tranzistorul T1.
Timpul de intarziere dupa deschiderea usii este necesar pentru a permite posesorului sa intrerupa alarma din interiorul masinii.
S-au folosit circuite triple Schmitt CD4093, dar pot fi utilizate si porti SI-NU obisnuite de tipul CD4011. Este bine sa se foloseasca stabilizatorul T9L08 (T092) pentru ca toate perioadele de basculare sa-si pastreze constanta in timp. Daca o deviere de cateva secunde nu conteaza, se poate renunta la el. S-au preferat circuite CMOS pentru imunitatea mare la perturbatii si alimentarea la tensiunea bateriei de acumulare.

Alarma universala
Sistemul de alarma cu circuite CMOS prezentat in ce urmeaza, poate fi folosit pentru supravegherea locuintei , autoturismului sau in diverse alte scopuri. In realizarea acestui sistem de alarma se folosesc circuite integrate CMOS, in special pentru consumul de curent extrem de redus. Acest aspect este deosebit de important, daca avem in vedere k sistemele de alarma sunt in permanenta stare de veghe si ca de cele mai mult ori, ele sunt alimentate de la surse autonome. Impedantelor ridicate ale intrarilor acestor circuite fac posibila obtinerea unor temporizari mari prin folosirea unor capacitati relativ mici. In consecinta , va rezulta un sistem , compact , fiabil si cu consum foarte redus in stare de veghe. Daca sistemul ar fi realizat cu porti TTL (7400), consumul in stare de veghe s-ar ridica la cca. 25.35 mA, iar condensatorul de temporizare a alamei ar trebui sa aiba o capacitate de 50 000 μF. Folosind monostabile TTL specializate (74121), consumul ar creste la 40.50 mA, iar temporizarea ar fi limitata la 40 de secunde pentru un condensator de 1 000 μF. Din cele mai sus rezulta clar avantajul folosirii C.I. - CMOS.

Sistemul de alarma prezentat utilizeaza C.I. - CMOS 4011 (de exemplu MMC4011 , V4011D, CD4011 , CM4011 , K561LA7 etc.).
Principiul de functionare este deosebit de simplu, fiind indicat in figura 1. La deschiderea portierei unui autoturism, prin actionarea unor contacte se declanseaza monostabilul MSI, care comanda functionarea generatorului controlat GCI. Impulsurile produse de acest generator sunt redate la un nivel sonor redus prin intermediul unei casti telefonice. Durata de temporizare a monostabilului MSI este de cca. 10s, timp in care este emis semnalul de avertizare. Daca persoana care a intrat in autoturism este "de-al casei" , avertizata fiind de acest semnal, va actiona un buton (montat la indemana, dar ascuns privirii directe), care va anula cele doua monostabile. Anularea monostabilului MSI se concretizeaza prin stoparea semnalului sonor de avertizare si evitarea declansarii alarmei propriu-zise. Daca insa cel care patrunde in locuinta este un "vizitator" nedorit, care nu cunoaste amplasamentul butonului de anulare, dupa expirarea duratei de avertizare, se declanseaza alarma de putere, care timp de un minut emite semnale sonore puternice in scopul descurajarii intrusului. Sistemul este astfel conceput incat alarma se declanseaza indiferent daca portiera se inchide imediat sau se lasa deschisa. Daca, totusi, nu s-a reusit anularea sistemului in timp util, ceea ce duce la declansarea alarmei de putere, stoparea acesteia se face prin apasarea aceluiasi buton de anulare. Sistemul reactioneaza si la iesirea din autovehicul. Dupa anulare, sistemul intra automat in stare de veghe, fara sa necesite alte manevre.

Dupa cum se vede in figura 2, sistemul de alarma se declanseaza la intreruperea contactului K. In functie de aplicatie, aceste contacte pot fi de diferite tipuri. In general, se recomanda folosirea micro-intrerupatoarelor montate in portiera si in capota astfel incat sa fie actionate la deschiderea acestora. In locul micro-intrerupatoarelor se pot folosi grupuri de lamele metalice elastice, recuperate de la relee. Pentru supravegherea eficienta a unui autoturism sunt necesare 4-6 micro-intrerupatoare.
Sistemul de alarma poate fi folosit in diverse scopuri, de exemplu: pentru supravegherea unor zone sau spatii de interes sau periculoase, pentru semnalarea depasirii unor greutati, temperaturi etc.
Pentru supravegherea unor zone sau depasirii greutatii se poate folosi un fir metalic care, la rupere , va intrerupe circuitul (contactele k). cand este vorba de supravegherea unor zone sau spatii largi, acestea se imprejmuiesc cu un fir de nailon pescaresc care la intindere rupe un fir de cupru si subtire, ale carui capete constitui contactele K. Avertizarea asupra depasirii unei temperaturi se poate face prin cuplarea unui bimetal in locul contactelor K. Exemplele pot continua, constructorului revenindu-i sarcina de a gasi solutii optime unor aplicatii date. Cand aplicatiile se refera la supravegherea si nu la alarmare, sistemul se poate simplifica foarte mult; din schema prezentata in figura 2 se realizeaza numai partea aferenta circuitului integral 1.
Intrerupatorul de anulare, S1, este de tip push-buton fara retinere (sau doua micro-intrerupatoare cuplate) si se va monta in interior, in imediata apropiere a usii, dar bine
ascuns privirii neavizate. De asemenea, se vor lua masuri pentru mascarea firelor conectate la acest intrerupator.
LED-ul (de preferinta rosu), inseriat cu grupul de contacte K, are un rol dublu: semnalizeaza starea de veghe a sistemului de alarma si indica inchiderea circuitului prin contactele K. Acest ultim aspect este foarte important in cazul folosirii senzorului de pozitie, pentru a avea certitudinea ca, in pozitia de veghe el realizeaza atingerea simultana a contactelor K.
Cand sistemul de alarma este folosit pentru supravegherea apartamentului, LED-ul se va monta in tocul usii, spre exterior. Observarea luminii rosii a LED-ului ar putea avea un impact psihologic negativ asupra raufacatorilor, de natura a le reduce entuziasmul.
Descrierea schemei. Sistemul de alarma realizat conform schemei din figura schemei din figura 2 prezinta urmatoarele caracteristici:
datorita folosirii circuitelor integrate CMOS, consumul in starea de veghe este redus; practic, el este determinat numai de consumul LED-ului si este de cca. 4.5 mA;
sistemul se declanseaza automat la intreruperea contactelor K , o data declansat , el nu este afectat de alte manevre ulterioare asupra acestui contact;
poseda avertizare sonora pentru atentionarea celor in masura sa anuleze declansarea alarmei, s-a optat pentru avertizare sonora deoarece este mai eficienta, datorita efectului omnidirectional;
semnalizare, prin intermediul unui LED, a starii de veghe si a existentei continuitatii intre contactele K.
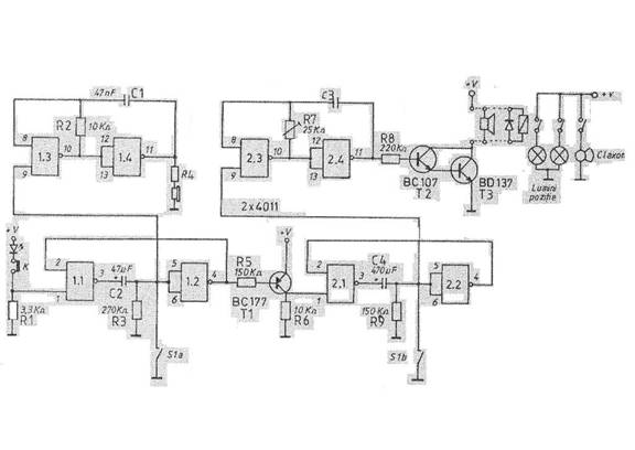
Schema este simpla si contine doua circuite integrate MMC 4011 si trei transistoare, alimentate la o tensiune de 12.15 V. Portile celor doua C.I. sunt in asa fel folosite incat se realizeaza functiile a doua monostabile, fiecare avand asociat un generator de impulsuri controlat logic. Primul monostabil, realizat cu portile1.1. si 1.2, este declansat de intreruperea contactului K: din acest moment incepe o temporizare de cca. 10 secunde, determinata de valorile componentelor R-C cuplate intre cele doua porti.
Tot in acest moment, datorita aparitiei nivelului 1 logic, pe intrarea de control a generatorului realizat cu portile 1.3 si 1.4, se declanseaza semnalul sonor de avertizare. Acest semnal este redat fie de o casca telefonica (nivelul se regleaza din R=1.10 KΩ), fie de un difuzor miniatura de 4.16Ω (nivelul se regleaza din R=100.1 000Ω). Dupa epuizarea duratei de 10 s, daca in acest interval nu a fost data comanda de anulare prin intrerupatorul S1a, monostabilul MS1 basculeaza. Prin intermediul tranzistorului BC177 (care asigura un front negativ in momentul bascularii), este declansat monostabilul MS2, realizat cu portile 2.1 si 2.2.
Durata de temporizare a acestuia este de cca. 1 minut; s-a optat pentru aceasta durata pentru a nu epuiza bateriile si pentru a nu neurasteniza vecinii.
Simultan cu declansarea acestui monostabil este activat si generatorul de impulsuri realizat cu portile 2.3 si 2.4 in configuratie de astabil. Pe durata temporizarii de 1 minut, impulsurile produse de generatorul astabil sunt aplicate amplificatorului de putere realizat cu transistoarele BC 107 si BD 137 in configuratie Darlington. Capacitatea condensatorului C din generator si sarcina amplificatorului de putere vor fi diferite, in functie de aplicatie. Pentru varianta in care se foloseste ca sarcina un difuzor cu impedanta de 4.8 Ω, condensatorul C va avea valoarea de 47.100 μF, pentru care semnalul generat are frecventa de cateva sute de Hz. In scopul obtinerii unei intensitati sonore cat mai ridicate se prefera folosirea unor difuzoare de tip mai vechi, cu randament mare, iar prin rotirea semi-reglajului de 25 KΩ se va ajusta frecventa pana la obtinerea unei rezonante, castigand cativa dB in plus. Pentru varianta in care sarcina amplificatorului este un releu de 12V (cu anclansare ferma la aceasta tensiune si cu contacte pentru curenti mari), condensatorul C va fi inlocuit cu doua condensatoare electrolitice de 10 μF, conectate in serie ( punctul comun va avea aceeasi polaritate). In acest caz, frecventa impulsurilor va fi de 1.2 Hz, ceea ce face ca claxonul si luminile de pozitie ale autoturismului sa emita semnale sonore si luminoase intermitente. Intr-o alta varianta, contactele releului pot asigura cuplarea intermitenta a unei sonerii puternice la reteaua de 220 V. Etajul final si releul pot fi inlocuite cu un tiristor sau cu un triac.
Concluzii. Sistemul de alarma functioneaza corect la tensiuni de alimentare cuprinse intre 12.15 V; poate functiona si la 9V, cu precizarea ca, in acest caz, va trebuie sa se foloseasca un releu corespunzator. Daca alarmarea se face prin difuzor, nu sunt necesare modificari, dar se va constata o oarecare scadere a intensitatii sonore. Recomandam ca alimentarea sa se faca din baterii sau acumulatori, din doua motive. In primul rand, sunt evitate declansarile false care pot sa apara cand reteaua de c.a.( de la care s-ar putea alimenta sistemul ) se intrerupe pentru perioade mai lungi de cateva secunde. Pe de alta parte, cum este si firesc, la intreruperi ale retelei (accidentale sau provocate de cei interesati), sistemul nu mai functioneaza. O alta solutie, poate cea mai indicata, ar fi aceea a alimentarii de la retea prin intermediul unui acumulator-tampon.
3.4.Alarma pentru autoturismul LADA
Schemele dispozitivelor de alarmare prezentate se caracterizeaza prin eficienta, simplitate constructiva, fiabilitate si consum redus.
Schema din figura 1 foloseste un circuit integrat βE555 si se caracterizeaza printr-o semnalizare dubla, optica si acustica, aceasta din urma realizandu-se cu ajutorul a doua claxoane cu tonalitati diferite.
Sunt folosite sapte micro-intrerupatoare M1-M7 cu contacte in pozitia "normal-inchis" , astfel: patru pentru usi, doua pentru capote si unul pentru busonul rezervorului de benzina.

La deschiderea contactelor unui micro-intrerupator, circuitul de alimentare al releului R1 si al condensatorului C0 se descarca prin bobina releului.
Dupa un interval de cca. 6-10 secunde, in functie de capacitatea condensatorului C0 si de caracteristicile releului, contactul K1 al acestuia se inchide si multivibratorul inclus in circuitul integrat incepe sa functioneze, trimitand un impuls pe poarta tiristorului T1 care se deschide.
Tiristorul T1 ramane in aceasta stare indiferent daca contactul micro-intrerupatorului a fost inchis ulterior.
Pentru semnalizare se folosesc doua claxoane cu tonalitati diferite si un LED B1 montat in plafonul autoturismului.
Considerand inchis contactul "L" al releului de semnalizare de tip PC491, LED-ul B1 va fi alimentat.
Intrucat rezistenta bobinei de tip PC702, este mult mai mare decat rezistenta claxonului C, releul R2 va actiona claxonul C2.
Releul de semnalizare va deschide apoi contactul "L" si va inchide contactul "P" si va actiona deci claxonul C1; fenomenul se va repeta cu o frecventa dictata de frecventa releului de semnalizare.
In cazul in care acesta nu este disponibil, se renunta la releul R2 si claxonul C2, LED-ul B1 si claxonul C1 conectandu-se la borna de alimentare pozitiva.
La iesirea portii D1 (terminalul 3), nivelul logic este "0" si generatorul este blocat.
La iesirea portii D2 (terminalul 11), nivelul este "1" si condensatorul C1 se incarca pana la nivelul sursei de alimentare si la iesirea portii nivelul devine "1".
Daca acum se deschide usa automobilului, S1 se inchide si la intrarea portii D1 (terminalul 1) nivelul devine "0".
Semnalul cu nivel logic "1" de la iesirea portii D1 (terminalul 3), dupa un timp de cca. 16 secunde determinat de constanta de timp al grupului R2C2, este aplicat la intrarea generatorului (terminalul 6).
Tranzistorul T1 comuta periodic releul R1.
La iesirea portii D2 (terminalul 11), apare nivelul logic "0" si condensatorul C1 incepe sa se descarce prin rezistenta R1.
Dupa circa 70 de secunde, C1 se descarca pana la nivelul logic "0", triggerul si generatorul isi inceteaza functionarea.

Intrerupatorul S1 este montat la usa de acces a soferului iar S2.Sn se monteaza la celelalte usi; prin actionarea acestora din urma dispozitivul intra imediat in actiune.
Intrerupatorul K serveste la conectarea/deconectarea dispozitivului; contactele sale trebuie sa reziste la un curent de 5-6 A.
Soferul are la dispozitie circa 10 secunde de la deschiderea portierei pentru a actiona intrerupatorul K.
Releul R1 este de 12 V, contactele sale trebuie sa suporte curentul consumat de claxonul C.

Dispozitivul de alarmare, prezentat in figura 3, actioneaza asupra sistemului de aprindere.
Comutatorul K1 (fig. 3), de conectare/deconectare a dispozitivului, este legat in serie cu contactul K (actionat de cheia de contact), astfel incat la pornirea motorului este actionat si dispozitivul.
La conectarea tensiunii de alimentare, condensatorul C1 incepe sa se incarce; la atingerea unei anumite tensiuni pe C1, tensiunea pe terminalul 10 al portii D1 trece de la nivelul logic "1" la "0".
Frontul acestui impuls este diferentiat de C2 si se transforma in impuls negativ de scurta durata, iar cu ajutorul portilor D2 si D3 este format un impuls dreptunghiular pozitiv care incarca condensatorul C3.
O data incarcat, C3 are nevoie de cca. 5 minute pentru a se descarca (prin rezistenta R3).
In acest timp, contactele releului R pun la masa bobinei de inductie BI si motorul nu poate fi pornit.
Dupa actionarea cheii de contact, soferul are la dispozitie cca. 8 secunde pentru a actiona K1 si a opri dispozitivul.
Daca acesta nu este oprit, dupa trecerea celor 8 secunde are loc blocarea sistemului de aprindere pentru cca. 5 minute.
Daca contactul masinii este din nou deschis si apoi inchis (K), ciclul se repeta.
Contactele releului R trebuie sa suporte un curent de cel putin 10 A.
Conectarea in circuitul de aprindere a dispozitivului prezentat se va face cu atentie deosebita; motorul va fi obligatoriu oprit.
Intrerupatoarele de conectare - deconectare vor fi bine mascate; locul va fi cunoscut numai de posesorul autoturismului.
Rezultate bune se obtin combinand una dintre schemele din figurile 1 sau 2 cu cea din figura 3.
Se poate, de asemenea, conecta in paralel cu releul R inca un releu de 12V ale carui contacte sa comute un claxon suplimentar.
3.5.Alarma Auto de tipul 1
Montajul electronic functioneaza la o tensiune de alimentare a circuitului integrat sub valoarea minima obtinuta in timpul functionarii claxonului, dar nu sub +5V.
In acest scop (fig1) se utilizeaza grupul format din dioda Zener D2 si rezistenta de limitare a curentului R2, iar pentru deparazitare, direct pe pinii de alimentare ai circuitului integrat, se lipesc doua condensatoare, C4 si C5.
Pentru a nu suprasolicita dioda Zener, se observa ca alimentarea celor doua relee se realizeaza separat de restul montajului electronic.
Din considerente psihologice, este mai bine ca LED-ul D1 sa lumineze atunci cand sistemul de alarma nu este alimentat, aceasta deoarece, la parasirea autoturismului, mai ales seara, vazand lumina LED-ului, ne amintim ca trebuie sa activam alarma.
In cazul in care nu dorim acest lucru, lumina LED-ului poate ca va descuraja un eventual intrus.
In ideea ca utilizarea circuitului integrat βE555M vi se pare dificila, puteti realiza schema cu relee prezentata in figura 2.Aceasta este mult mai simpla, mai fiabila si insensibila la paraziti. In rest, este total echivalenta cu schema din figura 1.

Prin inchiderea contactului "K", este anclansat releul 1, contactul ND al acestuia se inchide si prin tranzistorul T1, un impuls negativ cu durata de circa o secunda ajunge in punctul A, anclansand releul 2.
Prin anclansarea releului 2, contactul ND2 se inchide si in acest mod releul 2 se automentine anclansat. De asemenea contactul ND1 se inchide si pune in functiune claxonul, iar contactul NI1 se deschide si permite incarcarea condensatorului C2 pana la tensiunea de deschidere a transistoarelor T2 si T3, care alimenteaza releul 3.
Deci, releul 3 va fi anclansat in momentul in care s-a scurs timpul prestabilit pentru functionarea claxonului. Prin anclansarea releului 3, contactul NI al acestuia se deschide si intrerupe alimentarea cu tensiune pozitiva a releului 2.
In lipsa altui impuls negativ prin tranzistorul T1, alarma inceteaza pana cand contactul "K" va fi din nou actionat.
De retinut este faptul ca, indiferent daca portiera sau capota ramane deschisa sau inchisa, alarma inceteaza dupa scurgerea timpului prestabilit (30 de secunde pentru valorile componentelor din schema electrica prezentata in figura 3). Daca cineva inchide capota sau portiera dupa ce alarma inceteaza, aceasta nu va reincepe. Dar daca va fi deschisa iar portiera sau capota, ciclul se repeta.
La intrarea proprietarului in autoturism, acesta scurtcircuiteaza contactul "S", releul 3 va fi anclansat , contactul NI al acestuia se deschide si nu va permite anclansarea releului 2, deci nu va permite functionarea claxonului.

3.6. Alarma Auto de tipul 2
Sistemul poate fi util la paza unei locuinte sau oricarei incaperi dar mai ales pentru un autoturism deoarece este posibila adaptarea unei game largi de senzori cum ar fi: de miscare , de lumina , de proximitate , de vibratie etc.
In plus, sistemul nu poate fi scos din functiune prin intreruperea retelei electrice, el fiind alimentat de inca o sursa de 12V. evident, acest procedeu este pentru cazuri speciale, in mod obisnuit folosindu-se tensiunea de 12V de la redresor.

Emitatorul are la baza un circuit integrat tip 555, care genereaza impulsuri cu durata de aproximativ 66 μs si frecventa de 14 KHz.
Impulsurile comanda un tranzistor BD136, care are in colector trei diode LED. Fasciculul de lumina emis de aceste diode este receptionat de o fotodioda care comanda un amplificator format din doua circuite operationale tip 741. Dioda D2 redreseaza impulsurile, stabilind la bornele condensatorului C7 o tensiune de aproximativ 6V. In baza tranzistorului T1 este montata o dioda Zener de 7,5 V.

Orice variatie a fluxului luminos produce o diminuare a tensiunii redresate, ceea ce se traduce prin blocarea tranzistorului T1 si respectiv intrarea in conductie a lui T2.
Distanta dintre receptor si emitator poate fi de aproximativ 5m.
3.7.Alarma Auto de tipul 3

Dispozitivul prezentat mai sus reprezinta un sistem antifurt ce poate fi montat pe orice autoturism care poseda o baterie de acumulatori de 12 V.
Sistemul de alarma intra in functiune la deschiderea uneia dintre portiere , a capotei motorului sau a portbagajului, protejand contra furtului nu numai autoturismul, dar si obiectele continute de acesta.
Alarma este pusa in "stare de veghe" cu ajutorul unui intrerupator sau ale unei chei cu intrerupator care se monteaza in interiorul autoturismului, intr-un loc nu prea vizibil, cunoscut numai de proprietar (butonul B din figura).
Pentru a permite accesul in autovehicul sau parasirea acestuia de catre posesor, sistemul de alarma contine un bloc de intarziere, care pune in functiune sistemul la cateva secunde de la deschiderea portierei (timp necesar posesorului sa dezactiveze sau sa activeze alarma).
S-au utilizat circuite integrate βA741/741JN/741MN in capsula mica cu 8 pini. Daca se va utiliza capsula mare cu 16 pini βA741/741J/741M, se va tine cont de echivalenta terminalelor: 2(4), 3(5), 4(6), 6(10), 7(11).
Se mai pot utiliza comparatoare de tip βA339 sau doua amplificatoare operationale de pe circuitul integrat cvadruplu βA324.
Caracteristicile tehnice ale montajului sunt:
tensiunea de alimentare: 12V;
curent "consumat" in starea de prealarma: 10 mA;
curent "consumat" in starea de alarma: 45 mA
Lista de materiale folosite: CI2 = βA741 , T = BD136 (140) , R1 = 680Ω , R2 = 560Ω , R3 = 200kΩ , R4 = 150kΩ , R5=R6=1,5KΩ , C1 = 330μF/16V , C2 = 68μF/16V , D1=D2=D3=1N4148.
Toate componentele sunt produse in industria romaneasca.
CAP 4. ALARMA AUTO CARSCOP CC-120A

4.1. Instalarea Alarmei
In acest capitol mi-am propus sa prezint in particular Alarma Auto Carscop CC-120A cu toate functiile sale , modalitatile de armare si procedeul de instalare a sistemului pe autoturism.
Instalarea sistemului pe automobil se va face respectand schema urmatoare:
Firele care vin la baterie au culorile elementare rosu (+) si respectiv negru (-)
La sirena se va monta firul roz si un fir cu masa (-) daca nu are contact direct cu sasiul.
Senzorul de soc si LED-ul indicator au doua zlot-uri separate prin care se conecteaza de panoul central de comanda.
4.2. Testarea Alarmei
Dupa instalarea corecta a alarmei se vor verifica toate componentele acesteia pentru a se asigura functionarea lor. Incepand cu testul becurilor de semnalizare daca se aprind la armare si dezarmare , acestea trebuie sa se aprinda in acelasi timp in care are loc avertizarea sonora. In cazul nefunctionarii corecte a instalatiei luminoase si acustice se vor verifica toate firele daca sunt puse corect dupa culoare si dupa schema si mai ales ss nu existe vreun scurt-circuit.
In al doilea rand se va testa sistemul de alarmare care cuprinde senzorul si panoul de comanda. Se va regla senzorul la gradul de sensibilitate dorit sau indicat.
Daca alarma mai are ca accesorii si senzori de parcare , senzor perimetral , modul GPS , pager , inchidere centralizata sau orice alta componenta , acestea se vor testa specific scopului pentru care sunt destinate si dupa cum este precizat in cartea lor tehnica.
4.3 Telecomanda prin unde radio

Telecomanda "comunica" cu panoul de comanda prin unde radio , la o frecventa FM care poate atinge o raza maxima de 500m pentru acest tip de alarma. Ea are in componenta patru butoane cu multiple comenzi.
De exemplu cu primul buton se poate arma/dezarma , incuia/descuia masina , deschide portbagajul si inchide/deschide geamurile.
Acest dispozitiv de comanda la distanta este foarte util deoarece se renunta la vechea si enervanta functie de dezarmare a sistemului de alarma la intrarea in masina , aceasta declansandu-se in cazul uitarii procesului. In acest mod odata cu deschiderea masinii prin telecomanda si cu ajutorul inchiderii centralizate montate pe masina, se va dezarma sistemul printr-o singura apasare de buton. Telecomanda este utila si atunci cand proprietarul si-a ratacit masina intr-o parcare imensa folosind functia "finding car" care consta in pornirea sistemului acustic dar cu o tonalitate redusa celei folosite in cazul declansarii alarmei.
CONCLUZIE
Alarmele auto sunt automatizari electronice nelipsite in cadrul automobilelor moderne, acestea au rolul de a preveni atat incidente nedorite: efractie , defectiuni tehnice sau chiar neglijente din partea utilizatorului ( de exemplu uitarea luminilor aprinse la incuierea masinii)
Ele cunosc o miniaturizare accelerata totodata cu diversificarea semnalelor sonore emise de placa de baza a alarmei. Aceste semnale sonore sunt personalizate pentru fiecare parametru maximal in parte.
Constructorii acestor dispozitive sunt preocupati de interconectarea acestora cu diverse dispozitive de comunicatie ( pager , telefon mobil , telecomenzi prin unde radio , GPS etc.)
|
Politica de confidentialitate |
| Copyright ©
2025 - Toate drepturile rezervate. Toate documentele au caracter informativ cu scop educational. |
Personaje din literatura |
| Baltagul – caracterizarea personajelor |
| Caracterizare Alexandru Lapusneanul |
| Caracterizarea lui Gavilescu |
| Caracterizarea personajelor negative din basmul |
Tehnica si mecanica |
| Cuplaje - definitii. notatii. exemple. repere istorice. |
| Actionare macara |
| Reprezentarea si cotarea filetelor |
Geografie |
| Turismul pe terra |
| Vulcanii Și mediul |
| Padurile pe terra si industrializarea lemnului |
| Termeni si conditii |
| Contact |
| Creeaza si tu |